Преобразуют неизменное напряжение постоянного тока в регулируемое напряжение постоянного тока. По сравнению с ТП широтно-импульсные преобразователи ШИП характеризуются большей линейностью характеристик управления.
6.1 Тиристорный ключ постоянного тока с параллельной коммутацией
При выполнении ключей необходим коммутирующий узел, обеспечивающий в требуемый момент времени запирание рабочего тиристора.
Блок–схема ключа приведена на рисунке 55, где rH, LH – активно–индуктивная нагрузка; VS – рабочий тиристор; КУ – коммутирующий узел; VD – диод, шунтирующий нагрузку с целью ограничения перенапряжений при коммутации; rш – возможно параллельное присоединение шунтирующего сопротивления, подбираемое с таким расчётом, чтобы его ток превышал ток удержания тиристора.
Сопротивление rш обеспечивает нормальную работу ключа при сильно изменяющейся нагрузке вплоть до холостого хода.
Схемы коммутирующих узлов КУ различны, но в них содержится конденсатор и вспомогательный тиристор.
|
|
|
6.2. Тиристорный ключ постоянного тока с последовательной коммутацией
Схема одного из таких выключателей приведена на рисунке 56. Здесь VS1 – рабочий тиристор; rH, LH – нагрузка; VD1 – шунтирующий диод; Ld – индуктивность источника питания Ud.
Остальные элементы схемы образуют коммутирующий узел. В него входят:
1). Трансформатор напряжения ТН, вторичная обмотка которого W2 включена последовательно в цепь рабочего тиристора;
2). Коммутирующий конденсатор Ск, подключённый через вспомогательный тиристор VS2 к первичной обмотке W1 трансформатора;
3). Вспомогательный источник питания Uк , служащий для предварительной зарядки Ск через диод VD2 и дроссель L.
4). Цепочка, состоящая из вспомогательного тиристора VS3 и резистора r, она включена параллельно цепи, образованной рабочим тиристором VS1 и обмоткой W2.
5). Устройство параллельной коммутации УПК тиристора VS3.
Для «размыкания» выключателя одновременно подаются импульсы на тиристоры VS2 и VS3. Обмотки трансформатора соединены таким образом, что при отпирании тиристора VS2 во вторичной обмотке W2 появляется напряжение
, направленное навстречу току рабочего тиристора VS1 и превышающее напряжение питания Ud.. Для тиристора VS3 это напряжение является прямым, и он открывается. Это приводит к коммутации тока тиристора VS1 в тиристор VS3.
После выключения тиристора VS1 осуществляется запирание VS3 методом параллельной коммутации, для чего подаётся импульс на вспомогательный тиристор, входящий в схему УПК.
6.3. Принципы импульсного преобразования постоянного напряжения.
Ключ, чаще называемый прерыватель, периодически «замыкается» и «размыкается», поэтому кривая напряжения на зажимах нагрузки uH состоит из прямоугольных импульсов с амплитудой, равной напряжению источника питания Ud. (рис.57), где Тu – длительность импульса, Тк - период следования.
|
|
|
Изменением коэффициента заполнения или относительной длительности проводящего состояния регулирующего ключа
достигается регулирование среднего значения выходного напряжения
.
В тех случаях, когда требуется получить и регулировать выходное напряжение Uн, превышающее напряжение питания Ud ,прерыватель (П) включается параллельно нагрузке (рис.58).

Диод VD исключает возможность разряда конденсатора на замкнутый прерыватель П. В интервале времени Тu, когда прерыватель П замкнут, в магнитном поле реактора Ld запасается дополнительная энергия
, которая в следующем интервале, когда прерыватель
разомкнут (длительность паузы), передается через диод VD нагрузке rH и конденсатору фильтра Сн.

Различают широтно–импульсные (ШИП) и частотно–импульсные преобразователи напряжения.
В ШИП частота переключений постоянна Тк=const, а изменение коэффициента γ достигается изменением длительности ипульса Tu=var.
В ЧИП длительность импульса Тu=const, а изменяется частота переключений Tк=var.
В ШЧИМ (преобразователь с широтно–частотной, смешанной модуляцией) постоянная продолжительность паузы (1- γ) Тк = const, а Tu, Tк = var.
Несмотря на прерывистость напряжения uн на зажимах нагрузки, ток нагрузки при применении индуктивного фильтра и шунтирующего диода получается непрерывным.
Функционально ШИП состоит из двух частей: входного блока Б1 – широтно–импульсного модулятора (ШИМ) и выходного блока Б2 – вентильного коммутатора (К) (рис.59,а).
ШИМ преобразует напряжение управления Uу в скважность включения вентилей γ.
В состав ШИМ входят (рис.59,б)
¾ ГОН – генератор опорного напряжения, вырабатывающий напряжение пилообразной формы Uоп с частотой
;
¾ ПУ – пороговое устройство, дающее сигнал минимального уровня (нулевой сигнал) при
и сигнал максимального уровня при
;
¾ ФУИ – формирователь управляющих импульсов, преобразующий сигналы ГОН и ПУ в соответствующие импульсы для силовых вентилей коммутатора ВК.
Вентильный коммутатор реализует заданную с помощью ШИМ скважность в виде выходной э.д.с. ШИП, среднее значение которой
, где
е – мгновенная э.д.с., прикладываемая к нагрузке.
На рисунке 60,а приведена простейшая схема коммутатора, состоящая из одного ключа ВК и одного диода VД. Схема обеспечивает однополярные импульсы выходной э.д.с. со средним значением
.
Для реверсивной мостовой схемы коммутатора (рис.60,б), возможны различные законы коммутации ключей.
При симметричной коммутации вентили включаются парами поочерёдно, а именно на интервале Tu включены ВК1 и ВК3, и отключены ВК2, ВК4, а на интервале
, напротив, включены ВК2, ВК4, и отключены ВК1, ВК3. Такой закон коммутации создаёт на нагрузке разнополярные импульсы э.д.с. со средним значением

Работа ШИП с двухполярными импульсами напряжения характеризуется повышенной пульсацией тока.
Однополярные импульсы выходного напряжения имеют место при поочерёдной коммутации. При этом коммутируется одна диагональная пара вентильных ключей.
Каждый ключ пары включается на интервал времени Tu + Tк с временным сдвигом включения одного ключа относительно другого на период Тк. В интервале времени Tu, когда включены оба ключа, появляется импульс э.д.с., а на интервале t0, когда включён только один ключ, ток самоиндукции замыкается через включённый ключ и диод.
Для изменения полярности э.д.с. аналогично коммутируется другая пара ключей ВК2 и ВК4.
На рисунке 61,а изображена нереверсивная схема ШИП. Функции ключа выполняет тиристор VS1, а VS2 обеспечивает коммутацию VS1.
|
|
|
Пусть конденсатор С заряжен через VS2 с «+» на верхней обкладке. При подаче импульса на VS1 появляется импульс напряжения Ud на двигателе, и через VS1 протекает ток нагрузки. Одновременно по контуру С - VS1 – VД2 – Lк происходит процесс перезаряда конденсатора, заканчивающийся через полупериод собственных колебаний контура с положительным зарядом на нижней обкладке. Диод VД2 запирает конденсатор от дальнейшей перезарядки.
Сигналом на закрывание VS1 является импульс на VS2. Через открытые VS2 и VS1 конденсатор заряжается и запирает VS1. Через VS2 конденсатор дозаряжается до первоначального уровня с «+» на верхней обкладке.
На рисунке 61,б приведена нереверсивная схема ШИП с двумя ключами. Транзистор VТ2, коммутируемый в противофазе с VТ1, позволяет осуществить тормозные режимы двигателя.
В ШИП координата γ делит его на две части – ШИМ и К (рис.59,а), управляющие свойства которых определяются характеристиками
для ШИМ и
для коммутатора.
Результирующая характеристика управления ШИП находится как сложная функция
.
Опорное напряжение, определяющее характеристику
, имеет линейную пилообразную форму (рис. 62):
Для нереверсивного ШИП

для реверсивного ШИП с разнополярными импульсами

Так как начало положительного импульса соответствует условию
, то характеристики управления ШИМ определяются как функции, обратные
и

Выходная э.д.с. нереверсивного ШИП

Выходная э.д.с. реверсивного ШИП

Практически γмах=0,85÷0,9, которому соответствует 
6.4 Транзисторные преобразователи для управления двигателями постоянного тока
6.4.1 Принципы построения и управления
В этом случае используется широтно-импульсный преобразователь (ШИП), принципиальная схема которого представлена на рисунке 92. Она содержит четыре транзисторных ключа ТК1-ТК4. В диагональ моста, образованного транзисторными ключами, включена нагрузка. Нагрузкой в приводах постоянного тока является двигатель постоянного тока. В электроприводах двигатель постоянного тока управляется, как правило, по цепи якоря, поскольку только при таком управлении могут быть получены требуемые качественные показатели привода. Питание ШИП осуществляется от источника постоянного тока, шунтированного конденсатором.
|
|
|
Наиболее простой способ управления ШИП по цепи якоря — симметричный. При симметричном способе управления в состоянии переключения находятся все четыре транзисторных ключа моста, а напряжение на выходе ШИП представляет собой знакопеременные импульсы, длительность которых регулируется входным сигналом. В ШИП с симметричным управлением среднее напряжение Uя на выходе ШИП равно нулю, когда относительная продолжительность включения γо=0,5. Временные диаграммы ШИП при симметричном способе управления приведены на рисунке 92. Симметричный способ управления обычно используется в маломощных приводах постоянного тока. Его преимуществом является простота реализации и отсутствие зоны нечувствительности в регулировочной характеристике. Недостатком ШИП с симметричным управлением является двухполярное напряжение на нагрузке и, в связи с этим, повышением пульсации тока в якоре исполнительного двигателя.
Для обеспечения однополярного напряжение на выходе ШИП применяется несимметричное управление (рис. 93,а).
В этом случае переключаются транзисторные ключи фазной группы ТКЗ и ТК4 (ключи ТК1 и ТК2 при противоположной полярности входного сигнала), транзисторный ключ ТК1 постоянно открыт и насыщен, а ключ ТК2 постоянно закрыт. Транзисторные ключи ТКЗ и ТК4 переключаются в противофазе, обеспечивая протекание тока якоря от противо э.д.с. двигателя. При этом на выходе ШИП формируются однополярные импульсы, и среднее напряжение на выходе равно нулю, когда относительная продолжительность включения одного из нижних по схеме транзисторов γ0 = 0.
Недостатком рассмотренного способа управления является то, что верхние по схеме транзисторные ключи (ТК1, ТКЗ) по току загружены больше, чей нижние. Этот недостаток устранён при поочерёдном управлении, временные диаграммы которого изображены на рисунке 93,б.
Здесь при любом знаке входного сигнала в состоянии переключения находятся все четыре транзисторных ключа моста, при этом частота переключения каждого из них в два раза меньше частоты напряжения на выходе. Управляющие напряжения транзисторных ключей одной фазы моста ТК1, ТК2 и ТКЗ, ТК4 постоянно находятся в противофазе; при этом ключи переключаются через период выходного напряжения Т. Этим достигаются одинаковые условия работы полупроводниковых приборов в мостовой схеме.
При некотором знаке входного сигнала управляющие импульсы u1, u4, длительностью t = (1+γ)·Т подаются на диагонально расположенные транзисторные ключи со сдвигом на полпериода, а управляющие импульсы u2, u3 длительностью t = (1-γ)·Т, также со сдвигом на полпериода, подаются на транзисторы противоположной диагонали (ТК2, ТКЗ). В этом случае на интервале (1+γ)·Т нагрузка подключается к источнику питания с помощью диагонально расположенных ключей, а на интервале (1-γ)·Т нагрузка закорочена с помощью верхних или нижних транзисторных ключей.



При изменении знака входного сигнала порядок управления диагональными ключами изменяется на противоположный. При поочерёдном управлении на нагрузке формируются однополярные импульсы длительностью Т, пропорциональной сигналу на входе.
Обобщенная функциональная схема управления транзисторным ШИП изображена на рисунке 94. Она содержит генератор (Г), генератор пилообразного напряжения (ГПН), схему сравнения (СС), распределитель импульсов (РИ) и усилители (У), Как правило, между усилителями сигнала управления и распределителем включены элементы гальванической развязки (оптотранзисторы). Диаграммы на рисунке 94 поясняют принцип работы схемы управления ШИП.
6.5 Импульсные преобразователи постоянного напряжения с пониженным выходным напряжением.
Базовая схема регулятора приведена на рисунке 82,а, а временные диаграммы в режиме непрерывных токов в дросселе – на рисунке 82,г. При замыкании регулирующего ключа S шунтирующий диод закрыт и находится под обратным напряжением Е.
На интервале времени - длительность импульса
, энергия, потребляемая от источника, передаётся в нагрузку и идёт на увеличение тока в дросселе. В момент размыкания ключа э.д.с. дросселя включает диод VD, а на разомкнутом ключе действует напряжение Е. На интервале паузы
энергия, накопленная в индуктивности дросселя, частично отдаётся в нагрузку, что приводит к уменьшению тока в дросселе. Конденсатор Сф сглаживает пульсации напряжения на нагрузке, обусловленные пульсациями тока в дросселе.
Режим непрерывного тока дросселя. Допущения: источник представлен идеальной э.д.с. Е, ключи идеальны, активное сопротивление ключевых элементов и дросселя образуют общее сопротивление r; выполняется неравенство
, где Т – период переключения.
;
где f - частота переключения.
Последнее допущение позволяет считать линейными законы изменения токов дросселя (рис. 82, г).
Тогда на интервалах времени tu и tП токи через дроссель и соответствующие ключи изменяются в соответствии с выражениями
,
где
- напряжение на дросселе в замкнутом состоянии ключа.
Найдем минимальные и максимальные токи через ключи из уравнения энергетического баланса.
.
Отсюда
.
Знаки «минус» и «плюс» соответствуют минимальному и максимальному значению тока.
Среднее значение токов через дроссель за период работы ключа 

Среднее значение токов через регулирующий ключ и шунтирующий диод определяются соотношениями

Напряжение на регулирующем ключе и диоде в выключенном состоянии
.
Расчётная мощность ключа
, следовательно, наилучшее использование ключа по мощности имеет место при
.
Конденсатор входного фильтра (рис. 82,б,в) необходим для снижения импульсных потерь на входной источник напряжения.
По виду энергии, потребляемой от источника и передаваемой в нагрузку: импульсное потребление энергии от источника входного напряжения и непрерывная передача энергии в нагрузку. Регулятор с ограниченным накоплением энергии в реактивных элементах.
6.6 Импульсные преобразователи постоянного напряжения с повышенным выходным напряжением.
В них происходит непрерывное потребление энергии от источника и импульсная передача энергии в нагрузку.
Базовый регулятор РНII (рис. 83,а). Регуляторы с неограниченным накоплением энергии в реактивных элементах.
Временные диаграммы регулятора показаны на рисунке 83,г. При замыкании ключа S диод VД, находящийся ранее в проводящем состоянии, закрывается, а ток дросселя переключается на ключ.
На интервале времени
диод находится под обратным напряжением Uн и энергия, потребляется от источника, накапливается в дросселе – входной ток возрастает. Энергия в нагрузке обеспечивается конденсатором фильтра Сф, который на этом этапе разряжается током нагрузки.
При размыкании ключа ток дросселя переключается на диод, а на ключе действует напряжение Uн. Энергия, потребляемая от источника, восполняет потери энергии в конденсаторе Сф и поддерживает ток нагрузки. Ток конденсатора фильтра равен разности тока дросселя и нагрузки. Сглаживание пульсаций выходного напряжения выполняет конденсатор фильтра.
Режим непрерывного тока дросселя. При тех же допущениях на интервалах замкнутого и разомкнутого состояний S ток через дроссель и соответствующие ключи изменяются в соответствии с выражениями:

где
- напряжение на дросселе в разомкнутом состоянии ключа.

Из уравнения энергетического баланса:

получаем 
Средние значения токов:
дросселя
;
ключа
;
диода
.
Очевидно, что 
Напряжение на разомкнутом ключе и закрытом диоде
.
Расчётная мощность 
Использование ключа по мощности ухудшается при
.
6.7. Импульсные преобразователи постоянного напряжения с повышенным и пониженным выходным напряжением.
Регулирование выходного напряжения выше и ниже напряжения источника питания может быть реализовано в схемах, показанных на рисунке 84, где накопительная индуктивность L1, подключена параллельно, а прерыватель – последовательно с источником питания. При этом накопительная ёмкость С0 может быть включена параллельно (рис.84,а) или последовательно (рис.84,б) с нагрузкой. На рисунке 86, 87 приведены диаграммы токов и напряжений преобразователей.
Из этих схем для средних значений токов и напряжений следует:
. В схеме с параллельной емкостью С0 (рис.84,а, 86) ток дросселя L1 равен сумме входного и выходного токов
, а при последовательном включении С0 (рис. 84,б, 87) этот ток равен входному току
.
В интервале времени γТ, когда прерыватель S в проводящем состоянии, в обеих схемах к диоду VD приложено обратное напряжение со средним значением
, а через прерыватель протекает ток со средним значением:
(для схемы рис. 84,а, 86) или
(для схемы рис. 84,б, 87).
В этом интервале времени накопительный конденсатор С0 разряжается током нагрузки
.
В интервале времени
, когда прерыватель S непроводящий, а диод VД проводящий, напряжение
приложено к прерывателю, а через диод протекает ток со средним значением
(в схеме рис. 84,а, 86) или
(в схеме рис. 84,б, 87).
В этом интервале ток нагрузки
замыкается по контуру
.
В интервале
к накопительной индуктивности приложено отрицательное напряжение
.



Для рассматриваемых схем действительны следующие выражения токов и напряжений:


6.8. Коммутационные процессы в двухпозиционных тиристорных прерывателях
6.8.1. Коммутационные процессы в однофазном двухпозиционном тиристорном прерывателе.
Принимают, что входное напряжение U и ток нагрузки I0 полностью сглажены, то коммутационные процессы в прерывателях (рис.88,а,б) могут быть охарактеризованы диаграммами токов и напряжений, приведёнными на рисунке 88,в. В процессе отпирания и запирания главного тиристора VS1 можно выделить шесть характерных интервалов времени.
В интервале 1 после отпирания тиристора VS1 ток в нём растёт, а в диоде VD – падает. В конце интервала 1 ток диода VD уменьшается до нуля, а ток тиристора VS1 достигает величины I0.
После этого начинается интервал 2, в течении которого конденсатор С перезаряжается по цепи С–VS1–L–VД2–С.
После интервала 2 следует интервал 3, в течении которого напряжение конденсатора приложено к тиристору VS2 по цепи С–VS2–L–VД1–С. Продолжительность этого интервала изменяется системой управления.
Интервал 4 начинается отпиранием тиристора VS2, после чего ток в нём возрастает, а в тиристоре VS1 падает.
С момента, когда ток дросселя
меняет знак, и начинается интервал времени 5. В течение него ток через тиристор VS1 не протекает, а прямое напряжение к нему ещё не приложено. Прямое напряжение к VS1 прикладывается в конце интервала 5, когда кончается протекание тока через обратный диод VД1.
После уменьшения синусоидального тока конденсатора до I0 перезаряд конденсатора по цепи С–VS2–Я–ОВ–U–С (рис.88,а) или С–VS2–L–Я–ОВ–U-С (рис.88,б) осуществляется неизменным по величине током нагрузки I0 (интервал 6).
Интервал 6 начинается в момент, когда напряжение на конденсаторе достигает величины U.
Для ограничения скорости нарастания напряжения параллельно тиристору VS1 подключается цепь
(рис. 85,в).
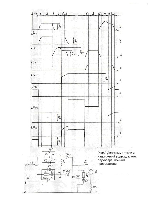
6.8.2. Коммутационные процессы в двухфазном двухпозиционном тиристорном прерывателе.
Можно охарактеризовать диаграммами токов и напряжений, приведенными на рисунке 89, 90.
В интервале 1 после отпирания тиристоров VS1 и VS3 по входной индуктивности L1 протекает ток
. В конце этого интервала ток тиристоров VS1, VS3 достигает величины тока нагрузки I0, а ток в шунтирующем диоде VД уменьшается до нуля.
Продолжительность интервала 2, в течение которого через тиристоры VS1 и VS3 протекает ток нагрузки, определяется системой управления.
Интервал 3 начинается после отпирания «гасящего» тиристора VS2 второй фазы. Начинается перезаряд коммутирующего конденсатора по контуру С–L–VS1(VД2)–VS2–С. Ток в VS2 возрастает, а в VS1 падает.
Напряжение на тиристорах VS1 и VS3 изменяется следующим образом. До начала интервала 1, когда конденсатор С заряжен до напряжения Uсм с полярностью без скобок, к тиристору VS4 по контуру С–L–VД1-L1–U–VD-VS4–С приложено обратное напряжение Uсм – U. После отпирания тиристоров VS1 и VS3 в интервале 1 и 2 это напряжение по контуру C–4-VS3-VS4-C увеличивается до Uсм. После отпирания тиристора VS2, когда в интервалах 3 и 4 происходит перезаряд конденсатора по контуру С–L–VД1-VS2–С, напряжение на зажимах а – б цепи L–C равно нулю, эти зажимы соединены накоротко по цепи VД1 - VS2.
Так как VS3 находится в проводящем состоянии, то напряжение на VS4 также равно нулю.
Прямое напряжение к VS4 прикладывается одновременно с появлением прямого напряжения на VS1, в начале интервала 5, когда ввиду окончания протекания тока через диод VД1, «размыкается» контур К3 зажимов а – б.
При этом возрастание прямого напряжения на VS1 и VS4 происходит идентично, так как анод VS1 через VS2 имеет потенциал узла «б», а катод VS4 через открытый VS3 соединён с узлом «а». Поэтому для ограничения скорости нарастания напряжения на VS1 и VS4 может быть установлена только одна цепь, например, параллельно VS1, как показано на рисунке 89. Это относится также к тиристорам VS2 и VS3.
В интервале 5 прямое напряжение на VS4 увеличивается так же, как на конденсаторе uс. В интервале 6 к VS4 приложено напряжение
.
После интервала 6 к тиристору VS3 по контуру VS3–L–C–VД2–L1–U–VД–VS3 приложено обратное напряжение Uсм – U, а к тиристору VS4 по контуру С–VS4–VS3-L–С напряжение Uсм – U в прямом направлении.
После интервала 6 следует промежуток времени, в течение которого прерыватель находится в неподвижном состоянии, и ток нагрузки, поддерживаемый э.д.с. самоиндукции обмоток цепи якоря двигателя, замыкается через шунтирующий диод VД.
Интервал 4 соответствует промежутку времени, в течение которого ток через тиристор VS1 не протекает, а прямое напряжение к нему ещё не приложено. Прямое напряжение к тиристору VS1 прикладывается в конце интервала 4, когда начинается протекание тока через обратный диод VД1. Продолжительность интервала 4 должна быть больше времени восстановления запирающих свойств тиристоров.
Если напряжение на конденсаторе в конце интервала 4 меньше входящего напряжения, то далее следует интервал 5, в течение которого конденсатор по цепи U–L1–VS2–C–L–VS3–Я–ОВ–U заряжается до напряжения U током прерывателя IS. В другом случае сразу после интервала 4 следует интервал 6.
Условием начала интервала 6 является снятие обратного напряжения с шунтирующего диода, которое после интервала 5 происходит при Uс = U (напряжения на дросселях L1 и L2 при постоянном токе I0 равны нулю). В интервале 6 после возникновения тока в диоде VД ток конденсатора определяется по контуру U–L1–VS2–C–L–VS3–VД–U.
7. Тиристорные преобразователи переменного тока.
7.1. Силовые схемы тиристорных ключей.
Силовые схемы ключей однофазного тока приведены на рисунке 63, а трёхфазного – на рисунке 64.
Тиристорные ключи переменного тока могут работать как с искусственной, так и с естественной коммутацией. ”Размыкание” ключа с естественной коммутацией (ТКЕ) происходит не в момент снятия импульсов управления, а позднее в момент спадания тока тиристора до нуля. Интервал между этими моментами называется временем выключения. Он может достигать почти половины периода питающего напряжения, что при промышленной частоте составляет 0, 01 с.
Тиристорные ключи с искусственной (ёмкостной) коммутацией (ТКИ) обладают значительно большим быстродействием.


7.1.1. Ключи однофазного тока.
Наибольшее распространение получил ключ, выполненный по схеме рисунок 63,а. В течение полупериода проводит тиристор VS1, а течение следующего полупериода - VS2.
В ключе по схеме рисунок 63,б тиристоры шунтируются встречно–параллельно включенными диодами. Поэтому к тиристорам не прикладывается обратное напряжение, и они могут управляться постоянным током. Управляющие электроды VS1 и VS2 соединяются, и управление обоими тиристорами осуществляется от одного источника.
Основное достоинство ключа по схеме рисунок 63,в заключается в применении всего одного тиристора, который может управляться постоянным током.
Ключ по схеме рисунок 63,г выполняется с естественной коммутацией.
7.1.2. Ключи трёхфазного тока.
Если трёхфазная система имеет нулевой провод, то фазы работают независимо друг от друга, и поэтому в каждой должен находиться ключ.
Если же нулевой провод отсутствует, то работа всех фаз получается взаимосвязанной, что позволяет схему ключа упростить. В этом случае ключ выполняется всего на трёх тиристорах (рис.64,а).
В ключе, выполненном по схеме рисунка 64,б удаётся обойтись без диодов.
Схема (рис.64,в) является трёхфазным аналогом схемы однофазного ключа рисунок 63,в. Ток тиристора VS является непрерывным, поэтому для запирания тиристора коммутирующий узел принципиально необходим.
7.2. Тиристорные ключи переменного тока с искусственной коммутацией – ТКИ
ТКИ, как и тиристорные ключи постоянного тока, содержат коммутирующие узлы. Цепь предварительного заряда конденсаторов может питаться, либо от постороннего источника – независимый узел, либо от того же источника что и нагрузка – зависимый узел. Возможен также промежуточный случай, когда питание узла осуществляется от обоих источников – полузависимый коммутирующий узел.
7.2.1. ТКИ с независимым узлом (рис. 65).
Рабочие тиристоры VS1 и VS2 и шунтирующие их диоды VД1 и VД2 собраны по схеме рисунка 63,б.
Остальные элементы ключа образуют коммутирующий узел. В него входят конденсатор Ск, дроссель Lк, трансформатор Тр, резистор R, тиристор VS3 и диоды VД3, VД4, VД5.
Пока тиристор VS3 заперт, конденсатор СК заряжается через диод VД3 и резистор R от вторичной обмотки трансформатора Тр.
При необходимости «размыкания» ключа тиристор VS3 отпирается. Возникает колебательный перезаряд конденсатора СК через дроссель Lк, рабочие вентили ключа и диоды VД4, VД5, причём половина тока перезаряда проходит через VS1 (или диод VД1) и диод VД4, а другая половина – через VS2 (или диод VД2) и диод VД5.
Ток перезаряда конденсатора направлен навстречу току, проходящему через рабочий тиристор. Ток тиристора снижается, и при нулевом значении тока тиристор закрывается.
Диоды VД4 и VД5 являются изолировочными. Если бы они отсутствовали, то коммутирующий узел закоротил бы тиристорный ключ.
7.2.2. ТКИ с полузависимым коммутирующим узлом.
Приведён на рисунке 66. Тиристоры VS1 и VS2 являются рабочими и включены встречно–параллельно. Остальные элементы схемы образуют коммутирующий узел.


Когда ключ «разомкнут», конденсатор Ск, включенный в диагональ диодного моста VД1...VД4, заряжается от источника питания:
«+» (слева) - L –VД1- R – CK – R –VD3 – ZH – «-» (справа);
«+» (справа) - ZH - L –VД2 - R – CK – R –VD4 –– «-» (слева).
«Замкнутый» ключ практически закорачивает входные зажимы диодного моста. Подзаряд конденсатора в этом случае осуществляется от маломощного блока питания БП. Если бы этот блок отсутствовал, то конденсатор с течением времени разрядился бы на собственное сопротивление утечки.
Для «размыкания» ключа в интервале проводимости тиристора VS1 отпираются тиристоры VS3 и VS5. Через них Ск подключается к рабочему тиристору VS1 и его запирает. Затем конденсатор перезаряжается по контуру: источник питания силовой цепи - L–VS5–CK–VS3–ZH - источник питания. В момент перехода напряжения конденсатора через нуль отпираются диоды VД1 и VД3, через которые к Ск присоединяются резисторы R, ограничивающие возрастание на нём напряжения противоположной полярности.
Аналогичные процессы имеют место при «размыкании» ключа в интервале проводимости тиристора VS2. Однако в этом случае отпираются сначала тиристоры VS4 и VS6, а затем диоды VД2 и VД4.
7.2.3. Схемы ТКИ с зависимыми коммутирующими узлами
Приведены на рисунке 67. В схеме ТКИ (рис.67,а) рабочими являются тиристоры VS1 и VS2, а коммутирующий узел содержит тиристоры VS3 и VS4, диоды VД1 и VД2, конденсаторы С1 и С2 и резистор R.
Через VД1 и VД2, R конденсаторы С1 и С2 заряжаются от источника питания с полярностью, указанной на схеме.
«Размыкание» ключа в интервале проводимости VS1 осуществляется отпиранием VS3. Конденсатор С1 подключается к VS1 и запирает его. После этого ток нагрузки проходит по цепи: L, С1, VS3, Zн до момента
, когда VS3 закрывается, и цепь обесточивается.
Если «размыкание» ключа требуется в интервале проводимости тиристора VS2, то открывают VS4 в цепи конденсатора С2.
В ТКИ (рис.67,б) силовая схема содержит вентильный мост (тиристоры VS1 и VS2, диоды VД1 и VД2), в диагональ которого включен рабочий тиристор VS3.
Наличие в двух плечах силового моста тиристоров VS1 и VS2 делает возможным использование ключа также в качестве регулятора переменного тока напряжения с естественной коммутацией.
Коммутирующий узел содержит тиристор VS4, диоды VД3 и VД4, конденсаторы С1 и С2 и резистор R.
Когда верхний по схеме зажим источника питания «u» «+», конденсатор С2 заряжается по цепи: «+» - VS1-L-VS3-С2-VD3-R - «-».
При противоположной полярности напряжения происходит заряд С1 по цепи: R-VD4-C1-VS3-VД1.
Для «размыкания» ключа отпирается VS4, к рабочему тиристору VS3 прикладывается суммарное напряжение конденсаторов С1 и С2, которое его запирает. После этого ток нагрузки
протекает через С1 и С2 и VS4 до момента
, когда VS4 выключается, и цепь обесточивается.
ТКЕ и ТКИ широко используются для преобразования энергии переменного тока одного напряжения в энергию переменного тока другого напряжения той же частоты. Применяется как фазовое, так и широтно–импульсное регулирование.
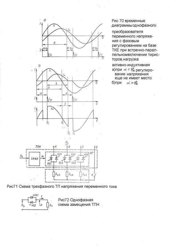
7.3. Преобразователи однофазного напряжения с фазовым регулированием на базе ТКЕ.
Фазовый способ регулирования осуществляется смещением по фазе импульсов управления, подаваемых на тиристоры.
Рассмотрим однофазный регулятор при встречно–параллельном включении тиристоров, выполненный на базе ТКЕ. Временные диаграммы работы приведены на рисунке 68 для активной нагрузки.
Видно, что с увеличением углов регулирования α снижается действующее значение выходного напряжения
.
Рисунок 70 иллюстрирует режим работы преобразователя на активно–индуктивную нагрузку.
Из рисунка 70,а следует, что при
регулирование напряжения ещё не имеет места. Оно достигается только при
. В этом заключается важная особенность рассматриваемого преобразователя по сравнению с ТП.
Диаграмма, изображённая на рисунке 70,б, построена для случая
. Поскольку нагрузка содержит индуктивность, кривая тока
не совпадает по форме с кривой напряжения
. Ток в нагрузке протекает и при
за счёт энергии, запасённой в индуктивности нагрузки.
С увеличением α возрастает длительность пауз, и поэтому действующее значение выходного напряжения
снижается. При α = π оно достигает нуля.
7.4. Преобразователи трёхфазного напряжения с фазовым регулированием на базе ТКЕ.
На рисунке 71 приведена схема ТПН – тиристорный преобразователь напряжения переменного тока для трёхфазной нагрузки. Для симметричной нагрузки
, режим работы ТПН определяется в соответствии с однофазной схемой замещения (рис.72).
Пусть в схеме рисунка 72 VS1и VS2 заменены перемыкающей их накоротко проводящей перемычкой. Тогда для активно–индуктивной нагрузки будут справедливы соотношения
,
где
- амплитудное значение напряжения сети.
Такой же ток будет протекать в нагрузке однофазной сети с тиристорами VS1и VS2, если их открывать точно в моменты времени, соответствующие углу α=φ.
Если угол α>φ, то появление тока задерживается на интервал времени α – φ, и в кривых тока и напряжения появляется бестоковая пауза.
При увеличении угла α от φ до π среднее за период значение напряжения нагрузки снижается от наибольшего значения
(без учёта падения напряжения на тиристорах) до нуля. Снижение напряжения на нагрузке происходит за счёт увеличения бестоковой паузы.
Система импульсно–фазового управления ТПН построена по вертикальному принципу и принципиально не отличается от СИФУ ТП постоянного тока.
Работа однофазного, а также трехфазного с нулевым проводом ТПН, одинакова.
Для варианта трёхфазного ТПН без нулевого провода режимы работы будут отличаться от таковых для однофазного ТПН, поскольку бестоковая пауза в одной из фаз влияет на напряжение нагрузки других фаз.
Основной тип нагрузки ТПН - асинхронный двигатель, у которого величина φ переменная. Угол открывания α должен изменяться в функции фазового сдвига тока нагрузки, что существенно усложняет устройство СИФУ.
Для трехфазного ТПН без нулевого провода в режиме прерывистого тока при α>φ протекание тока в нагрузке возможно только при одновременном открытии двух тиристоров. Поэтому ширина открывающих импульсов должна превышать 600, так как коммутация тиристоров происходит через каждые 600 периода.
7.5. Импульсные преобразователи переменного напряжения на базе ТКЕ.
Принцип такого преобразователя иллюстрируют временные диаграммы (рис. 69), построенные для однофазной схемы (встречно–параллельное включение тиристоров) и активной нагрузки.
Ось 1 – кривая напряжения питающей сети «u».
Ось 2 – импульсы управления тиристорами.
Ось 3 – кривая напряжения на зажимах нагрузки uH, совпадающая с кривой ее тока
.
В интервале
длительностью Тu тиристорный ключ, включённый последовательно с нагрузкой, замкнут, поэтому напряжение сети приложено к нагрузке
.
В интервале
ключ разомкнут,
. Отрезок времени
является периодом повторяемости ТП.
Такой преобразователь используется для питания инерционных потребителей –электропечи сопротивления, поскольку в паузах напряжения питания температура τ электропечи из-за тепловой инерции не успевает заметно измениться (ось 4).
В интервале ТП должно укладываться целое число m периодов питающей сети Т: ТП = mТ.
Целым получается число периодов напряжения сети д, образующих импульс выходного напряжения: Тu = д Т.
В этих условиях напряжение на нагрузке связано с напряжением питающей сети соотношениями
.
Регулирование UН осуществляется:
д = var, m = const – широтно–импульсное регулирование;
m = var, д = const – частотно–импульсное регулирование.
7.6. Преобразователи переменного напряжения на базе ТКИ.
Временные диаграммы приведены на рисунке 73. Тонкой линией изображена синусоида питающего напряжения «u», а жирной линией – кривая напряжения uH на нагрузке. Нагрузка активная, и потому кривая тока
повторяет по форме кривую напряжения uH.
Рисунок 73,а,б иллюстрирует фазовые методы регулирования переменного напряжения, заключающиеся в модуляции длительности интервалов проводимости тиристоров на частоте питающей сети. Модуляция может осуществляться либо за счёт изменения моментов запирания тиристоров при фиксированных моментах их отпирания (рис.73,а), либо за счёт изменения, как моментов отпирания, так и моментов запирания тиристоров (рис.73,б).
В первом случае имеет место одностороннее фазовое регулирование, во втором – двустороннее.
При одностороннем фазовом регулировании угол отпирания
. Запирание тиристоров осуществляется в момент Θ2, опережающий момент Θ3 перехода кривой напряжения питания на некоторый угол α3.
При естественной коммутации основная гармоника тока, потребляемая из сети, отстаёт от питающего напряжения. При искусственной коммутации и одностороннем фазовом регулировании угол сдвига фаз оказывается опережающим. В этих условиях преобразователь обеспечивает улучшение результирующего коэффициента мощности энергосистемы.
При двустороннем фазовом регулировании (рис.73,б) обеспечивают равенство углов отпирания и запирания тиристоров:
.


Поэтому в случае активной нагрузки независимо от величины α ось симметрии импульса тока совпадает с амплитудой напряжения питания, а, значит, отсутствует угол сдвига
между основной гармоникой тока и напряжением.
На базе ТКИ выполняются также импульсные преобразователи переменного напряжения, в которых осуществляется периодическое замыкание и размыкание цепи рабочего тока с частотой
, значительно (в целое число раз) превышающей частоту f питающего напряжения.
Кривая выходного напряжения uH состоит в этом случае из высокочастотных импульсов (рис.73,в). Действующее значение напряжения UН определяется их скважностью
, где
- длительность импульса;
- период повторяемости.
8. Индуктивно – емкостные преобразователи тока.
ТП постоянного тока с регулируемым напряжением при определённой схеме включения, например, с критической ОС, могут работать в режимах источника тока, когда при изменении напряжения на нагрузке, ток остаётся неизменным.
Простой и надёжный источник ток (ИТ) может быть выполнен на основе индуктивно-емкостной цепи, настроенной на резонанс напряжений (рис. 74).
Режим работы индуктивно – емкостного ИТ описывается системой уравнений Кирхгофа

Решим систему относительно 
,
,
откуда 
Принимаем
, где
- резонансное значение реактивного сопротивления реактора и конденсатора.

Таким образом, ток в нагрузке остаётся неизменным и не зависит от ZH, а следовательно, и от
. Векторная диаграмма для произвольного значения
изображена на рисунке 74,б.
Недостаток данной схемы ИТ – нарушение постоянства тока для нагрузки постоянного тока, включённой через выпрямительный мост и имеющей э.д.с. (ДПТ).
При такой нагрузке нарушается синусоидальность токов, а, следовательно, условие резонанса. Наиболее неблагоприятно на свойство ИТ влияет режим прерывистых токов.
Для устранения отмеченного недостатка переходят к многофазным схемам ИТ. На рисунке 75 приведена схема трёхфазного источника тока. Схема симметрична, имеет равные значения параметров одноимённых элементов и равные токи в этих элементах. Поэтому для определения режимов работы ИТ достаточно составить уравнение Кирхгофа для какой–либо фазы схемы.
Так для цепи АВ справедливы уравнения

Решим систему относительно
.

Принимаем
, тогда

Если 

Применительно к электроприводу типовой нагрузкой для ИТ является ДПТ с независимым возбуждением, якорь которого подключён к ИТ через выпрямительный мост (рис.76,а).
Ток якоря
независимо от напряжения и, следовательно, от скорости ω двигателя. При этом скоростная характеристика двигателя представляет собой вертикальную прямую (рис.76,б).
Т.к. момент двигателя М=кФ∙IЯ, то при
механические характеристики двигателя приобретают вид семейства вертикальных прямых с параметром Ф (рис.76,в).
Таким образом, система электропривода ИТ-Д получает свойство регулируемого с помощью тока возбуждения источника постоянного момента.