ВОЗДУХОРАЗДЕЛИТЕЛЬНЫЕ УСТАНОВКИ
Охлаждение и ожижение воздуха является предварительным этапом его разделения, осуществляемого в процессе низко температурной ректификации.
Ректификация - это процесс разделения жидких смесей при помощи одновременно и многократно повторяемых частичных процессов испарения и конденсации.
Воздух в первом приближении можно рассматривать как бинарную смесь, состоящую из азота и кислорода. Температура кипения и конденсации смеси зависит не только от давления, как для чистых компонентов, но и от состава смеси. Температура кипения азота Т а = 77,4 К ниже температуры кипения кислорода Т к = 90,19 К при давлении р = 0,1 МПа. Поэтому чем больше в смеси азота, тем ниже будет температура ее кипения. Другой характерной особенностью бинарных смесей является то, что пар, находящийся в равновесии с жидкостью, всегда содержит больше вещества с низкой температурой кипения, чем жидкость.
Процесс разделения жидкого воздуха производится в ректификационных колоннах однократной и двукратной ректификации.
Однократная ректификация. Воздухоразделительные аппараты однократной ректификации применяются в установках малой производительности и в установках для производства жидкого кислорода.
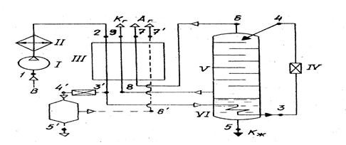
На рис. 7.5 показана схема воздухоразделительной установки с однократной ректификацией воздуха. Для простоты на схеме показан ожижитель Линде, но точно также может быть использован и любой другой ожижитель.
При разделении воздуха часть процесса ожижения, протекающего в отделителе жидкости и дросселе (отмечена штриховой линией), осуществляется совместно с процессом ректификации. Сжатый в компрессоре I и охлажденный в охладителе II воздух после регенеративного теплообменника III (точка 3 ') поступает в дроссельный вентиль IV через змеевик VI, расположенный в нижней части ректификационной колонны V. В змеевике сжатый воздух дополнительно охлаждается и ожижается, так как температура его кипения выше температуры в нижней части колонны (испарители), где давление над жидкостью 0,14... 0,16 МПа. Полученный жидкий воздух (точка 3) дросселируется до давления в колонне (точка 4) и флегма подается на верхнюю тарелку колонны. Таким образом, змеевик служит как бы продолжением теплообменника III.
Рассматриваемая ректификационная колонн является отгонной (исчерпывающей). Она представляет собой нижнюю часть полной колонны, расположенную под уровнем питания. Верхняя укрепляющая (концентрационная) часть, необходимая для получения технически чистого легкокипящего вещества (в данном случае азота), отсутствует. Поэтому из колонны (точка 6) отводится не чистый азот, а пар. Равновесный жидкому воздуху в точке 4.

Рис. 7.5
Так как полное равновесие не достигается, то практически пар, отходящий из колонны, является загрязненным азотом, содержащим около 10...12% кислорода. Поток загрязненного азота отводят через регенеративный теплообменник противотоком по отношения к поступающему воздуху. В испарителе колонны собирается труднокипящее вещество (в данном случае кислород), которое может быть отведено либо в жидком (точка 5), либо в газообразном виде (точка 8).
Колонна играет также роль отделителя жидкости, и количество отводимого кислорода будет определяться тем же уравнением, что и количество жидкости в ожижителе Линде (5.4). в колонне однократной ректификации можно получить до 2/3 кислорода, содержащегося в воздухе, так как около 1/3 его теряется с азотом.
Двукратная ректификация позволяет получить практически чистые продукты разделения - азот и кислород. Применяется она в установках большой производительности и осуществляется в ректификационных колоннах, каждая из которых может состоять из нескольких аппаратов. Эти колонны вместе с вспомогательным оборудованием располагаются в отдельном теплоизолированном помещении, называемом блоком разделения.
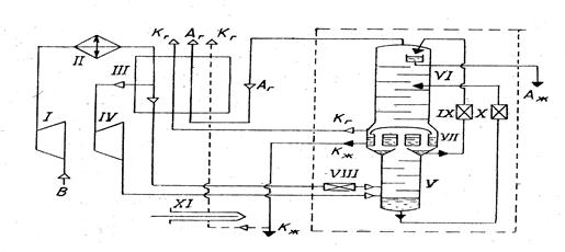
Основным элементом установки двукратной ректификации (рис. 7.6) служит ректификационная колонна 0обведена штриховой линией), которая состоит из трех частей - нижней колонны V, верхней колонны VI и конденсатора-испарителя VII. В малых и средних установках эти аппараты объединены, а в крупных для удобства изготовления, монтажа и эксплуатации устанавливаются раздельно. Нижняя колонна служит для предварительного разделения воздуха на легкокипящий азот и обогащенную кислородом (до 36... 38%) жидкость. При температуре насыщения и давлении 0,48... 0,52 МПа воздух поступает в нижнюю часть колонны (испаритель). Таким образом колонна V представляет собой концентрационную часть полной ректификационной колонны.
Одна часть полученного азота используется для орошения нижней колонны, другая через дроссельный вентиль IX подается в верхнюю колонну. Сюда же полностью подается обогащенный кислородом воздух из нижней колонны. Под давлением 0,14... 0,16 МПа, необходимым для преодаления гидравлического сопротивления теплообменников при выпуске разделения из установки, происходит полное разделение обогащенного кислородом воздуха на азот и кислород.

Рис. 7.6.
В конденсаторе-испарителе собирается кипящий кислород, откуда он может отводиться либо в газообразном (К г), либо в жидком (К ж) состоянии. Из верхней части колонны VI отводится газообразный (А г) или жидкий (А ж) азот.
Теплопередача в конденсаторе-испарителе VII от конденсирующегося в колонне V азота к кипящему в колонне VI кислороду обеспечивается тем, что давление в нижней колонне выше на 1,5...
В малых и средних установках эти аппараты объединены, а в крупных для удобства изготовления, монтажа и эксплуатации устанавливаются раздельно. Нижняя колонна служит для предварительного разделения воздуха на легкокипящий азот и обогащенную кислородом (до 36... 38%) жидкость. При температуре насыщения и давлении 0,48... 0,52 МПа воздух поступает в нижнюю часть колонны (испаритель). Таким образом колонна V представляет собой концентрационную часть полной ректификационной колонны.
Одна часть полученного азота используется для орошения нижней колонны, другая через дроссельный вентиль IX подается в верхнюю колонну. Сюда же полностью подается обогащенный кислородом воздух из нижней колонны. Под давлением 0,14... 0,16 МПа, необходимым для преодаления гидравлического сопротивления теплообменников при выпуске разделения из установки, происходит полное разделение обогащенного кислородом воздуха на азот и кислород. В конденсаторе-испарителе собирается кипящий кислород, откуда он может отводиться либо в газообразном (К г), либо в жидком (К ж) состоянии. Из верхней части колонны VI отводится газообразный (А г) или жидкий (А ж) азот.
Теплопередача в конденсаторе-испарителе VII от конденсирующегося в колонне V азота к кипящему в колонне VI кислороду обеспечивается тем, что давление в нижней колонне выше на 1,5... 3,0 К, чем температура кипения кислорода. Газообразные продукты разделения - кислород К г и азот А г из колонны поступают в теплообменник III, в котором нагреваются, охлаждая поступающий воздух.
В некоторых случаях газообразный сжатый из установки получают посредством насоса жидкого кислорода XI. Кислород отбирается из конденсатора-испарителя в жидком виде и насосом прокачивается под необходимым давлением (до 16 или 20 МПа) через теплообменник III, где испаряется, нагревается и подается к потребителю.Система криообеспечения содержит в СПО детандер IV, в СОО - дроссельные вентили VIII... X.