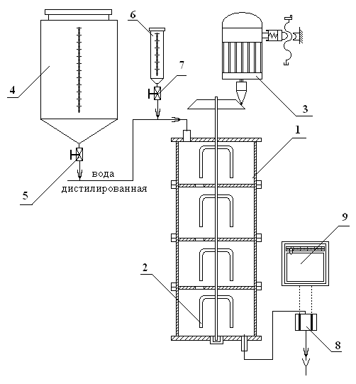
Установка (рис. 2) включает емкостной аппарат 1, состоящий из трех последовательно соединенных секций с мешалкой 2, выполненных из стали. Электропривод мешалки 3 включает коллекторный электродвигатель и вариатор, позволяющий изменять число оборотов вала мешалки в диапазоне от 80 до 500 об/мин. Подача технологических потоков в аппарат осуществляется через штуцер в крышке аппарата, а выгрузка – через нижней штуцер. Дистиллированная вода из мерника 4 поступает в аппарат 1. Расход воды измеряется ротаметром FI и регулируется с помощью вентиля 5. Ввод трассера в аппарат осуществляется на линии подачи воды из мерника 6 с помощью крана 7. В качестве трассера в работе используется водный раствор NaCl. Измерение количества трассера на выходе из аппарата осуществляется кондуктометрической электродной ячейкой 8, показания которой передаются на измеритель-регистратор 9. Включение измерителя –регистратора осуществляется в момент ввода трассера.

Рис. 2. Схема экспериментальной установки






