ДВУХКОНТУРНАЯ СХЕМА АЭС
Распределение потока нейтронов в активной зоне реактора. Основы управления реактором. Возможность и основные принципы регулирования мощности реактора. Роль запаздывающих нейтронов.
Структура активной зоны реакторов на тепловых нейтронах и ее характеристики. Основы управления реактором. Схема реактора. Пример реакторной установки с корпусным водо-водяным реактором для выработки электроэнергии. Особенности промышленных энергетических ядерных реакторов. Примеры.
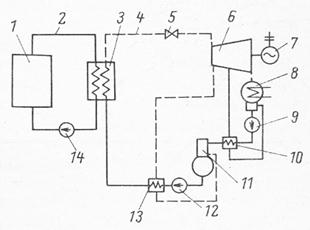
Большинство схемных решений АЭС основано на двухконтурной схеме охлаждения (см. рис. 6.1). Из-за того, что теплоноситель первого контура активируется под действием нейтронов в ядерном реакторе и в него попадают продукты коррозии и деления ядерного топлива из негерметичных твэлов, непосредственное использование его в качестве рабочего тела (даже если технически возможно) в турбогенераторе крайне нежелательно из-за необходимости постоянного обслуживания этого оборудования. Поэтому теплоноситель первого контура 2 (вода, тяжелая вода, газ, жидкие металлы и др.) охлаждает ядерный реактор 1 и переносит тепло в теплообменник 3, где через стенки труб передает тепло теплоносителю второго контура 4 - воде. Давление во втором контуре поддерживается на таком уровне, чтобы на выходе теплообменника 3 вода превращалась в пар, который подается на паровую турбину 6 с электрогенератором 7. Теплообменник 3 в такой схеме охлаждения называют парогенератором.
|
|
|

Рис. 6.1. Двухконтурная схема АЭС.
1 – ядерный реактор; 2 – первый контур охлаждения; 3 – парогенератор; 4 – второй контур охлаждения; 5 – дроссельный клапан; 6 – паровая турбина; 7 – электрогенератор; 8 – конденсатор турбины; 9 – конденсатный насос; 10, 13 – регенеративные теплообменники; 11 – деаэратор; 12 – питательный насос; 14 – циркуляционный насос первого контура.
В настоящее время в России работают два типа водо-водяных реакторов с водным теплоносителем: ВВЭР-440 и ВВЭР-1000. Цифры обозначают электрическую мощность АЭС. В этих реакторах на тепловых нейтронах функции замедлителя нейтронов и теплоносителя выполняет одна и та же циркулирующая через активную зону реактора вода.
Параметры ВВЭР-440. Активная зона имеет размеры: диаметр 2,88 м, высота – 2,5 м и состоит из 349 шестигранных ТВС с размерами «под ключ» 144 мм. В каждой ТВС находится 126 твэлов в гексагональной решетке. Диаметр каждого твэла 9,1 мм, толщина оболочки – 0,65 мм. Диаметр таблеток топлива – 7,6 мм. Загрузка реактора ураном – 42 т, обогащение урана по 235U составляет 3,5%. Среднее выгорание топлива – 28 МВт.сут/кг, максимальное – 42 МВт.сут/кг. За пределами активной зоны размещается стальная обечайка – тепловая защита корпуса реактора, снижающая нагрузку на корпус за счет поглощения основной доли энергии нейтронов и гамма-квантов, покидающих активную зону. Размещение ТВС в активной зоне реактора и твэлов в ТВС показано на рис. 6.2.
|
|
|

Рис. 6.2. Сечение активной зоны (а) и ТВС (б) реактора ВВЭР-440
1 – ТВС; 2 – тепловая защита; 3 – опорный цилиндр; 4 – отражатель (20 см воды); 5 – стенка корпуса реактора; 6 – наплавка из нержавеющей стали; 7 – двуокись урана; 8 – циркониевая оболочка; 9 – циркониевая стенка; 10 – циркониевй разделитель.
Отвод тепла – двухконтурный. Вода с температурой 270оС подается через 6 нижних патрубков корпуса (рис. 6.3), опускается вдоль стенки корпуса вниз, выполняя роль бокового отражателя нейтронов, а затем проходит через ТВС активной зоны снизу-вверх нагреваясь и через верхние патрубки направляется в парогенератор. Давление в корпусе реактора – 12,5 Мпа, во втором контуре – 4,7 Мпа. В парогенераторе вода второго контура превращается в пар, который с температурой около 260оС подается в турбину. КПД АЭС – около 32%.
Корпус реактора изготавливается из высокопрочной низколегированной стали. На его внутреннюю поверхность наносится двойная восьмимиллиметровая наплавка из нержавеющей стали, предотвращающая коррозию. Толщина стенки корпуса реактора в цилиндрической части – 140 мм.
Перегрузка топлива в корпусном реакторе возможна только при снятой крышке реактора и поэтому требует остановки реактора, которая длится 3-4 недели. Работа реактора на мощности составляет 300-330 суток в году.
Через уплотнения в крышке реактора пропущены штанги приводов СУЗ, а для уменьшения их числа реактивность частично компенсируется введенным в теплоноситель первого контура бором. Подвижные элементы СУЗ состоят из двух частей: верхняя – поглощающая, нижняя топливная. При движении вверх достигается двойной эффект: поглотитель удаляется из активной зоны, а делящийся материал – вводится.

Рис. 6.3. Реакторы ВВЭР-440 (слева) и ВВЭР-1000 (справа)
1 – блок управления с приводами СУЗ; 2 – активная зона; 3 – корпус реактора.
Параметры ВВЭР-1000. Активная зона имеет диаметр 3,12 м и высоту 3,5 м. Размещается в корпусе примерно того же диаметра, что и ВВЭР-440. Большая мощность достигнута за счет увеличения высоты активной зоны, выравниванию поля энерговыделения и увеличения средней линейной нагрузки на твэлы со 131 до 176 Вт/см. Обогащение топлива увеличено до 4,4%. Твэл имеет такую же геометию, как в ВВЭР-440, но большей длины. Загрузка урана – 66 т, средняя глубина выгорания – около 40 МВт.сут/кг. В активной зоне располагается 163 шестигранных ТВС с размером «под ключ» 238 мм. В каждой ТВС по 317 твэлов и по 18 направляющих трубок для движущихся поглотителей. Повышена температура теплоносителя на выходе реактора до 321оС, давление в первом контуре до 16 Мпа, толщина цилиндрической части корпуса реактора до 210 мм, а около патрубков – до 255 мм. Во втором контуре вырабатывается пар при давлении 6 Мпа с температурой 275оС. КПД АЭС увеличен до 33%.
Особенности энергетических ядерных реакторов. Для энергетических ядерных реакторов особенно важны 2 аспекта:
· Безопасность: из-за расположения в районах потребления электроэнергии и тепла с высокой плотностью населения безопасность населения должна быть обеспечена техническими решениями и организацией эксплуатации;
· Экономика: цены на отпускаемую электроэнергию и тепло должны конкурировать с ценами на продукцию других способов производства энергии; здесь необходимо учитывать капитальные и эксплуатационные затраты, а также затраты на вывод из эксплуатацию.
Капитальные затраты на сооружение АЭС с ядерными реакторами весьма высоки – 2-4 тыс. $ за 1 кВт установленной мощности и растут с каждым годом из-за увеличения расходов на дополнительные системы безопасности. Однако цена отпускаемой энергии для АЭС все же ниже, чем для тепловой энергетики из-за значительно меньшей топливной составляющей. Однако до настоящего времени не проработаны до конца вопросы вывода из эксплуатации АЭС и захоронения радиоактивных отходов.
|
|
|
К особенностям АЭС относится то, что они работают в базовом режиме отпуска электроэнергии, т.е. работают на номинальном уровне мощности почти весь год, за исключением нескольких недель, в течение которых производится перегрузка топлива и планово-предупредительные ремонты оборудования. Все пиковые нагрузки потребления электроэнергии покрываются тепловыми и гидростанциями.






