Пропорциональный П-регулятор осуществляет пропорциональное преобразование входного сигнала с коэффициентом k. В табл. 1.1 показан характер изменения во времени выходного сигнала П-регулятора при подаче на него ступенчатого входного сигнала в момент времени t0. Как видно, выходной сигнал такого регулятора повторяет входной с коэффициентом преобразования К.
Интегральный И-регулятор (вторая строка табл. 1.1) получают включением в цепь обратной связи ОУ конденсатора Сос, а во входную цепь - резистор R1. В результате этого регулятор приобретает свойства интегрирующего устройства и напряжение на его выходе определяется интегралом от входного сигнала.
Дифференциальный Д-регулятор - обеспечивает дифференцирование входного сигнала с коэффициентом T= RосC1. Переходная характеристика идеального Д-регулятора представляет собой электрический импульс бесконечно большой амплитуды и малой длительности.
Таблица 1.1 – Схемная реализация регуляторов и их функции


Схемы и характеристики других регуляторов ПИ-, ПД-, ПИД- осуществляют комплексное преобразование входных сигналов.
|
|
|
При ПИД регулировании сигнал управления зависит от разницы между измеренным параметром и заданным значением, от интеграла от разности и от скорости изменения параметров. В результате ПИД-регулятор обеспечивает такое состояние исполнительного устройства (промежуточное между включен или выключен), при котором регулируемый параметр равен заданному.
Частным случаем регулятора мощности являются регуляторы хода. В системах с электроприводом требуется управлять электродвигателями - их нужно включать, менять их обороты и останавливать, то есть электродвигателям требуется отдельное устройство, которое называется регулятором хода.
Широко применяются импульсные регуляторы с широтно-импульсным регулированием. Регулятор хода включается между источником питания и силовым электродвигателем. В простейшем случае в задачу регулятора входит регулирование потока мощности от источника к двигателю. При минимальной длительности импульсов двигатель выключен, при максимальной - двигатель развивает максимальную мощность. В промежутке мощность плавно изменяется.
Регуляторы хода можно разделить на два типа - для коллекторных двигателей и для бесколлекторных двигателей. Рассмотрим типовую схему включения регулятора коллекторного электродвигателя (рис. 1.9):

Рисунок 1.9 — Схема включения регулятора коллекторного электродвигателя
Управляющий импульс поступает на генератор импульсов G, который вырабатывает импульсы различной длительности – широтно-импульсная модуляция:
|
|
|
- при длительности выходного импульса 0% от периода управляющего сигнала нет, на затворе низкий уровень напряжения - транзистор закрыт, ток через двигатель М не течет;
- при длительности выходного импульса 100% от периода на выходе генератора тоже импульсов нет, но уровень управляющего сигнала высокий. Транзистор открыт и все напряжение от источника U приложено к двигателю М. Он развивает при этом максимальную мощность.
- при промежуточном значении длительности управляющего импульса, например половине от максимального, на выходе генератора присутствуют импульсы, длительность которых составляет половину периода. Соответственно, транзистор половину периода открыт, половину - закрыт.
Когда ключ закрывается, ток не прекращает свое движение и схема выглядит так (рис. 1.10):
|
|
Рисунок 1.10 — Пути протекания тока при работе коллекторного электродвигателя
Т.е., ток через двигатель продолжает течь в прежнем направлении. Источником энергии для него служит магнитное поле индуктивности, а диод - замыкает цепь в паузе, когда транзистор закрыт.
Обычно, помимо управления оборотами, регуляторы обеспечивают дополнительные функции:
Тормоз — осуществляется путем замыкания обмоток двигателя через регулятор. Иногда реализуется функция "мягкого" тормоза, когда обмотки замыкаются не сразу, а небольшими импульсами. Это позволяет уменьшить нагрев регулятора и продлить жизнь коллектора электродвигателя.
Реверс — способность менять направление вращения электродвигателя, подавая на него напряжение в обратной полярности.
Для управления двигателями переменного тока используют преобразователи частоты (инверторы). Основное назначение — плавное регулирование скорости асинхронного двигателя за счет создания на выходе преобразователя трехфазного напряжения переменной частоты.
На рисунке 1.11 представлена схема частотного преобразователя. Транзисторы работают в ключевом режиме попарно (один верхний, другой нижний), открываясь с частой, задаваемой схемой управления. В схеме используется широтно-импульсное управление, позволяющее создать в обмотках статора электродвигателя синусоидальный ток необходимой частоты и амплитуды.

Рисунок 1.11 — Схема частотного преобразователя
Домашнее задание
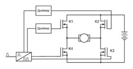
1)Поясните работу реверсивного регулятора хода. Какие функции может выполнять данная схема?

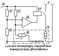
2) Поясните работу схемырегулятора температуры.






