Управление двигателем объединяет в себе регулировку системы впрыска топлива или карбюратора, установку угла опережения зажигания, частоту холостого хода, контроль детонации и управление другими системами двигателя. Управление трансмиссией обеспечивается автоматическим переключением скоростей в коробке передач, включением и выключением сцепления, управлением карданным валом и задним мостом. Комплексная система управления бензиновым двигателем показана на рис.1.2 и обеспечивает оптимальную работу двигателя путем организации впрыска топлива, углом опережения зажигания, частотой вращения коленчатого вала на холостом ходу и проведения диагностики. На рисунке представлена система распределенного впрыска, в которой форсунки установлены непосредственно перед каждым цилиндром.
Управление карбюратором сводится к прецизионному регулированию состава горючей смеси. В результате повышается мощность, становятся чище отработавшие газы, улучшаются и другие характеристики двигателя.
|
|
|
Необходимо отметить, что по мере ужесточения требований к чистоте отработавших газов, электронная система управления двигателем будет развиваться в нашей стране, как и за рубежом.

Рис.1.2: 1 - поступление воздуха; 2 -датчик расхода воздуха; 3 - исполнительный блок управления частотой вращения коленчатого вала на холостом ходу; 4 - топливо; 5 - форсунки впрыска топлива; 6 - двигатель; 7 - свечи зажигания; 8 - сигнал датчика частоты вращения коленчатого вала двигателя; 9 - электронный блок управления; 10 -распределитель зажигания; 11 - выходной сигнал; 12 - катушка зажигания; 13 - отработавшие газы; 14 - датчик кислорода.
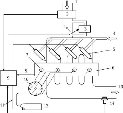
Электронная система управления дизельным двигателем позволяет существенно улучшить параметры дизеля (дымность отработавших газов, шумность и уровень вибрации и т.п.).
Система управления дизельным двигателем контролирует количество впрыскиваемого горючего, момент начала впрыска, ток факельной свечи и т. п. На рис.1.3 представлена структура системы управления топливным насосом высокого давления, из которой видно, что она существенно отличается от электронной системы управления бензиновым двигателем (см. рис.1.2).
В электронной системе управления трансмиссией объектом регулирования является в основном автоматическая трансмиссия. При этом блок электронного управления на основании сигналов датчика угла открытия дроссельной заслонки и скорости автомобиля выбирает оптимальное передаточное число коробки передач и время включения сцепления.
Кроме того, система управления, посылая в электронный блок управления необходимые сигналы, может обеспечивать смягчение ударов и толчков при переключении передач и срабатывании сцепления. На рис.1.4 представлен вариант такой системы.
|
|
|

Рис.1.3: Структура системы управления топливным насосом высокого давления 1 - поступление воздуха; 2 - датчик открытия дроссельной заслонки; 3 - сигнал о степени открытия дроссельной заслонки; 4 - электронный блок управления; 5 - исполнительный блок; 6 - топливный насос высокого давления; 7 - форсунка впрыска топлива; 8 - двигатель; 9 - сигнал частоты вращения коленчатого вала двигателя; 10 - топливо; 11 - водитель во время чтения инструкции по использованию системы управления.

Рис.1.4: 1 - сцепление; 2 - диски сцепления; 3 - механизм ускоряющей передачи; 4 - механизм изменения передаточного числа; 5 - выходной вал; 6 - датчик скорости автомобиля; 7 -электронный блок управления; 8 - сигнал угла открытия дроссельной заслонки; 9 - электромагнитный клапан изменения передаточного числа; 10 - гид равлическая система; 11 - электромагнитный клапан сцепления; 12 - маховик двигателя.
Такая система позволяет по сравнению с гидромеханической повысить точность регулировки передаточного числа, повышает экономичность, управляемость и другие параметры автомобиля. Подобные системы распространены как в Японии, так и в Европе.






