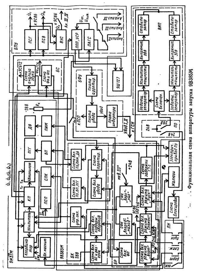
Занятие №2: Работа аппаратуры запуска в режимах: «ПИТАНИЕ», «Анализ типа ракеты», «БОРТ»
Групповое, 2 часа
Цель: _________________________________________________________________________
______________________________________________________________________________
Учебные вопросы:
1. Работа аппаратуры запуска в режиме «ПИТАНИЕ»
2. Работа аппаратуры запуска в режиме «Анализ типа ракеты»
3. Работа аппаратуры запуска в режиме «БОРТ»
- Работа аппаратуры запуска в режиме «ПИТАНИЕ».
Питающие напряжения в аппаратуру запуска при____________________________________
_________________________________. При этом должна быть включена _________ пусковой установки. При включении тумблера ____________________ напряжение +24В от СЭП ПУ подается через схему блокировок, которая включает в себя блокировки ______________________,
___________________________,___________________,__________________,_________________________________________________________________________________________________
(ПУ должна находится в боевом положении с запертыми люком и стеклом) прикладывается к кнопке ___________ на ПН
При включении тумблера ____________________, напряжение от СЭП ПУ прикладывается к схеме включения ____________________________________________________________________________________________________________________________________________________________________
Схема включения подает питающее напряжение на __________________________________
выполненный по мостовой схеме на транзисторах.
В задающем генераторе __________________________________________________________
преобразуется в ______________________________________________. Сигнал с выхода
задающего генератора поступает на _______________________________________, нагрузкой которого является_________________________________________________________________
___________________________________________________________________________________________________________________________________________________________________
Со вторичной обмотки трансформатора увеличенное по амплитуде напряжение
прикладывается к ______________________________________ и __________________________
____________________________________.
Это напряжение подается на ________________________.
Стабилизированные напряжения __________________________________________________
поступают в _________________________ для обеспечения работы ________________________
__________________________________________________________________________________

- Работа аппаратуры запуска в режиме «Анализ типа ракеты»
Схема анализа входит в состав_______________________________________________________
_________________________________________________________________________________
Собрана на основе _________________________________________________________________
__________________________________________________________________________________
К схеме подключается _____________________, установленный в _________________________
__________________________________________________________________________________
В зависимости от __________________________________________________________________
__________________________________________________________________________________
При этом вырабатывается команда на _________________________________________________
_________________________________________________________________________________________________________________________________________________________________________________________________________________________________________________________________________________________________________________________________________________________________________________________________________________________
Если ракета ____________ или ________________, то аппаратурой проверяется _____________
______________________________________________________. В случае их исправности _____
__________________________________________________________________________________
Для ракеты ______________ величина сопротивления резистора составляет____________, а для
ракет ______________ и _______________ - ____________
Схема анализа вырабатывает соответственно ___________________ и ____________________
- Работа аппаратуры запуска в режиме «БОРТ»
Для включения режима «БОРТ» необходимо ___________________________________________
_____________________________________________________________________(замкнуты блокировки _______________________________________________________________________
__________________________________) и _____________________________________________
О выполнении всех этих условий свидетельствует ______________________________________
__________________________________________________________________________________
Включение режима осуществляется_____________________________________, расположенной
на ____________________________________________. При нажатии этой кнопки ____________
__________________________________________________________________________________
Напряжение ________ необходимо для ________________________________________________
________________________________________________. Напряжение _________ используется для _______________________________________________________. Примерно через 5 секунд напряжение_________отключается от цепи ____________________________________________
__________________________________________________________________________________
______________________________________________________________________________________________________________________________________________________________________________________________________________________________________________________
Если аппаратура включена в ________________________________________________________,
одновременно с этим________________________________________________________________
__________________________________________________________________________________
______________________________________________________________________________________________________________________________________________________________________________________________________________________________________________________
При нажатии кнопки «БОРТ»________________________________________________________
_________________________________________________________________________________
_________________________________________________________________________________
______________________________________________________________________________________________________________________________________________________________________________________________________________________________________________________
Если оператор удерживает кнопку «БОРТ» ____________________________________________
_________________________________________________________________________________
_____________________________________________________________________________________________________________________________________________________________________________________________________________________________________________________
При угле места люльки _____________________________________________________________
______________________________________________________________________________________________________________________________________________________________________________________________________________________________________________________
Если угол места люльки_____________________________________________________________
__________________________________________________________________________________
Эти команды необходимы для _______________________________________________________
_________________________________________________________________________________
_________________________________________________________________________________
__________________________________________________________________________________
__________________________________________________________________________________
Если при большой скорости наведения ПУ_____________________________________________
__________________________________________________________________________________
__________________________________________________________________________________
__________________________________________________________________________________
__________________________________________________________________________________
Эти меры направлены на ____________________________________________________________
__________________________________________________________________________________
Внешние признаки о включении в аппаратуре запуска и ракете режима «БОРТ»
1) На пульте оператора загорается__________________________________________________
2) В головных телефонах появляется ________________________________________________
3) В поле зрения визирного устройства_______________________________________________
________________________________________________________________________________
Убедившись в том, что режим «БОРТ» включен, оператор ______________________________
_________________________________________________________________________________
_________________________________________________________________________________






