Получение раствора хлористого кальция из абгазной соляной кислоты и известкового шлама
Цель работы - получение раствора хлористого кальция пропусканием соляной кислоты через слой известкового шлама и определение качества полученного продукта.
Сущность работы. В производстве хлорорганических продуктов, получаемых хлорированием углеводородов и их производных, в качестве побочного продукта образуется абгазная соляная кислота, имеющая ограниченный сбыт.
Одним из методов утилизации абгазной соляной кислоты является получение раствора хлористого кальция нейтрализацией кислоты карбонатом кальция по реакции
2HCl + CaCO3 = CaCl2 + CO2 + H2O (3.1)
В качестве сырья используется известковый шлам, отход производства известкового молока или мелкая фракция известкового камня, отхода производства силикатного кирпича.
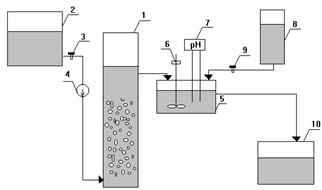
Установка (рис. 3.1.) состоит из реактора (1) (диаметр 40 мм, высота 400 мм), емкости соляной кислоты (2), кранов (зажимов) (3) и (9), расходомера (4), нейтрализатора (5) объемом 50-100 см3, мешалки с электродвигателем (6), рН-метра (7), емкости раствора едкого натра (8), емкости раствора хлористого кальция (10) объемом 100‒500 см3.

Рис. 3.1 Схема установки получения раствора хлористого кальция из абгазной соляной кислоты и известкового шлама






