Условия включения трансформаторов на параллельную работу.
При параллельном включении трансформаторов их первичные и вторичные обмотки раздельно присоединяются параллельно к общим шинам (рис. 12). На схеме изображены два трансформатора, включенные на параллельную работу, но их число может быть и большим.
[ttp://www.voasw.ru/index.php?show_aux_page=28]
Для нормальной работы трансформаторов должны быть выполнены условия:
1.равенство номинальных первичных и вторичных напряжений
трансформаторов;
2.принадлежность трансформаторов к одинаковым группам;
3.равенство напряжений коротких замыканий, их активных и реактивных
составляющих
На основании исследований различных режимов работы трансформаторов разработан ГОСТ 14209-85, регламентирующий допустимые систематические нагрузки и аварийные перегрузки силовых масляных трансформаторов общего назначения мощностью до 100 мВ·А включительно с видами охлаждения М, Д, ДЦ и с учетом температуры охлаждения среды.
[https://electricalschool.info/main/elsnabg/368-transformatornye-podstancii-v-sistemakh.html] – школа для электрика
Лекция № 17 (Нужно 2,5 часа)
Защитное заземление (сети с ИН)– преднамеренное электрическое соединение с землей или ее эквивалентом металлических нетоковедущих частей, которые могут оказаться под напряжением вследствие замыкания на корпус и по другим причинам (индуктивное влияние соседних токоведущих частей, вынос потенциала, разряд молнии и т. п.).
Назначение защитного заземления – устранение опасности поражения током в случае прикосновения к корпусу электроустановки и другим нетоковедущим металлическим частям, оказавшимся под напряжением вследствие замыкания на корпус и по другим причинам.
Принцип действия защитного заземления – снижение до безопасных значений напряжений прикосновения и шага, обусловленных замыканием на корпус и другими причинами. Это достигается путем уменьшения потенциала заземленного оборудования (уменьшением сопротивления заземлителя), а также путем выравнивания потенциалов основания, на котором стоит человек, и заземленного оборудования (подъемом потенциала основания, на котором стоит человек, до значения, близкого к значению потенциала заземленного оборудования).
Рассмотрим два случая.
- Корпус электроустановки не заземлен. В этом случае прикосновение к корпусу электроустановки также опасно, как и прикосновение к фазному проводу сети.
- Корпус электроустановки заземлен. В этом случае напряжение корпуса электроустановки относительно земли уменьшится и станет равным:
Uз = Rз·Iз
Напряжение прикосновения и ток через тело человека в этом случае будут определяться по формулам:
Uh = Rh · Ih
Ih = Iз·
Уменьшая значение сопротивления заземлителя растеканию тока RЗ, можно уменьшить напряжение корпуса электроустановки относительно земли, в результате чего уменьшаются напряжение прикосновения и ток через тело человека.
Заземление будет эффективным лишь в том случае, если ток замыкания на землю IЗ практически не увеличивается с уменьшением сопротивления заземлителя. Такое условие выполняется в сетях с изолированной нейтралью (типа IT) напряжением до 1 кВ, т.к. в них ток замыкания на землю в основном определяется сопротивлением изоляции проводов относительно земли, которое значительно больше сопротивления заземлителя.
В сетях переменного тока с заземленной нейтралью напряжением до 1 кВ защитное заземление в качестве основной защиты от поражения электрическим током при косвенном прикосновении не применяется, т.к. оно не эффективно
Область применения защитного заземления:
- электроустановки напряжением до 1 кВ в трехфазных трехпроводных сетях переменного тока с изолированной нейтралью (система IT);
- электроустановки напряжением до 1 кВ в однофазных двухпроводных сетях переменного тока изолированных от земли;
- электроустановки напряжением до 1 кВ в двухпроводных сетях постоянного тока с изолированной средней точкой обмоток источника тока (система IT);
электроустановки в сетях напряжением выше 1 кВ переменного и постоянного тока с любым режимом нейтрали или средней точки обмоток источников тока.
Зануление – это преднамеренное электрическое соединение открытых проводящих частей электроустановок с глухозаземленной нейтральной точкой генератора или трансформатора в электрических сетях сетях трехфазного тока…, с глухо заземленным выводом источника однофазного тока, с заземленной точкой источника в сетях постоянного тока, выполняемое в целях электробезопасности.
Для соединения открытых проводящих частей потребителя электроэнергии с глухозаземленной нейтральной точкой источника используется нулевой защитный проводник (PE – проводник в системе TN – S).
Нулевым защитным проводником (PE – проводник в системе TN – S) называется проводник, соединяющий зануляемые части (открытые проводящие части) с глухозаземленной нейтральной точкой источника питания трехфазного тока или с заземленным выводом источника питания однофазного тока, … или с заземленной средней точкой источника питания в сетях постоянного тока.
Нулевой защитный проводник следует отличать от нулевого рабочего и PEN – проводников.
Нулевой рабочий проводник (N – проводник в системе TN – S) – проводник в электроустановках напряжением до 1 кВ, предназначенный для питания электроприемников соединенный с глухозаземленной нейтральной точкой генератора или трансформатора в сетях трехфазного тока, с глухозаземленным выводом источника однофазного тока, с глухозаземленной точкой источника в сетях постоянного тока.
Совмещенный (PEN - проводник в системе TN– C) нулевой защитный и нулевой рабочий проводник – проводник в электроустановках напряжением до 1 кВ, совмещающий функции нулевого защитного и нулевого рабочего проводника.
Зануление необходимо для обеспечения защиты от поражения электрическим током при косвенном прикосновении за счет снижения напряжения корпуса относительно земли и быстрого отключения электроустановки от сети.
Область применения зануления:
электроустановки напряжением до 1 кВ в трехфазных сетях переменного тока с заземленной нейтралью (система TN – S; обычно это сети 220/127, 380/220, 660/380 В);
электроустановки напряжением до 1 кВ в однофазных сетях переменного тока с заземленным выводом;
электроустановки напряжением до 1 кВ в сетях постоянного тока с заземленной средней точкой источника.
Принцип действия зануления. При замыкании фазного провода на зануленный корпус электропотребителя [1, c. 256 а] образуется цепь тока однофазного короткого замыкания (т.е. есть замыкания между фазным и нулевым защитным проводниками). Ток однофазного короткого замыкания вызывает срабатывание максимальной токовой защиты, в результате чего происходит отключение поврежденной электроустановки от питающей сети. Кроме того, до срабатывания максимальной токовой защиты происходит снижение напряжения поврежденного корпуса относительно земли, что связано с защитным действием повторного заземления нулевого защитного проводника и перераспределением напряжений в сети при протекании тока КЗ.
Следовательно, зануление обеспечивает защиту от поражения электрическим током при замыкании на корпус за счет ограничения времени прохождения тока через тело человека и за счет снижения напряжения прикосновения.
Заземляющим устройством называется совокупность заземлителя и заземляющих проводников.
В зависимости от места размещения заземлителя относительно заземляемого оборудования различают два типа заземляющих устройств: выносное и контурное.
Выносное заземляющее устройство характеризуется тем, что заземлитель вынесен за пределы площадки, на которой размещено заземляемое оборудование, или сосредоточен на некоторой части этой площадки. Поэтому выносное заземляющее устройство называют также сосредоточенным.
Существенный недостаток выносного заземляющего устройства – отдаленность заземлителя от защищаемого оборудования. Поэтому выносные заземляющие устройства применяются лишь при малых токах замыкания на землю, в частности в установках до 1000 В, где потенциал заземлителя не превышает значения допустимого напряжения прикосновения.
Кроме того, при большом расстоянии до заземлителя может значительно возрасти сопротивление заземляющего устройства в целом за счет сопротивления заземляющего проводника.
Достоинством выносного заземляющего устройства является возможность выбора места размещения электродов заземлителя с наименьшим сопротивлением грунта (сырой, глинистый, в низинах и т. п.).
Необходимость в устройстве выносного заземления может возникнуть в следующих случаях:
- при невозможности по каким-либо причинам разместить заземлитель на защищаемой территории;
- при высоком сопротивлении земли на данной территории (например, песчаный или скалистый грунт) и наличии вне этой территории мест со значительно лучшей проводимостью земли;
- при рассредоточенном расположении заземляемого оборудования (например, в горных выработках) и т. п.
Контурное заземляющее устройство характеризуется тем, что электроды его заземлителя размещаются по контуру (периметру) площадки, на которой находится заземляемое оборудование, а также внутри этой площадки. Часто электроды распределяются на площадке по возможности равномерно, и поэтому контурное заземляющее устройство называется также распределенным.
Безопасность при распределенном заземляющем устройстве может быть обеспечена не только уменьшением потенциала заземлителя, но и выравниванием потенциалов на защищаемой территории до таких значений, чтобы максимальные напряжения прикосновения и шага не превышали допустимых. Это достигается за счет соответствующего размещения одиночных заземлителей на защищаемой территории.
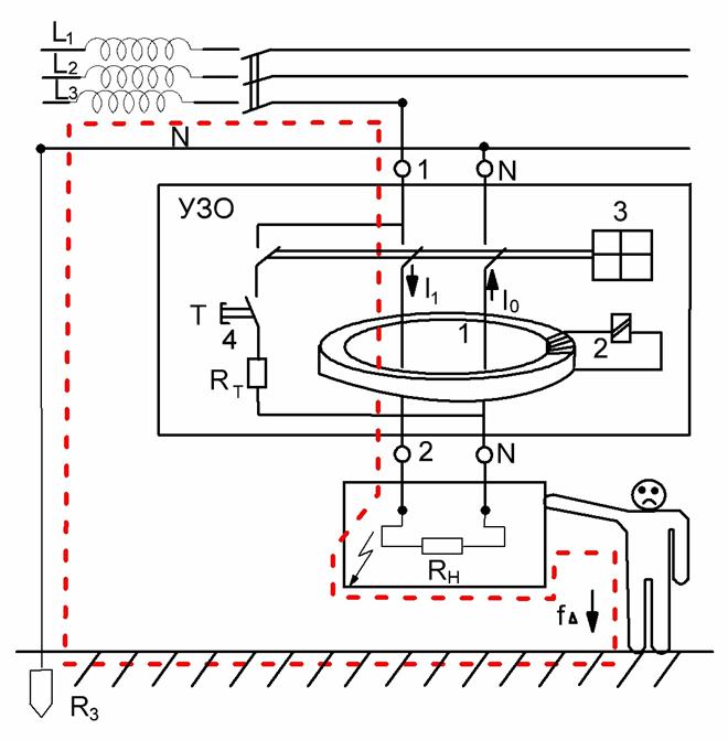
Защитным отключением называется автоматическое отключение электроустановок при однофазном (однополюсном) прикосновении к частям, находящимся под напряжением, недопустимым для человека, и (или) при возникновении в электроустановке тока утечки (замыкания), превышающего заданные значения. Оно предназначено для обеспечения электробезопасности, что достигается за счет ограничения времени воздействия опасного тока на человека. Защита осуществляется специальным устройством защитного отключения (УЗО), которое, работая в дежурном режиме, постоянно контролирует условия поражения человека электрическим током.
УЗО применяется в электроустановках в сетях с любым напряжением и любым режимом нейтрали.
Наибольшее распространение защитное отключение получило в электроустановках, используемых в сетях напряжением до 1 кВ с заземленной или изолированной нейтралью.
Принцип работы УЗО состоит в том, что оно постоянно контролирует входной сигнал и сравнивает его с наперед заданной величиной (уставкой). Если входной сигнал превышает уставку, то устройство срабатывает и отключает защищенную электроустановку от сети. В качестве входных сигналов устройств защитного отключения используют различные параметры электрических сетей, которые несут в себе информацию об условиях поражения человека электрическим током.
Расчет заземляющего устройства подстанции будет рассмотрен в практической работе.
Требования безопасности по защите от поражения электрическим током изложены в ГОСТ Р 50571.3 - 94
Принцип работы УЗО
Рассмотрим такое устройство: ферромагнитный сердечник с тремя обмотками. Через первую обмотку проходит ток, уходящий потребителям (фазный провод), по второй обмотке проходит обратный ток (нулевой провод). Если утечек нет, то токи в обоих обмотках равны по значению и различны по направлению, соответственно наведенные этими токами магнитные потоки в сердечнике компенсируют друг друга и суммарный поток равен нулю. Если имеется утечка, то отходящий и обратный токи не будут равны, и суммарный магнитный поток в сердечнике будет отличен от нуля. Магнитный поток будет воздействовать на третью обмотку – управляющую, в которой появится наведенная ЭДС, под воздействием этой ЭДС срабатывает реле, разрывающее цепи.
Конечно, УЗО содержит еще множество элементов – фильтры, для защиты от помех и ложных срабатываний и еще некоторые электронные компоненты, но описанный принцип действия является основным для устройств защитного отключения.
УЗО бывают однофазными и трехфазными. Кроме того, сейчас на рынке присутствуют два различных вида УЗО, отличающихся как по цене, так и по надежности – электромеханические и электронные УЗО.

Лекция № 18 (Нужно 4 часа)