В тонкопленочной технологии резистивные, коммутационные и диэлектрические пленки толщиной 0,1…2 мкм получают главным образом термическим испарением в вакууме и распылением ионной бомбардировкой.
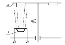
Первый метод основан на свойстве атомов (молекул) металлов и некоторых других материалов при испарении в условиях высокого вакуума перемещаться прямолинейно (лучеобразно) и осаждаться на поверхности, поставленной на пути их движения. Упрощенная схема рабочей камеры установки термического испарения в вакууме показана на рис. 4.33.

Рис. 4.33. Схема рабочей камеры установки термического вакуумного нанесения:
1 - вакуумный колпак из нержавеющей стали; 2 - заслонка; 3 - трубопровод для водяного нагрева или охлаждения колпака; 4 - игольчатый натекатель для подачи атмосферного воздуха в камеру; 5 - нагреватель подложки; 6 - подложкодержатель с подложкой; 7 - герметизирующая прокладка из вакуумной резины; 8 - испаритель с испаряемым веществом; 9 - откачка
Работа на установке включает в себя следующие действия. При поднятом колпаке устанавливают подложки и испаритель с испаряемым веществом. Затем колпак опускают и включают систему вакуумных насосов (вначале форвакуумный механический для предварительного разрежения, затем высоковакуумный диффузионный, которые включены последовательно).
|
|
|
Для ускорения десорбции воздуха с внутренних поверхностей и сокращения времени откачки в трубопровод подают горячую проточную воду. По достижении давления внутри камеры порядка 10-4 Па (контроль по манометру) включают нагреватели испарителя и подложек. По достижении рабочих температур (контроль с помощью термопар) заслонку отводят в сторону и пары вещества достигают подложки, где происходит их конденсация и рост плёнки. Система автоматического контроля за ростом плёнки фиксирует либо толщину плёнки (для диэлектрика плёночных конденсаторов), либо поверхностное сопротивление (для резисторов), либо время напыления (проводники и контакты, защитные покрытия). Вырабатываемый при этом сигнал об окончании напыления после усиления воздействует на соленоид заслонки, перекрывая ею поток пара. Далее отключают нагреватели испарителя и подложек, выключают насосы, а в трубопровод подают холодную проточную воду. После остывания подколпачных устройств через натекатель плавно впускают атмосферный воздух. Выравнивание давлений внутри и вне колпака даёт возможность поднять его и начать следующий цикл обработки.
Температура нагрева вещества в испарителе должна обеспечивать достаточно высокую интенсивность испарения, которая обычно характеризуют упругостью пара (давлением пара в состоянии насыщения) PS. Оптимальной интенсивностью испарения принято считать интенсивность, при которой
|
|
|
PS
1,3 Па. Соответствующая этой упругости температура испарения называется условной (t°усл) – табл. 4.6.
| Температуры плавления и испарения некоторых элементов | ||||||
| Таблица 4.6 | ||||||
| Элемент | t°пл, °С | t °усл , °С | Элемент | t°пл, °С | t°усл , °С | |
| Ag | Ni | |||||
| Al | Pd | |||||
| Au | Pt | |||||
| Cr | Ta | |||||
| Cu | Ti | |||||
| Mo | W | |||||
Вакуум в рабочей камере необходим для обеспечения свободной диффузии атомов вещества испарителя в объём рабочей камеры и прямолинейного движения атомов вещества с минимальными столкновениями с молекулами остаточного воздуха, снижающими скорость осаждения. Поэтому на участках подложки, более удаленных от точечного источника испарения, толщина пленки оказывается меньше.
Важными характеристиками осажденных пленок являются: структура; химическая чистота и адгезия к подложке.
Зернистость металлических пленок в основном зависит от температур испарения и подложки. Для получения крупнозернистой структуры (а такие пленочные резисторы более стабильны в работе) осаждение производят на подложку нагретую до 150…350 °С.
Источники загрязнения пленок: пары материала, из которого изготовлен испаритель (поэтому для испарителя выбирают материал, упругость пара которого при температуре испарения намного ниже упругости пара осаждаемого вещества, например, W, Mo); остаточные газы (борьба с этим явлением – глубокий вакуум, но он обходится дорого); примеси, адсорбированные на испаряемом веществе и испарителе (поэтому первую порцию материала осаждают на заслонку, перекрывая ею поток к подложке; в это время также происходит вывод испарителя на рабочую температуру).
Причинами плохой адгезии пленок могут быть: существенное различие в ТКЛР подложки и материала пленки (в этом случае пленка, осажденная на нагретую подложку при остывании может попросту отслоиться в виде шелушения); наличие на подложке органических и неорганических загрязнений (поэтому ситалловые подложки предварительно очищают, например, кипячением в водном растворе перекиси водорода и аммиака и хранят в эксикаторах или в 95% - ном этиловом спирте; нагрев подложек также способствует десорбции с ее поверхности газов, влаги, паров масла).
Время откачки вакуумной камеры (около 1,5 часов) значительно превышает время осаждения одного слоя (обычно 1…5 минут). Поэтому в промышленных установках стараются за один цикл загрузки и откачки обработать максимальное количество подложек и нанести несколько слоев. С этой целью подложки в количестве от 6 до 60 шт. располагают на вращающихся относительно испарителя каруселях (рис. 4.34, а) или барабанах (рис. 4.34, б).
| |
| а | б |
| Рис. 4. 34. Схемы установок термовакуумного нанесения карусельного (а) и барабанного (б) типов: 1 – испаритель; 2 – карусель (барабан) с подложками |
Для нанесения нескольких слоев из разных материалов без разгерметизации камеры предусматривается поочередное включение различных испарителей (обычно до 5), управляемое извне.
При нагреве сплава более легкоплавкий компонент испаряется с большей скоростью и его доля в осажденной пленке оказывается выше. Для получения пленок из сплавов без изменение исходного состава применяют взрывное (мгновенное) испарение, при котором порошкообразный материал дозированно (из вибробункера) подается на ленту (обычно из Mo), температура которой на 100…200 °С превышает температуру испарения самого тугоплавкого компонента. Микродозы с ленты испаряются полностью и практически мгновенно.
Распыление ионной бомбардировкой. В этом методе атомарный (или молекулярный) поток вещества получают, бомбардируя поверхность твердого образца (называемого мишенью) ионами инертного газа (обычно аргона), которые разгоняют до энергии сотни и тысячи электрон-вольт. Энергия ионов аргона после разгона в электрическом поле в несколько раз превышает теплоту сублимации поверхностных атомов мишени, поэтому последняя интенсивно испаряется. Потребность в разработке подобных процессов возникла из-за необходимости получения пленок тугоплавких металлов (Ta,W, Mo) для ГИС военного применения.
|
|
|
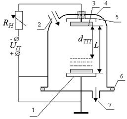
Простейшим вариантом распыления материалов ионной бомбардировкой является катодное распыление на постоянном токе самостоятельного тлеющего разряда (рис. 4.35).
| |
| а | б |
| Рис. 4.35. Упрощенная схема рабочей камеры установки катодного распыления: 1 - анод с подложками; 2 - игольчатый натекатель; 3 - катод - мишень; 4 - колпак из нержавеющей стали; 5 - экран; 6 - герметизирующая прокладка; 7 - откачка | Рис. 4. 36. Распределение потенциала (а) и виды частиц (б) в межэлектродном пространстве |
Подложки размещают на заземленном аноде. Катод – мишень из материала, подлежащего распылению находится на расстоянии L = 25…75 (чаще 60) мм от анода. Диаметр мишени обычно 300…350 мм.
Сначала в вакуумной камере создается низкое давление (10-3…10-4 Па), после чего ее заполняют аргоном при давлении 1…10 Па. При подаче напряжения UП = 1…5 кВ между электродами возникает самостоятельный тлеющий разряд. Разряд разделён на две зоны: тёмное катодное пространство (dТП) и светящаяся область (плазма). На тёмное катодное пространство приходится основное падения напряжения (рис. 4.36, а).
На этом участке ионы разгоняются до энергии, достаточной, чтобы, бомбардируя поверхность мишени-катода, вызвать ее разрушение, сопровождаемое распылением атомов и освобождением электронов (если мишень из проводящего материала). Один ион в зависимости от его энергии, материала мишени и угла падения может распылять до 10 и более атомов. Предполагается, что распыление происходит по двум механизмам: в результате сильного локального разогрева поверхности мишени падающим ионом и в результате его механического взаимодействия (передачи импульса) с атомами материала мишени.
|
|
|
Освобожденные из мишени электроны разгоняются на участке dТП и ионизируют молекулы (атомы) аргона. При ионизации образуется ионы аргона, которые, ускоряясь, движутся к мишени, и электроны, которые, как и "отработанные", дрейфуют к аноду в слабом поле светящейся области (рис. 4.36, б).
Атомы материала мишени покидают ее в различных направлениях с энергией порядка 20…50 эВ. Далее, преодолевая столкновения с молекулами и ионами аргона, они под различными углами достигают поверхности подложки. Их энергии обычно достаточно для проникновения в поверхностные слои подложки, что обеспечивает получаемым пленкам хорошую адгезию (при термовакуумном осаждении средняя энергия атомов, подлетающих к подложке, на 1…2 порядка меньше). Таким образом, непрерывный поток ионов бомбардирует мишень, и непрерывный поток атомов вещества движется к подложке.
В процессе распыления непрерывно работает система откачки, а аргон поступает через натекатель для поддержания заданного давления.
Экран, расположенный на 1..5 мм вокруг катода, необходим для локализации разряда (чтобы тлеющий разряд не распространялся от катода к колпаку). Сопротивление RН используется для регулировки тока разряда. Распыление ионной бомбардировкой, по сравнению с термовакуумным способом, имеет ряд преимуществ: возможно получение пленок тугоплавких материалов и сплавов; пленки более равномерны по толщине (благодаря большим размерам мишени, малому расстояние до подложки и разному углу падения атомов на нее); высокая адгезия пленок; отсутствие разогретых деталей в камере; безинерционность процесса (при отключении питания процесс сразу же прекращается); мишень может служить несколько месяцев (что облегчает автоматизацию процесса и обеспечивает однородность получаемых пленок); возможно, так называемое, реактивное распыление (например Ta), осуществляемое в смеси аргона и активных газов (кислорода, азота), что позволяет получать пленки с самыми различными свойствами.
Основные недостатки катодного распыления – приблизительно на порядок меньшая скорость осаждения пленок и сильная их загрязняемость атомами аргона – являются следствием более низкого вакуума. Кроме того, катодным методом можно распылять только электропроводящие материалы.
Если в процессе катодного распыления начать повышать вакуум, то темное катодное пространство будет растягиваться, достигая анода, после чего тлеющий разряд погаснет и распыление прекратится. При низком давлении разряд гаснет из-за недостаточной ионизации аргона вторичными электронами, эмитируемыми катодом.
Основные промышленные варианты распыления ионной бомбардировкой: ионно-плазменное, высокочастотное, магнетронное.
В установках ионно-плазменного распыления, в отличие от катодного, используется дополнительный электрод – термокатод, эмитирующий электроны, поддерживающие плазму несамостоятельного тлеющего разряда. Для повышения степени ионизации аргона по оси разряда накладывают продольное магнитное поле, заставляющее электроны двигаться по спирали. Ионно-плазменное распыление проводят при давлении 10-1…10-2 Па.
Распылению диэлектриков при постоянном напряжении питания препятствует положительный заряд, скапливающийся на их поверхности от бомбардирующих ионов. При замене постоянного напряжения на переменное этот заряд в положительный полупериод компенсируется электронами. В отрицательный полупериод мишень бомбардируется ионами и распыляется. Предполагается, что при частоте 13,56 МГц (принятой в нашей промышленности) электроны (которые подвижнее ионов) оседают на поверхности диэлектрика и создают отрицательное смещение, суммируемое с питающим ВЧ-напряжением. Часть электронов, находящихся в срединной части высокочастотного разряда (при соответствующем расстоянии от мишени до подложки), не успевают достигать электродов за время полупериода, а совершают колебательные движения, интенсивно ионизируя аргон. Это позволяет проводить распыление при давлении 0,5…5 Па.
Схема одного из вариантов магнетронного распыления приведена на рис. 4.37. При подаче постоянного напряжения между электродами возникает неоднородное электрическое поле, силовые линии которого скрещиваются с линиями магнитного поля. В условиях тлеющего разряда эмитированные с катода под действием ионной бомбардировки вторичные электроны перемещаются к аноду. Но магнитное поле возвращает их к катоду. В результате электроны движутся у поверхности катода по траекториям, близким к циклоидальным, эффективно ионизируя аргон. Подложки (на рисунке не показаны) располагаются над анодом рабочей поверхностью вниз.

Рис. 4.37. Схема магнетронного распыления
1 – кольцевой анод; 2 – катод-мишень; 3 – магнитная система
Давление аргона в магнетронных системах составляет 0,1…0,5 Па, а напряжение питания 0,7…1 кВ. Скорость роста плёнок достигает нескольких нм/с, что сравнимо со скоростями в процессах термовакуумного осаждения.
Ионно-плазменное и магнетронное распыление могут также осуществляться при подаче ВЧ-напряжения.






