Классификация по происхождению
Классификация систем.
Существуют различные варианты классификации, отражающие различные аспекты их рассмотрения.
Часто одноуровневой классификации недостаточно, необходимо произвести разграничение внутри одного класса, что приводит к иерархическим классификациям.

примеры подклассов:
эргономические (машина и человек - оператор);
организационные (коллективы людей);
биотехнические (живые организмы и технические устройства);
Варианты классификации в рамках общей схемы функционирования управляемой системы:

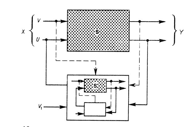
S - система подлежащая управлению.
Управляющая система вырабатывает управление U, для чего ей требуется модель всей ситуации (изображено в виде уменьшенной копии всей схемы внутри управляющей системы).
Возможные классификации по:
· типу управления;
· описанию входных и выходных процессов (переменных);
· свойствам оператора системы;
· обеспеченности управления ресурсами.

Первый уровень классификации по признаку:
|
|
|
· управляющий блок внутри системы
· управляющий блок вне системы
· управление, разделено: вне и внутри).
Второй уровеньклассификации
программное управление – траектория y*(t), ведущая систему к цели Y, известна точно
регулирование – по значениям y(t) - y*(t) определяется дополнительное к программному управление, которое возвращает систему на нужную траекторию.
параметрическая адаптация –прогнозируется поведение текущей траектории и подстраиваются параметры системы так, чтобы траектория попала в целевую область Y
структурная адаптация – управление траекторией для попадания в целевую область за счет изменения структуры системы
Если какая-то цель недостижима и при структурной адаптации, тогда необходим отказ от старой цели и задание новой - управление (адаптация) по целям.
Типы операторов системы.
Оператор системы - это отображение, которое осуществляет система между входными и выходными переменными.

Первый уровень по степени известности оператора.
Непараметризованный класс,
об S известны только некие общие свойства (непрерывность, монотонность, симметричность,...).
Параметризованный класс
известен вид S с точностью до параметров - коэффициентов.






