ТЕХНИЧЕСКОЕ ОПИСАНИЕ МОДУЛЯ ГАЗОВОГО ПОЖАРОТУШЕНИЯ ИЗОТЕРМИЧЕСКОГО ДЛЯ ЖИДКОЙ ДВУОКИСИ УГЛЕРОДА (МИЖУ)
Назначение
1.1.1. Модуль предназначен для противопожарной защиты помещений и технологического оборудования ГПА в составе установок газового пожаротушения при тушении объемным или локально-объемным способом двуокисью углерода и обеспечивает:
подачу жидкой двуокиси углерода (ЖУ) из резервуара через ЗПУ и систему трубопроводов к насадкам распылителей;
заправку, дозаправку и слив ЖУ;
длительное бездренажное хранение ЖУ в резервуаре с давлением 1,95÷2,05 МПа при периодически работающих холодильных агрегатов и электрических нагревателей;
контроль давления и массы ЖУ при заправке и эксплуатации;
возможность замены или снятия на поверку КИП;
возможность проверки и настройки предохранительных клапанов без сброса давления из резервуара;
освидетельствование резервуара в соответствии с требованиями Гостехнадзора.
1.1.2. На резервуар модуля распространяются «Требования по устройству и безопасной эксплуатации сосудов, работающих под давлением» РК.
|
|
|
Состав модуля
1.2.1. Модуль представляет собой комплексный агрегат, состоящий из резервуара для хранения ЖУ с запорной и регулирующей арматурой, запорнопусковым устройством (ЗПУ), весового устройства, холодильных агрегатов (ХА) с комплектом оборудования холодильного контура, блок управления электронагревателями (БУЭН) и шкаф управления (ШУ) с блоком внешних сигналов (БВС).
Техническая характеристика
1.3.1. Техническая характеристика модуля представлена в Таблице 1.2.
| № пп | Наименование параметра | Ед. изм. | Значение параметра |
| Номинальный объем | м3 | ||
| Масса СО2, не более | кг | ||
| Рабочее давление | МПа | 2,2 | |
| Давление в резервуаре при хранении жидкой фракции СО2 | МПа | 1,95-2,05 | |
| Прирост давления в резервуаре при температуре окружающего воздуха равной 30ºС и отключенных холодильных агрегатов, не более | МПа/сутки | 0,08 | |
| Допустимые утечки CО2, не более | % в год | 3,0 | |
| Масса резервуара модуля без СО2, не более | кг | ||
| Количество холодильных агрегатов | шт | ||
| Мощность 1-го ХА, не более | Вт | ||
| Время работы одного ХА в течение суток, не более | час | ||
| Количество нагревателей | шт | ||
| Мощность одного нагревателя | Вт | ||
| Напряжение питания зарядного устройства | В | ||
| Напряжение аккумуляторных батарей | В |
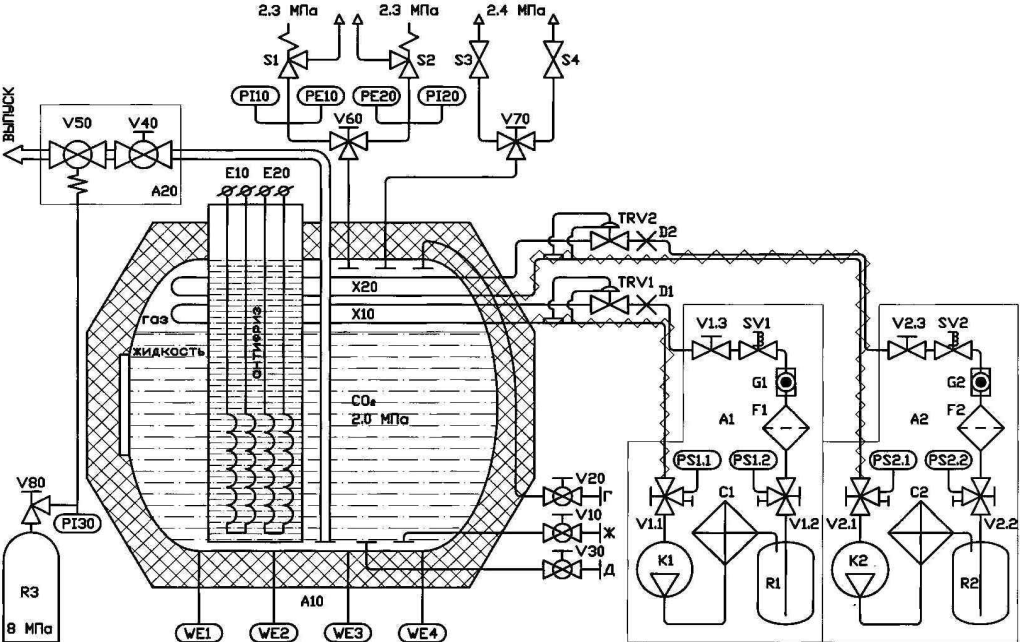
1.3.5. Принципиальная пневмогидравлическая схема представлена на Рис. 1:
A10 – резервуар (РЖУ)
R3 – побудительный баллон (ПБ)
A20 – запорно-пусковое устройство (ЗПУ)
|
|
|
S1, S2 – предохранительные клапаны
A1, A2 – холодильные агрегаты (ХА)
S3, S4 – предохранительные мембраны
C1, C2 – конденсаторы ХА
SV1, SV2 – соленоидные вентили ХА
D1, D2 – расширительные вставки ТРВ
TRV1, TRV2 – терморегулирующие вентили (ТРВ)
E10, E20 – электронагреватели (ЭН) РЖУ
V10, V20 – заправочные вентили РЖУ
F1, F2 – фильтры-осушители ХА
V30 – дренажный вентиль РЖУ
G1, G2 – смотровые стекла ХА
V40, V50 – шаровые краны ЗПУ
K1, K2 – компрессоры ХА
V60, V70 – переключающие устройства
PE10, PE20 – преобразователи давления (ПД)
V80 – запорное устройство ПБ
PI10, PI20 – манометры
PI30 – электроконтактный манометр ПБ
V1.1, V1.2,V2.1, V2.2 – 3-ходовые вентили ХА
PS1.1, PS2.1 – реле низкого давления ХА
V1.3, V2.3 – запорные вентили ХА
PS1.2, PS2.2 – реле высокого давления ХА
X10, X20 – испарители
R1, R2 – ресиверы ХА
WE1 – WE4 – датчики весового устройства (ВУ)

Рис. 1. Схема пневмогидравлическая принципиальная


Рис. 3. Запорно-пусковое устройство






