Принципиальная схема гидропривода
Принципиальная схема гидропривода. Пневматический привод
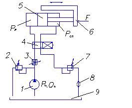
Принципиальная схема гидропривода возвратно-поступательного движения показана на рис. 8.1.
| Насос забирает жидкость из бака 9 и через дроссель 3 и распределитель 4 подает ее в рабочую полость гидроцилиндра 5. Под действием давления рр поршень перемещается вправо и преодолевает нагрузку F, сдвигая стол рабочей машины 6. Из гидроцилинд-ра жидкость сливается через другой канал распределителя 4, подпорный клапан 7 и фильтр 8 в бак 9. |
| Рисунок 8.1 – Принципиальная схема гидропривода: 1 – насос; 2 – клапан напорный; 3 – дроссель; 4 – распределитель; 5 – гидроцилиндр; 6 – стол рабочей машины; 7 – клапан подпорный; 8 – фильтр; 9 - бак |
Изменение направления движения поршня гидроцилиндра 5 производится изменением позиции распределителя 4. Дроссель 3- регулируемый и позволяет изменять площадь проходного сечения, тем самым изменяя расход жидкости, поступающей в гидроцилиндр Qц. При этом изменяется скорость Vn передвижения поршня гидроцилиндра и соответственно стола рабочей машины: (
). Клапан подпорный 7 обеспечивает плавность хода поршня гидроцилиндра.
Пневмоприводом называется совокупность устройств, предназначенных для приведения в действие машин и механизмов посредством сжатого газа. Обычно в пневмоприводах рабочей средой является сжатый воздух.
Пневмопривод используется в станках, тормозных системах, полиграфических машинах, пневмороботах, пневматическом инструменте и др. В сравнении с гидроприводом пневмопривод имеет как преимущества, так и недостатки.
Преимущества пневмопривода следующие: а) небольшие потери давления в пневмолиниях; б) возможность использования в пожароопасных помещениях; в) экологичность.
Недостатками пневмопривода являются большой шум, необходимость устройства смазывающих систем и меньшая мощность в сравнении с гидроприводом.
Функциональная схема пневмопривода (рис. 8.2) аналогична схеме гидропривода, только вместо энергии жидкости используется пневмоэнергия, а вместо гидродвигателя и насоса используются пневмодвигатель и компрессор.

Рисунок 8.2 – Схема пневмопривода:
1 – компрессор; 2- фильтр-влагоотделитель; 3 – редукционный клапан; 4 – манометр; 5 – маслораспылитель; 6 – распределитель; 7 – пневмоцилиндр;8 – выход в атмосферу
Рассмотрим принцип работы пневмопривода.
Сжатый воздух от компрессора 1 подводится на вход пневмораспределителя 6. Поток воздуха перед этим проходит через фильтр – влагоочиститель 2, очищается от механических частиц (пыли, продуктов износа, корозии) и водяного пара. Далее при помощи редукционного клапана 3 регулируется и поддерживается на установленном уровне давление воздуха, которое контролируется манометром 4.
Маслораспылитель 5 насыщает воздух мелкими капельками масла и обеспечивает смазку двигающихся элементов пневмопривода. Двухпозиционный пневмораспределитель 6 в каждой из позиций устанавливает направление движения поршня пневмоцилиндра 7. Отработанный воздух выходит в атмосферу 8.






