Автоматические установки пожаротушения предназначены для быстрого автоматического тушения и локализации пожара. Различают:
– водяные;
– пенные;
– газовые;
– порошковые.
Водяные установки АПЗ бывают
– спринклерные;
– дренчерные.

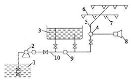
Рис. 5.4. Схема водяной спринклерной автоматической системы
1 – водоисточник; 2 – центробежный насос; 3 – водонапорный бак; 4 – контрольно-сигнальный клапан; 5 – питательный трубопровод; 6 – распределительный трубопровод; 7 – спринклерная головка; 8 – сигнальное устройство; 9 – обратный клапан; 10 – магистральный трубопровод
Спринклерная головка (рис. 5.5.) служит датчиком для приведения в действие установки. Температура вскрытия головки 60,5°; 72°; 93°; 141°; 182°С.

Рис. 5.5. Спринклер
1 – шайба, поддерживающая клапан; 2 – штуцер; 3 – диафрагма; 4 – рамка для крепления замка и розетки; 5 – клапан; 6 – замок клапана; 7 – разбрызгиватель; 8 – боковая направляющая; 9 – кольцевая направляющая
В зависимости от условий эксплуатации применяется три вида спринклерных установок:
– водяная;
– воздушная;
– воздушно-водяная (переменная).
В водяных установках магистральный, питательный и распределительный трубопроводы заполнены водой (в отапливаемых помещениях).
В воздушных установках водой заполнен только магистральный трубопровод, а питательный и распределительный заполнены сжатым воздухом.
Воздушно-водяные установки заполняются водой или сжатым воздухом в зависимости от периода года.
Дренчерные установки аналогичны спринклерным с той разницей, что все дренчерные головки включаются одновременно при плавлении легкоплавких замков, удерживающих в закрытом положении, либо спринклерные головки на побудительном трубопроводе, либо побудительные клапаны.
Пенные установки (АПЗ) разработаны на базе спринклерных и дренчерных и могут быть как самостоятельными, так и совмещённые с водяными спринклерными и дренчерными установками.
Газовые установки применяются в случае, когда по технологическим и конструктивным особенностям пожароопасных объектов невозможно или нецелесообразно устанавливать водяные или пенные установки АПЗ. Это установки объёмного тушения. Особая эффективность достигается при использовании их для тушения в закрытых объёмах и небольших помещениях.
Установки порошкового тушения менее распространены. Порошок в зону горения подаётся через систему трубопроводов сжатым инертным газом, который находится в специальных баллонах.






