Физический уровень
В технологии есть 2 спецификации физического уровня (2 типа РМD):
1. для оптоволоконного кабеля — основная;
2. для витой пары категории 5 — называется ТР -РМD.
Спецификация дляоптоволоконного кабеля
На уровне логического кодирования используются избыточные коды 4B/5B, для физического кодирования используется потенциальный код NRZI, который обеспечивает более узкий спектр передаваемого сигнала, чем у манчестерского кода.
Логическое кодирование применяется для улучшения физического потенциального кода (обеспечения самосинхронизации и отсутствия постоянной составляющей). Для 4-х битовых информационных символов необходимы 16 комбинаций; а поскольку 5-битный код дает 32 комбинации, то остальные 16 комбинаций используются для служебных целей. Например, символ простоя Idle постоянно передается в интервалах между передачей кадров для тестирования связности. Если поток символов между портами отсутствует, то выполняется реконфигурация внутреннего пути станции или концентратора.
|
|
|
При скорости передачи данных в 100 Мбит/с частота работы передатчика FDDI составляет 125 Мгц. Это необходимо для компенсации времени на передачу избыточных бит, образовавшихся при логическом кодировании.
Спецификация для витой пары
Для физического кодирования используется потенциальный трехуровневый код MLT-3. Для получения равномерного по мощности спектра этого кода в качестве предварительного логического кодирования применяется скремблирование.
Сравнительная характеристика спецификаций технологии FDDI приведена в таблице 4.3.
Таблица 4.3.Общие характеристики физического уровня технологии FDDI
| Среда передачи /параметры сети | Кабель многомодовый оптический 62.5/125 мкм, источник — светодиод с λ=1300нм | Неэкранированная витая пара категория 5 |
| Максимальная длина сети | 100 км на 1 кольцо | 50 км |
| Максимальное расстояние между узлами | 2 км (не более 11 Дб потерь между узлами) | 100 м от концентратора до узла |
| Максимальное количество узлов | 500 двойных подключений или 1000 единичных соединений | 500 двойных подключений или 1000 соединений |
При обрыве кабеля, длина кольца увеличивается в 2 раза. Большое расстояние обеспечивается тем, что каждая станция работает как активный повторитель. Максимальное количество рабочих станций ограничивается максимальной задержкой при передаче данных в кольце tmax.
В FDDI предусмотрено 2 вида подключения конечных узлов (станций, концентраторов) к двойному кольцу:
· SA-Single Attchment (одинарное подключение);
· DA-Double Attachment (двойное подключение).
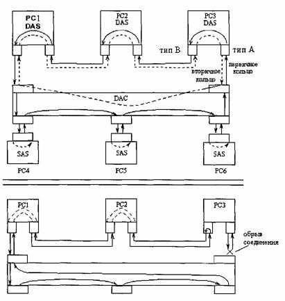
Соответственно различаются SAS (Single Attachment Station), DAS (Double Attachment Station) и SAC, DAC(то же самое с концентраторами). Общая схема организации сети показана на рис. 4.12.
|
|
|

Рис.4.12. Общая схема подключения устройств к сети FDDI
На магистрали для повышения надежности используются концентраторы и мощные дорогие станции с двойным подключением, а рабочие станции подключаются к магистральным концентраторам одинарными связями, что существенно дешевле.
К характерным особенностям технологии, обеспечивающим ее повышенную надежность, относится следующее:
· В станциях DAS необходимы оптические обходные переключатели, которые создают обходной путь для светового потока при отключении питания от станции. Они же организуют реконфигурацию внутренних путей в концентраторах и сетевых адаптерах.
· Протоколы SMT организуют слежение станции и концентраторов за интервалами времени циркуляции маркера и кадров, а также за наличием физического соединения между портами. Все узлы равноправны и в случае обнаружения неисправности начинают процесс повторной инициализации сети, а затем ее реконфигурацию.
Процесс реконфигурации кольца, к которому подключены 3 станции DAS и один концентратор DAC (к нему, в свою очередь, подключены 3 станции SAS) показан на рис.4.15. На рисунке показан случай повреждения одного из двойных подключений DAS РС3 к кольцу. Реконфигурация выполняется средствами протоколов физического уровня, реализованных в соседних с поврежденным участком устройствах. В данном случае — это сетевой адаптер станции РС3 и концентратор DAC. Если бы обрыв произошел в соединении одной из станций РС4 — РС6, то эта станция осталась бы отключенной от сети, а концентратор просто замкнул бы обходной переключатель порта, сохраняя целостность основного кольца без реконфигурации.

Рис. 4.15. Организация реконфигурации сети при обрыве соединения
Технология FDDI самая отказоустойчивая технология ЛВС. Отказоустойчивость обеспечивается на уровне основных протоколов. Это и самая дорогая технология LAN, и даже созданный позднее вариант реализации на витой паре не особенно ее удешевил.
Областью применения технологии являются магистрали между крупными сетями, например, зданиями сети предприятия, где к кольцу FDDI подключаются отдельные сети зданий и мощные серверы, а также сети городского масштаба.






