В этой спецификации используется пара категории 3 с целью применения уже проложенного в здании телефонного кабеля и кабеля 10 Base T (рис.4.19.). Может использоваться также витая пара категории 4 и 5. Поначалу спецификация получалась более дорогой, чем ТХ, поскольку была сложнее. И вообще, спецификация оказалось не слишком популярной из-за низкой помехозащищенности, большей зависимости от неисправностей кабеля.

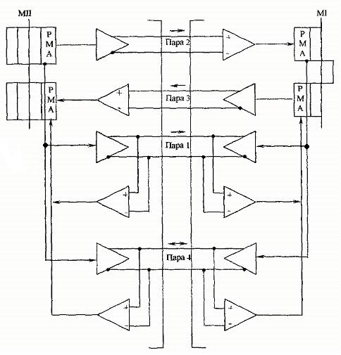
Рис. 4.19. Соединение 100Base T4
Функции обнаружения коллизий реализуются с помощью одной из однонаправленных пар, а 3 пары определяются для передачи данных в каждом направлении. Это позволяет уменьшить частоту передачи сигнала для каждой пары до получения 33,33 Мбит/с, что в сумме дает 100 Мбит/с. При этом частота синхронизации превышает 30 Мгц, которая является верхней границей полосы пропускания данного кабеля (витой пары категории 3). Поэтому в качестве метода физического кодирования используется трехуровневый тернальный код 8В/6T. Это означает, что 8 двоичных бит преобразуются в 6 троичных символов, которые используют три уровня сигнала ±3.5 V и 0. Таким образом, вместо параллельной передачи по трем проводам 8 бит (т.е. 33 Мгц) будем передавать по 6 троичных символов, что будет составлять 25 Мгц, такой должна быть тактовая частота генератора.






