Генератором гармонических колебаний называют устройство, создающее переменное синусоидальное напряжение при отсутствии входных сигналов. Генератор преобразует энергию источника постоянного напряжения в энергию переменного входного сигнала.
Различают два режима возбуждения генератора: самовозбуждение (мягкий режим) и с внешним начальным сигналом (жесткий режим).
RC-генераторы с мостом Вина. Мостом Вина обычно называют схему, приведенную на рис. 13.1.

Рис. 13.1. Мост Вина
При частоте входного сигнала, равной резонансной частоте f0, напряжение на выходе uвых равно нулю (при ненулевом входном напряжении uвх). Резонансная частота определяется выражением
.
В реальных схемах генераторов для поддержания колебаний необходимо, чтобы на частоте колебаний напряжение uвых несколько отличалась от нуля. Поэтому реально мост работает с некоторым рассогласованием, когда отношение сопротивлений R1/R2 несколько отличается от 2 (более точно R1/R2>2).
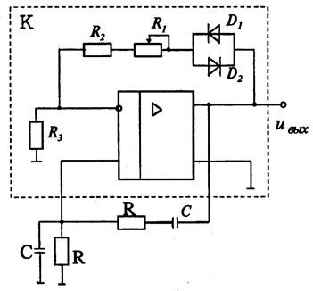
Схема генератора на операционном усилителе с очень простой схемой автоматической стабилизации амплитуды, которую обеспечивают диоды, представлена на рис. 13.2. Пунктиром показан усилитель, представляющий из себя ОУ, охваченный цепью отрицательной обратной связью (ООС) и имеющий коэффициент усиления К. С помощью частотно-зависимой RC -цепи (упрощенный мост Вина) этот усилитель охвачен цепью положительной обратной связи.
|
|
|

Рис. 13.2. Генератор на ОУ с мостом Вина и стабилизатором
амплитуды на диодах
На частоте f0 коэффициент передачи упрощенного моста Вина β=1/3. Для соблюдения условия баланса амплитуд необходимо, чтобы К·β≥1, т.е. R1+R2≥2R3.
При практическом применении подобных генераторов нагрузку часто желательно подключать через дополнительный буферный усилительный каскад.
Кварцевые генераторы. Основой генераторов составляют кварцевые резонаторы. Кварцевый генератор – это пластинка кварца, закрепленная определенным образом в кварцедержателе и представляющая собой электромеханическую колебательную систему. Эти резонаторы относятся к пьезоэлектрическим элементам, принцип действия которых основан на использовании прямого и обратного пьезоэффекта. При анализе схемы с кварцевым резонатором (рис. 13.3, а) его удобно заменить эквивалентной схемой (рис. 13.3, б).

Рис. 13.3. Схема кварцевого резонатора (а) и его эквивалентная схема (б)
В эквивалентной схеме могут иметь место и параллельный, и последовательный резонанс. На практике используют оба вида резонанса.
На частоте последовательного резонанса

резонатор имеет минимальное сопротивление RК. Частота параллельного резонанса
|
|
|
.
В диапазоне частот между ωк и ω0 резонатор ведет себя как некоторая индуктивность.
Кварцевые резонаторы характеризуются высокой стабильностью и добротностью (Qк =104 ÷ 105). Использование кварцевых резонаторов позволяет снизить относительное изменение частоты генераторов до очень малых значений (10–6 ÷ 10–9).
Упрощенная схема кварцевого генератора на основе операционного усилителя при использовании последовательного резонанса (рис. 13.4).







