Из жидких топлив на промышленных предприятиях в основном используется мазут. Он применяется в качестве основного и единственного вида топлива, а также резервного и аварийного, когда основным является твердое топливо, сжигаемое в пылевидном виде.
Доставка мазута обычно осуществляется железнодорожным транспортом в цистернах, а также автомобильным транспортом или по трубопроводам.
Для облегчения перекачки и лучшего распыливания при сжигании мазут подогревают до температуры, устанавливаемой в зависимости от вязкости мазута и температуры вспышки. Наиболее часто применяемый топочный мазут марки М100 хранится в резервуарах при температуре 70°С, в трубопроводах рециркуляции мазутного хозяйства его температура поддерживается на уровне 95°С, а перед механическими форсунками - 130°С. Для подогрева мазута используется водяной пар давлением 0,8 … 1,3 МПа.
Мазут перед сжиганием должен быть обезвожен. Обезвоживание мазута достигается либо длительным отстоем в отстойниках, либо механической сепарацией.
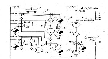
Схема мазутного хозяйства приведена на рис. 5.1.
Из железнодорожной цистерны 1, находящейся на эстакаде, разогретый мазут самотеком сливается в межрельсовый лоток 2, оборудованный паровыми подогревателями из труб, расположенными на дне и стенках. Сливные лотки выполняют с уклоном 1 … 2%.
Для лучшего разогрева в них можно подавать горячий мазут на рециркуляцию (с температурой 90 … 95°) после подогревателя 17. Пройдя фильтр-сетку 3, мазут стекает в приемные подземные резервуары 8 вместимостью 600 … 1000 м³. Они снабжены секционными трубчатыми подогревателями для поддержания температуры мазута не ниже 70°С с конденсатоотводчиками 4.
Перекачивающий насос 10 погружного типа подает мазут в резервуары основного хранения 13 вместимостью до 50000 м³. Резервуары могут быть наземными и подземными.. Они изготавливаются из сборного железо бетона, плотность швов обеспечивается нефтеустойчивой изоляцией. Мазут в резервуарах нагревают стационарными паровыми подогревателями, укладываемыми на дно резервуара, и рециркуляцией мазута при помощи насоса 14 с подогревом внаружных подогревателях 16. На линии рециркуляции устанавливается фильтр очистки 15.
Для подачи мазута потребителям поблизости от мазутохранилища сооружается насосная станция с насосами первого подъема 12 и с насосами второго подъема 7. Их применение необходимо для создания давления 0,3 … 0,5 МПа перед форсунками при механическом распыливании мазута. На насосной станции устанавливаются преимущественно центробежные электронасосы консольного типа. Число насосов принимается равным двум, из которых один является резервным. Здесь же располагаются основной подогреватель 11 и фильтры 9.
Мазут к горелкам подается через регулирующий клапан 6 по двум трубопроводам, один из которых резервный. Кроме того предусматривается линия 5 постоянной рециркуляции мазута, предотвращающая его застывание в трубопроводах.
Емкость хранилищ жидкого топлива в зависимости от суточного расхода для тепловых электростанций следует принимать по таблице 3.1.
Для хранения основного и резервного топлива должно предусматриваться не менее двух резервуаров, так как слив мазута из прибывших на станцию топливных цистерн в емкости, из которых ведется расход мазута, не допускается. Для хранения аварийного топлива допускается установка одного резервуара.
При необходимости хранения мазута в больших количествах дополнительные емкости создаются вне территории предприятия с соблюдением необходимых мер пожаробезопасности (ограждение территории хранилища, создание сплошных земляных валов или огнестойких стенок вокруг резервуаров для предотвращения разлива мазута по территории, обеспечение хранилищ средствами пожаротушения и т. п.).

Рис. 5.1
Таблица 5.1.
| Назначение мазутного хозяйства | Необходимая вместимость резервуаров |
| Основное для электростанций, работающих на мазуте при его доставке по железной дороге | На 15-суточный расход |
| Основное для электростанций, работающих на мазуте при подаче его по трубопроводам | На 15-суточный расход |
| Резервное для электростанций, работающих на газе | На 10-суточный расход, исходя из полной мощности электростанции |
| Аварийное для электростанций, работающей на газе | На 5-суточный расход, исходя из полной мощности электростанции |
| Для пиковых водогрейных котлов | На 10-суточный расход при нагрузке котлов, подсчитанной по средней температуре самого холодного месяца |
На электростанциях с камерным сжиганием твердого топлива общая вместимость резервуаров растопочного мазута в зависимости от суммарной паропроизводительности котлов принимается от 3000 до 6000 м³. Склад расточного мазута можно выполнять совмещенным со складом масла и горюче-смазочных материалов.