РАЗДЕЛ IV. ПЕРВИЧНАЯ ПЕРЕРАБОТКА НЕФТИ
К первичным методам переработки относят процессы разделения нефти на фракции, используя ее потенциальные возможности по ассортименту, количеству и качеству получаемых нефтепродуктов. Основным первичным процессом является атмосферная перегонка, в основе которой лежат физические процессы: нагрев и испарение нефти в нагревательных трубчатых печах с последующим фракционированием в ректификационных колоннах на бензиновые, керосиновые, дизельные фракции и остаток — мазут.
Эволюция первичной переработки нефти от периодически действующих кубов до современных установок была обусловлена рядом факторов: увеличением производительности по сырью, сокращением расхода металла, непроизводственных потерь тепла, площадей, необходимых для размещения аппаратуры, повышением качества получаемых продуктов за счет четкого погоноразделения и устранением возможного разложения их в процессе нагрева, снижением пожароопасное™, повышением надежности технологической аппаратуры и оборудования и др.
Современные установки AT и АВТ обычно комбинируют с процессом обезвоживания и обессоливания.
Перегонку нефти на атмосферных установках AT или в атмосферных секциях комбинированных установок АВТ можно осуществлять несколькими способами:
1. Однократным испарением в трубчатой печи и разделением отгона в одной ректификационной колонне.
2. Двухкратным испарением и разделением в двух ректификационных колоннах — в колонне предварительного испарения с отделением легких бензиновых фракций и в основной колонне.
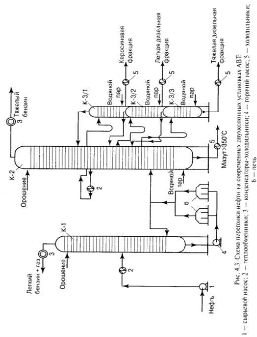
В этом случае используют схему перегонки с двухкратным испарением нефти и двумя ректификационными колоннами. В первой колонне отбирают легкий бензин и газ. При этом понижается общее давление в системе и давление в основной ректификационной колонне, в результате чего происходит более полное отделение светлых нефтепродуктов из нефти и более четкое разделение их в колонне. Схема с двухкратным испарением представлена на рис. 4.2
.
Сырая нефть забирается насосом I и через теплообменники 2 подается на обезвоживание и обессоливание в электродегидраторы 3. Обезвоженная и обессоленная нефть проходит вторую группу теплообменников 4, нагревается до температуры 210-220°С и поступает в первую ректификационную колонну К-1, где отбирается легкая фракция бензина и газ. Остаток из колонны К-1 забирается горячим насосом 5, нагревается в трубчатой печи до 340-360°С и поступает во вторую ректификационную колонну К-2, где отбираются все остальные требуемые фракции. В случае недостаточного нагрева нефти перед входом в колонну К-1 имеется возможность подать в низ колонны К-1 часть отбензиненной нефти, нагретой в печи 6, в виде горячей струи. При работе по этой схеме требуется более высокая температура нагрева в печи по сравнению со схемой однократного испарения вследствие раздельного испарения легкокипящих и более тяжелых фракций. Все современные установки AT в основном работают по схеме двухкратного испарения.
рис.4.3
Нефть, предварительно обезвоженная и обессоленная на блоке ЭЛОУ атмосферной трубчатой установки или атмосферно-вакуумной установки, насосом 1 подается в теплообменники 2 для нагрева до 220-230°С и далее — в колонну К-1, в эвапорационном пространстве которой происходит разделение ее на пары и неиспарившийся остаток, стекающий в нижнюю часть колонны по тарелкам.
Для поддержания необходимого теплового режима низа колонны К-1 в нижнюю ее часть поступает поток нагретой в печи 6 полуотбензи- ненной нефти («горячая струя»). Поток паров из эвапорационного пространства колонны К-1, смешавшись с потоком паров, отпаренных из полуотбензиненной нефти, направляется в верхнюю часть колонны К-1, проходя ряд тарелок. На каждой тарелке за счет контакта стекающей с верха колонны флегмы, образованной за счет подачи холодного орошения, с восходящим потоком паров происходит тепло- и массообмен, и пары, двигаясь вверх, все более облегчаются на каждой вышележащей тарелке и, пройдя все тарелки, достигают заданного качества. Как правило, за счет этого удаляется примерно половина бензиновой фракции с концом кипения 130- 140°С, которая вместе с газом конденсируется и охлаждается до температуры 40-45°С в конденсаторе-холодильнике 3 и, после смешения с более тяжелым бензином из колонны К-2, направляется на стабилизацию от растворенного в ней газа и далее на вторичную перегонку. На схеме колонны стабилизации и вторичной перегонки не показаны. Горячим насосом 4 полуотбензиненная нефть из колонны К-1 подается в трубчатую печь 6, где нагревается до температуры 340-350°С и поступает в эвапорационное пространство основной ректификационной колонны К-2, где вновь происходит процесс разделения на паровую ижидкую фазы, как и в колонне К-1.
Более тяжелая часть паров, конденсируясь на каждой тарелке, обогащает флегму высококипящими компонентами. Пройдя все тарелки, расположенные в нижней части колонны, жидкий остаток достигает заданного качественного состава по содержанию легкокипящих фракций, которое не должно превышать 4-6% на мазут. Обычно на практикепринято ориентироваться на содержание фракций, выкипающих до 360°С.
Вводимый вниз колонны перегретый водяной пар снижает парциальное давление нефтяных паров и способствует более полной отпарке легкокипящих компонентов из мазута.
С верха из колонны К-2 уходят пары бензина (и воды) с температурой конца кипения не более 180-190°С. Регулирование качества по концу кипения осуществляют подачей бензинового орошения за счет возврата части охлажденного и сконденсированного в холодильнике-конденсаторе 3 верхнего продукта колонны К-2. Этим достигается поддержание определенной температуры паров, уходящих с верхней тарелки, и соответственно качества бензиновой фракции.
С нижележащих тарелок концентрационной части колонны отбираются боковые потоки других нефтепродуктов в виде жидкостей. Верхним боковым потоком отбирают керосиновую фракцию, затем фракцию легкую дизельную и еще ниже более тяжелую дизельную. Для осуществления процесса ректификации в колонне требуется создание потока орошения или флегмы. Если создавать этот поток только за счет подачи орошения в верхней части колонны (так называемого острого орошения), потребуется большой его расход, что приведет к нерациональным тепловым потерям, а также к значительному перерасходу воды и энергии для конденсации и охлаждения орошения. В целях недопущения этого применяют, так называемое, циркуляционное орошение.
Для осуществления циркуляционного орошения часть флегмы забирается с тарелки, проходит через теплообменник 2, отдает свое гепло потоку нефти, как правило для нагрева перед колонной К-1, и охладившись до заданной температуры, поступает на тарелку выше той, с которой забиралась флегма на охлаждение. При этом поддерживается определенный температурный режим на тарелке отбора флегмы и создаются условия, необходимые для поддержания потока флегмы на нижележащих тарелках. Циркуляционных орошений может быть несколько, вплоть до трех.

Основная часть флегмы с тарелки отбора орошения идет в качестве целевого продукта в отпарную колонну (стриппинг). Дело в том, что в целевом продукте, в результате недостаточно четкого разделения, могут находиться более легкокипящие фракции, т.е. происходит наложение фракций. Это значит, например, что в отбираемой керосиновой фракции может находиться некоторое количество тяжелой бензиновой фракции. При этом, без дополнительной ректификации качество керосина не будет соответствовать заданному, например, по температуре вспышки. Требуемая температура вспышки керосина по ГОСТу должна быть не ниже 28°С в закрытом тигле. Присутствие тяжелой части бензиновой фракции понизит ее на несколько градусов. С целью доведения целевых продуктов до нужной кондиции применяют отпарные колонны. Отбираемая из колонны К-2 керосиновая фракция направляется в верхнюю часть отпарной колонны, например К-3/1, оборудованной 9-12 тарелками. Поток керосина, стекая с тарелки на тарелку вниз стриппинга, встречается с потоком паров, движущихся вверх. Чтобы создать последний, в нижнюю часть стриппинга подают перегретый водяной пар с температурой перегрева выше конца кипения бензиновой фракции, присутствующей в керосине.
Из верхней части стриппинга в колонну К-2 отпаренные пары бензина вместе с водяным паром направляются в пространство между тарелкой отбора и вышележащей тарелкой колонны К-2, а керосин приобретает необходимое качество. Для каждой боковой фракции, отбираемой из колонны К-2, имеется свой стриппинг. Их бывает, как правило, 2-3.