Курсовой проект выполняют в соответствии с календарным графиком, в котором указывают очередность, сроки выполнения и трудоемкость отельных этапов работы.
По завершении курсового проекта студент сдает пояснительную записку и чертежи руководителю, который после проверки предоставленных материалов решает вопрос о допуске студента к защите. Защита курсового проекта производится перед комиссией, образованной из двух-трех преподавателей.
2 Характеристика потребителей цеха
Прежде чем приступить к проекту системы электроснабжения, необходимо произвести классификацию ЭП как по всему предприятию в целом, так и по отдельным его цехам, отделениям и корпусам по следующим основным признакам:
а) по роду тока;
б) по числу фаз;
в) по частоте;
г) по установленной мощности;
д) по номинальному напряжению;
е) по потреблению реактивной мощности;
ж) по тяжести пусковых режимов;
з) по степени симметрии;
и) по линейности электрических цепей (характеризуются наличием высших гармоник);
|
|
|
к) по режиму работы;
л) по подвижности;
м) по требованиям к качеству электроэнергии;
н) по требованиям к надежности электроснабжения и степени резервирования;
о) по технологическому назначению, технологическим связям;
п) по территориальному размещению;
р) по плотности нагрузки на 1 м2 площади цеха или корпуса.
3 Характеристика окружающей среды производственных помещений
Проектирование электроснабжения цеха возможно лишь при выявлении особенностей производственной среды, а также при четком формулировании всех требований, предъявляемых к системе электроснабжения с учетом действующих правил устройств электроустановок /1/ и утвержденных норм технологического проектирования /2/.
Закрытые помещения, согласно /1/, делятся на:
а) электротехнические помещения (или отгороженные части, доступные только для квалифицированного обслуживающего персонала, в которых расположены электроустановки);
б) сухие помещения;
в) влажные помещения;
г) сырые помещения;
д) особо сырые помещения;
е) жаркие помещения;
ж) пыльные помещения;
з) помещения с химически активной или органической средой;
и) пожароопасные зоны;
к) взрывоопасные зоны.
Более подробно характеристики закрытых помещений приведены в /1/.
4 Компоновка технологического оборудования и предварительное составление схемы питания электроприемников цеха
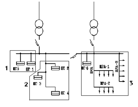
До начала выполнения проекта следует выверить компоновку цеха в соответствии со своим заданием. При курсовом проектировании ремонтно-механического цеха уточнить количество тех или иных станков, указанных в соответствующем варианте задания и местонахождение их на плане цеха. При необходимости площадь цеха может быть увеличена за счет изменения длины цеха и установки недостающего оборудования. Ширина пролета в цехе остается неизменной. На компоновке обязательно должны быть показаны вентиляторы. Количество подъемно-транспортных механизмов (мостовых кранов, кранбалок, тельферов и т.д.) в каждом отделении решить индивидуально по согласованию с руководителем проекта. Предварительно наметить схему питающей цеховой сети от комплектной трансформаторной подстанции (КТП) и ее конструктивное исполнение - магистральным шинопроводом (ШМА), распределительным шинопроводом (ШРА), силовым пунктом (СП) и т.д., а также присоединения к ним. Схемы питания могут быть радиальные, магистральные и радиально-магистральные (смешанные) (рисунок 1).
|
|
|
Далее следует наметить количество присоединений на ШРА, СП и схему распределительной сети. При проектировании предприятия в целом следует решить вопрос о наличии распределительного пункта (РП) высокого напряжения, а также источника питания на предприятии (ЦРП, ГПП, ТЭЦ и так далее).

1 - радиальная схема; 2- магистральная схема; 3 - смешанная схема
Рисунок 1 - Схемы питания цеховых ЭП

5 Выбор напряжений для силовой и осветительной сети
В данном курсовом проекте выбор напряжения производится в соответствии с рекомендациями /2,3, 4, 5/, а также, исходя из мощности электроприемников цеха, приведенных в задании. Технико-экономическое сравнение возможных вариантов не выполняется ввиду ограниченности объема проекта (или выполняется по выбору по заданию руководителя проекта).






