
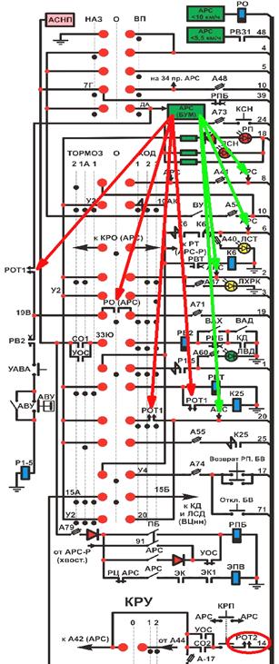
На вагонах 81-717.5м с АРС-Днепр или МП для воздействия на ЦУ предусмотрены РОТ1 и РОТ2, катушки которых включены в цепи 92 и 93 проводов соответственно. РОТ1 (А54 или А48+А79+А77, П2 в стативе) участвует при управлении поездом от КВ, а РОТ2 (А44+А78 или А79+А78, П4 в стативе) – при управлении от КРУ. Реле РОТ1 и РОТ2 размещены в правом аппаратном отсеке (рис.13).
При фиксации факта превышения скорости АРС снимает питание с катушек РОТ1 и РОТ2, при этом:
- Размыкаются контакты РОТ1 в 20, 33 (цепь Р1-5) и 33Г (цепь К25) проводов, что приводит к разбору схемы с ходового режима при управлении от КВ, исключая возможность сбора схемы на Ход и применения режима байпасного торможения.
- Размыкаются контакты РОТ2 в цепи 14 поездного провода, что приводит к разбору схемы с ходового режима при управлении поездом от КРУ.
- На 1с. подаётся питание на 48 поездной провод и на всём составе срабатывают ВЗ№1.
- Через 0,1с. от кулачка ДА через БУМ подаётся питание на 6, 2, 20 провода для сбора схемы на Тормоз-2 и, с задержкой 1,5с., – на 8 провод.
При работе от АРС-Р питание на эти провода подаётся при помощи реле РТ хвостового вагона, которое включено в участок 10АК - 4 провод. В этом режиме питание аппаратуры АРС хвостового вагона осуществляется по 87 поездному проводу от +Б головного вагона—ПА2—А-44—23 поездной провод головного вагонаà 87поездной проводàРЦ АРС (включён) хвостового вагона.
|
|
|
При торможении от устройств АРС необходимо перевести главную рукоятку КВ в положение Тормоз-1 и кратковременно нажать на кнопки КБ или КВТ (для Еж-3). После снижения фактической скорости на 3 – 5 км/ч ниже допустимой, АРС отменит команду на торможение, то есть, снимет питание с 8, 6, 2 и 20 поездных проводов, но, так как главная рукоятка КВ находится в положении Тормоз-1, то на 6 и 20 поездных проводах питание остаётся, поэтому происходит плавный переход из режима Тормоз-2 в режим Тормоз-1. Об окончании торможения от устройств АРС свидетельствуют показания на пульте машиниста, при этом амперметр будет показывать 160 – 180А и погаснут светодиоды:
- ЛКВД (это означает, что реле РОТ1 и РОТ2 находятся под питанием и возможен ходовой режим)
- ЛКТ (значит, сила тока в тормозном контуре упала ниже уставки срабатывания РКТТ)
- ЛХРК, но светодиод ЛСТ будет продолжать гореть.
После этого необходимо перевести главную рукоятке КВ в «0» положение, при этом произойдёт штатный (плавный) разбор схемы с участием реле РВТ.
ü Из-за особенностей системы АРС вагонов Еж-3, перевод главной рукоятки КВ в положение Тормоз-1 при торможении от устройств АРС является обязательным условием!






