Следует помнить, что напряжения в лаборатории электрических цепей опасны для жизни. Поэтому во избежание несчастных случаев необходимо строго соблюдать следующие правила техники безопасности:
1. Запрещается включать под напряжение без проверки и разрешения преподавателя или лаборанта цепь после ее сборки, а также после каких-либо переключений в ней.
2. Не разрешается касаться руками неизолированных частей цепи, когда она находится под напряжением.
3. Всякие переключения и изменения в электрической цепи следует производить только при снятом напряжении.
4. При повреждении во время работы прибора или аппарата, а также при возникновении отклонений от нормального режима работы цепи следует немедленно отключить ее от источника напряжения и сообщить об этом преподавателю или лаборанту.
5. Особую осторожность следует соблюдать при работе с резонансными цепями, содержащими индуктивные катушки и конденсаторы, так как при резонансе напряжения на отдельных участках цепи могут значительно превышать напряжение источника питания.
|
|
|
6. На конденсаторах, включенных в цепь, после отключения их от источника напряжения может остаться заряд. Поэтому после окончания работы все конденсаторы следует разрядить.
7. Нельзя оставлять без присмотра цепь, включенную под напряжение.
8. Не следует загромождать свое рабочее место на стенде вещами, не относящимися к данной работе.
9. Запрещается во время работы загромождать подходы к стендам стульями, скамейками и т.п. Доступ к стендам, включенным под напряжение, должен быть свободен.
Работа № 1. СМЕШАННОЕ СОЕДИНЕНИЕ ЭЛЕМЕНТОВ В ЭЛЕКТРИЧЕСКОЙ ЦЕПИ ПОСТОЯННОГО ТОКА
1. Цель работы.
Получение навыков сборки электрических цепей, измерений токов и напряжений на отдельных участках электрической цепи; убедиться в соблюдении законов Кирхгофа в разветвленной линейной электрической цепи. Исследовать особенности смешанного соединения элементов в электрических цепях постоянного тока.
2. Предварительное домашнее задание
2.1. Изучить тему «Линейные электрические цепи постоянного тока», содержание данной лабораторной работы и быть готовым ответить на все контрольные вопросы к ней.
Изучить теоретический материал /Л1, с. 17-21; 25-34; конспект лекционного курса/.
2.2. Начертить принципиальные схемы исследуемых цепей исследуемых цепей с включенными измерительными приборами.
3.1. Ознакомиться с лабораторной установкой.
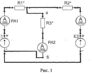
3.2. Собрать цепь со смешанным соединением резисторов (рис. 1), выбрав элементы цепи и величину напряжения питания в соответствии с заданным вариантом (табл. 1). Представить схему для проверки преподавателю.
|
|
|
| Таблица 1 | ||||||
| Вариант | ||||||
| Е2,В | ||||||
| Rl* | R2 | R3 | R2 | R3 | R2 | R3 |
| R2* | R4-1 | R4-1 | R4-1 | R4-2 | R4-2 | R4-3 |
| R3* | R7 | R7 | R7 | R9 | R9 | R9 |
Рис. 1 |
3.3. После проверки схемы преподавателем включить источник питания Е2, установить заданное значение величины напряжения питания и измерить
напряжения на входе цепи U и на всех участках цепи (U1 и U23), а также все токи (I1,I2 и I3). Результаты занести в табл. 2.
3.4. С помощью соответствующего тумблера установить новое значение резистора R2* и снова измерить напряжения и токи в цепи.
3.5. Плавно изменяя величину входного напряжения установить с помощью потенциометра значения напряжений равные Е2, (2/3).Е2, (1/3).E2, измерить значения напряжения и токов нa всех участках цепи при этих значениях входного напряжения. Результаты измерений занести в табл. 3
Выключить электропитание.
3.6. По результатам измерений вычислить мощность каждого участка цепи PI, P2, Р3 и всей цепи P, определить эквивалентное сопротивление цепи RЭ, Результаты вычислений занести в табл. 2. Проверить выполнение баланса мощностей.
Формулы для расчёта
P1=U1 .I1; P2=U23 .I2; P3=U23 .I3; P=P1+P2+P3; Pист=U .I1;
RЭ=U / I1; R1=U1/ I1; R2=U23/ I2; R3=U23/ I3;
Баланс мощностей: Pист =Σ Pпр= P1+P2+P3.
Здесь Pист – мощность,отдаваемая источником;
Σ Pпр – суммарная мощность приёмников.
| Таблица 2 | ||||||||||
| Измерено | Вычислено | |||||||||
| U, B | U1, B | U23, В | I1, мА | I2, мА | I3, мА | Р1, Вт | Р2, Вт | РЗ, Вт | Р, Вт | RЭ, Ом |
3.7. Сделать выводы о выполнении первого и второго законов Кирхгофа.
3.8.По результатам измерений определить величины сопротивлений R1, R2, R3;
построить в одной координатной системе вольтамперные характеристики резисторов R1, R2, R3 и характеристику всей цепи U = f(I1).
| Таблица 3 | ||||||
| № опыта | U, B | U1, B | U23, B | I1, мА | I2, мА | I3, мА |
4. Содержание отчета
Отчет по работе должен содержать:
а) наименование работы и цель работы;
б) схемы экспериментов и таблицы полученных экспериментальных данных;
в) результаты расчетов;
г) выводы по работе.
5. Контрольные вопросы
1. Как по показаниям амперметра и вольтметра можно определить величину сопротивления участка электрической цепи постоянного тока и потребляемую им мощность?
2. Нарисуйте схемы для измерения методом амперметра и вольтметра больших и малых электрических сопротивлений.
3. Как определить величину эквивалентного сопротивления для исследуемой цепи?
4. Для исследуемой электрической цепи запишите уравнения по законам Кирхгофа.
5.Как по вольтамперной характеристике определить величину сопротивления цепи?
Работа № 2. ЭЛЕКТРИЧЕСКАЯ ЦЕПЬ ПОСТОЯННОГО ТОКА С ДВУМЯ ИСТОЧНИКАМИ ЭЛЕКТРОПИТАНИЯ
1. Цель работы
Экспериментальная проверка результатов аналитического расчета линейной электрической цепи с несколькими источниками электропитания.
2. Предварительное домашнее задание
2.1. Изучить тему «Линейные электрические цепи постоянного тока с несколькими источниками электропитания», содержание данной лабораторной работы и быть готовым ответить на все контрольные вопросы к ней. /Л1, с. 37-45; конспект лекционного курса/.
2.2Начертить принципиальную схему исследуемой цепи с включенными измерительными приборами.
3.1. Ознакомиться с лабораторной установкой.
3.2. Перед сборкой схемы включить электропитание стенда и источники Е1 и Е2. Измерить значения ЭДС источника Е1 и установить заданное значение ЭДС источника Е2
(табл. 1). Результаты измерений занести в табл. 4. Выключить электропитание.
3.2. Собрать цепь с двумя источниками электропитания (рис. 1), выбрав элементы цепи в соответствии с заданным вариантом (табл. 1). Представить схему для проверки преподавателю.
|
|
|
| Таблица 1 | ||||||
| Вариант | ||||||
| Е2,В | 12! | |||||
| R1* | R1-2 | R1-1 | R1-3 | R1-1 | R1-2 | R1-3 |
| R2* | R3 | R3 | R3 | R3 | R3 | R3 |
| R3* | R9 | R8 | R9 | R9 | R8 | R8 |
| ↑I1 |
| ↑I3 |
| PA2 |
| PA3 |
| ↑I2 |
| Е1 |
3.3. Включить электропитание стенда и источник электропитания Е2 и Е1и измерить напряжения на источниках питания U1 иU2, напряжения UR1, UR2, UR3 на резисторах R1,R2,R3. Измерить токи I1, I2, I3. Результаты занести в табл.2.
| . Включить источник питания И и измерить напряжения Ш, U2 на источниках El, E2, напряжения на резисторах Rl*, R2* и R3*, и токи II, 2 и 13 в ветвях. Результаты измерений внести в табл. 2. | Таблица 2 | ||||||||
| El, В | E2,B | U1,B | U2,B | URl*, В | UR2*,B | UR3*,B | I1, мА | I2, мА | I 3, мА mA |
3.4. По результатам измерений вычислить значения сопротивлений Rl*, R2* и R3*. Результаты вычислений занести в табл. 3.
| Таблица 3 | |||||||
| Rl*, Ом | R2*, Ом | R3*, Ом | Uaб, В | I1 мА | I2 мА | I 3, мА | |
|
3.5. Используя полученные результаты измерений эдс источников питания и расчета сопротивлений Rl*, R2* и R3* ветвей, рассчитать, используя метод узлового напряжения, величину узлового напряжения Uаб, токи I1, I2, I3 Результаты вычислений занести в табл.3.
Сравнить расчетные значения токов и напряжений с их экспериментальными значениями в табл.2.






