ЭЛЕКТРООБОРУДОВАНИЕ ТОКАРНЫХ, ФРЕЗЕРНЫХ, ЗАТОЧНЫХ И СВЕРЛИЛЬНЫХ СТАНКОВ
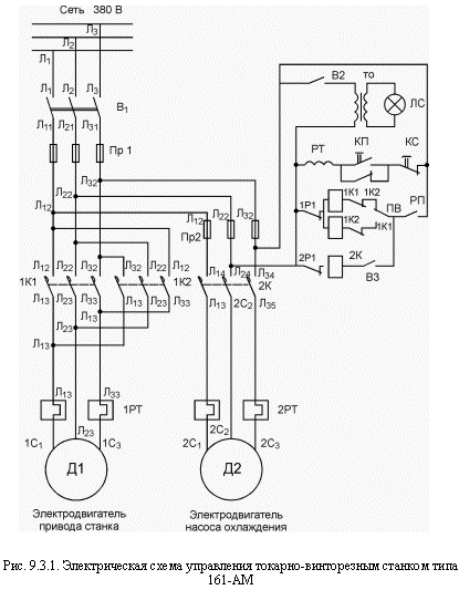
Электроаппаратура станка рассчитана на включение в сеть напряжением 380/220 В (рис.9.3.1).
Привод станка осуществляется асинхронным электродвигателем с короткозамкнутым ротором. Для включения, реверсирования и останова двигателя служит реверсивный магнитный пускатель и трехкнопочный пост управления.
Реверсивный магнитный пускатель состоит из двух нереверсивных, смонтированных в общем корпусе, которые сблокированы между собой механическим и электрическим путем с целью недопущения одновременного их включения.
При нажатии кнопки "вперед" включается один магнитный пускатель, а при нажатии кнопки "назад" - другой. Останов осуществляется кнопкой "стоп".
Для осуществления тепловой защиты в магнитные пускатели встроены тепловые реле. При перегрузке электродвигателя произойдет его отключение от сети. Для повторного включения двигателя в сеть необходимо нажать кнопку "возврат" теплового реле, выведенную на переднюю крышку магнитного пускателя.
Тепловое реле не обеспечивает защиту от короткого замыкания. Поэтому необходимо на подводящем фидере установить на каждой фазе по плавкому предохранителю.
Перед пуском нового станка необходимо:
1) заземлить станок; удалить деревянную колодку, заклинивающую пускатель;
2) установить плавкие предохранители на подводящем фидере.
Для включения станка в сеть 220 В необходимо:
1) пересоединить обмотку статора электродвигателя со звезды на треугольник,
2) у магнитных пускателей поставить катушки, рассчитанные на 220 В;
3) нагреватели № 28 тепловых реле заменить нагревателями № З8.
|
|
|







