Часто для упрощения расчетов часть схемы заменяют эквивалентной схемой без индуктивных связей. Такой приём ещё называют развязкой индуктивных связей.
Рассмотрим эквивалентную замену для схемы, приведённой на (рис. 4.8). Здесь токи
и
одинаково ориентированы относительно одноимённых зажимов, поэтому включение катушек согласное.

Запишем выражение для напряжений между выводами 1,3 и 2,3:
; (4.20)
. (4.21)
Верхние точки «+» относятся к согласному включению катушек, а нижние - к встречному. Далее этот порядок будет сохраняться.
Согласно первому закону Кирхгофа имеем:
. (4.22)
Выразив из этого равенства токи
и
и подставив их, соответственно, во: второе и первое уравнения (4.20 и 4.21), получим:
;
.
Причем:
.
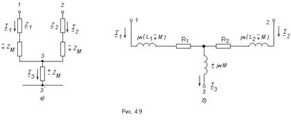
Эти уравнения справедливы для схемы показанной на (рис. 4.9а,б), которая и является искомой эквивалентной схемой без индуктивных связей.
Таким образом, при устранении индуктивной связи к сопротивлениям
и
добавляется
(
, верхний знак «-» - при согласном включении, нижний знак «+» - при встречном включении катушек), а между узлами
появляется элемент
.
|
|
|
Если две индуктивно связанные катушки соединены последовательно (рис. 4.10а), то при замене на эквивалентную схему без индуктивной связи получается схема, показанная на (рис. 4.10б).
В данном случае катушки соединены согласно.
![]() | ![]() | ||
4.5 Трансформатор. Вносимое сопротивление. Векторная диаграмма

Трансформатор - это устройство с двумя или более обмотками для преобразования напряжения. Обмотка, присоединённая к источнику называется первичной, соединённая с нагрузкой - вторичная.
На (рис. 4.11) изображена схема для магнитно-связанных катушек в режиме трансформатора.
Для этой схемы по второму закону Кирхгофа для первичного и вторичного контуров можно записать:
(4.23)
где 
Построим векторную диаграмму для первичной и вторичной цепей. Зададим для этого вектор тока
. Отложим векторы
,
,
,
и
(рис 4.12), причем примем
, то есть
(рис. 4.12). Соединив конец вектора
с началом векторной диаграммы, получим, как следует из второго уравнения 4.23, вектор
. Разделив напряжение
на
, определим значение тока
. Вектор
отложим под углом
(в сторону опережения) к вектору
. Затем построим векторы
,
и
.
![]() |
Решив уравнения 4.23 относительно тока
, получим:
,
где
;
;
;
.
Сопротивления
и
называют вносимыми (из второго контура в первый) активными и реактивными сопротивлениями.
С помощью эквивалентной замены индуктивно связанных катушек цепь на (рис. 4.11) можно представит в виде цепи, изображенной на (рис. 4.13).
Если при любых сопротивлениях нагрузки отношение первичного и вторичного комплексных токов равны друг другу и равны постоянному действительному числу, то есть трансформатор называется идеальным.
|
|
|
. (4.24)
Число n называется коэффициентом трансформации идеального трансформатора.
Найдём входное сопротивление со стороны первичных выводов:
. (4.25)
То есть оно в
раз больше сопротивления
. Аналогичным путём можно показать, что
. (4.26)
Эти отношения характеризуют трансформацию сопротивлений. Если вторичные выводы разомкнуты, то
, если они замкнуты, то
.
Если коэффициент трансформации
, то трансформатор повышающий,
- понижающий.
ГЛАВА 5 РАСЧЁТ ТРЁХФАЗНЫХ ЭЛЕКТРИЧЕСКИХ ЦЕПЕЙ


