Защитное отключение – быстродействующая защита, обеспечивающая автоматическое отключение электроустановки при возникновении в ней опасности поражения током, которая может возникнуть:
- при замыкании фазы на корпус электрооборудования;
- при снижении сопротивления изоляции фаз относительно земли;
- при появлении в сети более высокого напряжения;
- при случайном прикосновении человека к токоведущей части, находящейся под напряжением.
В этих случаях в сети происходит изменение некоторых электрических параметров (ток утечки в землю, напряжение фаз относительно земли и т.д.). Может возникнуть напряжение между корпусом оборудования и землей, ток замыкания на землю, ток короткого замыкания и др.
Любой из этих параметров, изменение его до определенного предела, при котором возникает опасность поражения человека током, может служить импульсом, вызывающим срабатывание устройства защитного отключения.
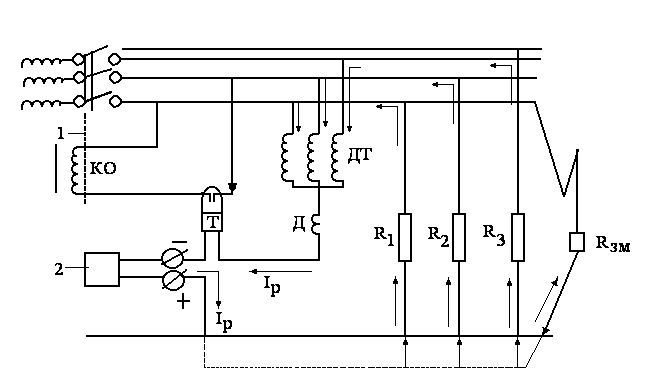
Встречаются схемы защитного отключения, реагирующие на напряжение корпуса относительно земли (рис.10.6) и на оперативный постоянный ток (рис.10.7)
|
|
|

Рис.. Схема защитного отключения, реагирующая на напряжение корпуса относительно земли
1 – корпус; 2 – автоматический выключатель; КО – отключающая катушка; Н – реле напряжение, максимальное; Rз сопротивление защитного заземления; R в - сопротивление вспомогательного заземления.
В качестве датчика, подающего сигнал на отключение, служит реле Н максимального напряжения, электроды вспомогательного заземлите ля размещаются в зоне нулевого потенциала на расстоянии 15-20 м.

Рис.. Схема защитного отключения, реагирующая на оперативный постоянный ток.
1 – автоматический выключатель; 2 – источник постоянного тока; КО – катушка отключения; ДТ – дроссель трехфазный; Д – дроссель однофазный; Т – реле тока;
R зм – сопротивление замыкания фазы на землю; R1, R2,R3 – сопротивление изоляции относительно земли.
Датчиком служит реле тока Т с малым током срабатывания (несколько миллиампер). ДТ - предназначен для образования нулевой точки сети. Д – ограничивает утечку переменного тока в землю, которому он оказывает большое индуктивное сопротивление. Постоянный ток зависит от напряжения источника постоянного тока и общего сопротивления цепи:
IP=Uист/(Rд+Rи),
Где Uист - напряжение источника тока;
Rд - суммарное сопротивление реле и дросселей, Ом;
Rи =R1+R2+R3+Rзм – суммарное сопротивление изоляции проводов, Ом.
При нормальном режиме работы сети сопротивление велико и ток незначителен.
В случае снижения сопротивления изоляции одной или двух, трех фаз в результате повреждения изоляции, замыкания фазы на землю или на корпус, либо в результате прикосновения к фазе человека сопротивление уменьшится, а ток возрастет и, если он превышает ток срабатывания реле, произойдет отключение соответствующего участка сети от источника питания.
|
|
|
Внутри производственных зданий голые токоведущие части прокладываются на высоте не менее 3,5 м.






