Лекция 5. Режимы работы автотрансформатров
Содержание лекции: особенности режимов работы автотрансформаторов.
Цель лекции: изучение режимов работы автотрансформаторов.
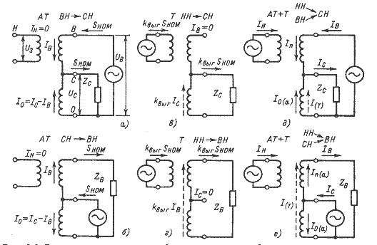
Автотрансформаторы выполняются трехобмоточными, причем обмотки ВН и СН имеют электрическую связь, а обмотка НН - магнитную. При наличии трех обмоток и гальванической связи между обмотками ВН и СН могут иметь место различные режимы работы, как это показано на рисунке 5.1.
В автотрансформаторных режимах возможна передача номинальной мощности Sном из обмотки ВН в обмотку СН или наоборот. В обоих режимах в общей обмотке проходит разность токов IC-IB = kвыг∙IC , а поэтому последовательная и общая обмотки загружены типовой мощностью, что допустимо.
|
а, б – автотрансформаторные режимы; в, г - трансформаторные режимы; д, е – комбинированные режимы.
Рисунок 5.1 - Распределение токов в обмотках автотрансформатора
в различных режимах
В трансформаторных режимах возможна передача мощности из обмотки НН в обмотку СН или ВН, причем обмотку НН можно загрузить не более, чем на Sтип. Условие допустимости режима НН - ВН или НН - СН SН≤Smиn=kвыгSном. Если происходит трансформация Sтип из НН в СН, то общая обмотка загружена такой же мощностью и дополнительная передача мощности из ВН в СН невозможна, хотя последовательная обмотка не загружена.
В трансформаторном режиме передачи мощности Sтип из обмотки НН в ВН общая и последовательная обмотки загружены не полностью, поэтому возможно дополнительно передать из обмотки СН в ВН некоторую мощность
, | (5.1) |
В комбинированном режиме передачи мощности автотрансформаторным путем ВН → СН и трансформаторным путем НН → СН ток в последовательной обмотке
, | (5.2) |
где PB, QB – мощности, передаваемые из ВН в СН.
Нагрузка последовательной обмотки
, | (5.3) |
Отсюда видно, что даже при передаче номинальной мощности SВ = Sном последовательная обмотка не будет перегружена. Нагрузка общей обмотки
, | (5.4) |
Подставляя значения токов и производя преобразования получаем
, | (5.5) |
где PH, QH – активная и реактивная мощности, передаваемые из обмотки НН в обмотку СН.
Таким образом комбинированный режим НН - СН, ВН - СН ограничивается загрузкой общей обмотки.
Распределение токов в комбинированном режиме передачи мощности из обмоток НН и СН в обмотку ВН показано на рисунке 2 е. В общей обмотке ток автотрансформаторного режима направлен встречно току трансформаторного режима, поэтому загрузка обмотки значительно меньше допустимой и в пределе может быть равна нулю. В последовательной обмотке токи складываются, что может вызвать ее перегрузку. Этот режим ограничивается загрузкой последовательной обмотки.
Возможны и другие комбинированные режимы: передача мощности из обмотки СН в обмотки НН и ВН или работа в понижающем режиме при передаче мощности из обмотки ВН в обмотки СН и НН.
,
,
,
,
, 





