Нефть
Из сырой нефти различными физико-химическими методами производится более 3000 видов продукции. Основные – горючие газы, бензин, лигроин, растворители, керосин, газойль, широкий состав смазочных масел, мазут, битум, парафин, вазелин, медицинские масла (которые используются как основа для мази и крема), взрывчатые вещества, медикаменты, чистящие средства, пластмассы.
Добыча нефти и режим эксплуатация залежей.
В верхней части залежей находится газ.
Ниже лежит нефть. А она подстилается снизу водой.
В месторождениях всегда остается чуть чуть нефти на одну треть окончания выработки.
Выкачка нефти
Создается избыточное водяное давление, существует уже очень давно.
Кроме заводнённых технологий используются другие:
В пласт заканчивается горячий газ, а в саму нефть закачивается горячий пар и содержащихся в этом паре реагентов, снижается вязкость нефти и поднимается по трубам на поверхность нефть.
В Башкирии и Татарстане стоят именно выкачивалки.
Транспортировка нефти, продуктов её осуществляется по трубопроводам и в жд цистернах. Также перевозка на судах.
|
|
|
Использование тонкостенных, цельно стенных, бесшовных уплотненных труб. Введение компьютерного контроля не только на перекачивающих станциях, но и в самих нефтепроводах.
Перекачивающие станции
Первичная переработка нефти
Нефтеперерабатывающие заводы.
Сырье доставляется по трубопроводам, жд транспортам или судоходно.
На 1м этапе удаляют механические примеси, растворенные газы, соли, удаляют воду. Происходит это на электрообессоливающих установках.
На этом же этапе определяют состав нефти и её свойства. Нефть состоит из сотен химических соединений. В лабораторных условиях на модели ректификационной колонны, агрегат, в котором происходит выделение из неё полезных веществ, проводят её первичную перегонку. Для того чтобы нефть из каждого месторождения была одинакова, так как в различных месторождениях нефть не одинакова. Прогоняют и получают конкретное число полезных продуктов.
После этого начинают промышленную перегонку. В ней нефть разделяется на субстанции, температура кипения которых отличается менее чем на 6 градусов Цельсия. Процесс разложения более тяжелых сырых фракций нефти при нагреве выше определенной температуры.
Нефть нагревается до температуры 320 – 390 градусов через змеевик. Поступает в ратификационную колонну (см. в инете)
Легроин – (нафта) температура кипения 105 – 106 градусов
Бензин от 30 до 160 градусов
Бензин и нафту подвергают каталитическому реформингу. Процесс преобразования линейных и не циклических углеводов в бензол подобные ароматические молекулы. Цепочки превращаются в кольца.
|
|
|

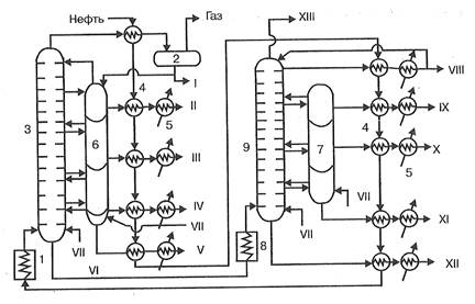
Рис. 1. Технологическая схема установки АВТ:
1 — трубчатая печь подогрева нефти, 2 — сепаратор газа, 3 — ректификационная колонна атмосферного давления, 4 — теплообменники-конденсаторы, 5 — холодильники, 6, 7 — отпарные колонны, 8 — трубчатая печь подогрева мазута, 9 — вакуумная ректификационная колонна. I — бензин, II —лигроин, III — керосин, IV — дизельное топливо, V — газойль, VI — мазут, VII — пар, VIII — веретенное масло, IX — машинное масло, X — легкое цилиндровое масло, XI — тяжелое цилиндровое масло, XII — гудрон, XIII — газы
Ароматические углеводороды имеют более высокое октановое число, чем другие углеводороды и именно из них производится высокооктановый бензин. Реформинг проводят при температуре 320 градусов и давление 15 - 40 атмосфер в присутствии платиновых катализаторов. В результате бензин с высоким октановым числом. Кроме бензина получают бензол, колуол, ксилол и другие – сырье для нефтехимической промышленности. Кроме того в процессе реформинга выделяется водород, который используется в процессах гидроочистки. На гидроочистку отправляют керосин и Газоид – более тяжелые фракции, чтобы в водородной среде с использованием катализаторов серу углерод металлы и другие примеси. После гидроочистки керосин используют по назначению, различают авиационный, тракторный и осветительный керосин. Газоид отправляют либо на смешивание, чтобы получить дизельное топливо (солярку), либо на каталитический кретинг, то есть на вторичную перегонку.
Мазут применяют как жидкое котельное топливо или направляют на вакуумную перегонку при температуре около 400 градусов и в результате получают тяжелый осадок – гудрон (продувка горячим воздух – битум – асфальт, также мягкая кровля), полуфабрикаты, которые перерабатывают в моторное топливо, масла, парафины.
Из остатков перегонок производят кокс. Нефть полностьюрасходуется.
Выход светлых нефтепродуктов – бензина и реактивного топлива составляют до 40%. На сегодняшний ставится задача увеличить до 60%.
Применение установок каталитического бретинга, гидробретнга и вис – брекинга, а также процессов гидрообессеривания, коксования и термического брекинга позволяют получать свыше 90% светлых нефтепродуктов.
Бензин – самый важный продукт перегонки нефти. Из нефти производится до 50% бензина. Эта величина включает природный бензин, бензин брекинг процесса, сжиженные нефтяные газы и все продукты используемые в качестве моторных топлив.
Промышленный бензин представляет собой смесь углеводорода в интервале температуры кипения от 30 градусов до 200 градусов.
Ряд составляющих бензин углеводородов в зависимости от октанового числа.

От 30 градусов до 200.Октановое число снижается слева направо.
Классификация бензинов.
Бензины классифицируются по разным классификациям бензина
По температуре кипения
От 30 до 200 градусов. Есть понятие 50% точка. Температура, при которой кипит половина смеси и которая определяет состав смеси во время прогрева двигателя, частично и при разгоне ТС. Для бензина 50% точка –от 98 до 104 градусов Целься. Для двигателей внутреннего сгорания и бензиновых двигателей существует 90% точка кипения, которая определяет время прогрева двигателей и эффективность использования топлива.
По октановому числу
Октановое число наиболее важная характеристика бензина. Определяется в одноцилиндровой установки. Нулевое октановое число принято для нормального гептана. В нормальном – 8 атомов углерода, он детонирует лучше всех. Изооктан – 100, при нормальных условиях он не детонирует.
Сравнительный анализ бензин со смесью изооктана и гептана, когда происходит детонация. Определяют октановое число бензина - %ное содержание изооктана в этой смеси гептана и изооктана, детонационные свойства которой аналогичны бензину. Все бензины содержат присадки: ингибиторы смолообразования и краситель.
|
|
|
Этилированный бензин – бензин с добавкой тетраэтилсвинца. Эта добавка повышает октановое число, однако этот этилированный бензин экологически не безопасен.
Керосин также является топливом, в том числе моторным. Первоначально керосин использовался только для освещения. Теперь как топливо, прежде всего в пекарнях, в животноводческих фирмах, как компонент природного топлива в авиации.
Реактивные топлива – состоят из бензина прямой перегонки, также они могут быть керосиновые или нафтеновые.
Мазут – топливо на теплоэлектроцентралях и судах.
Парафин и парафиновые воски – защитные покрытия для металлических конструкций. Электротехническая промышленность при производстве изоляторов, кабелей.
Глицерин, вазелин – тяжелые составляющие нефти. Практическое использование в медицине и техники.
Тяжелые фракции крекинг газов – содержится до 50% полифенола (этилен, пропилен, бутилены).
НЕФТЬ ПЕРЕГОНЯЕТСЯ ПОЛНОСТЬЮ БЕЗ ОТХОДОВ. Но воздействие на окружающую среду, в следствие испарения очень серьезное.
27-30. 32 Потребление электроэнергии – это крупнейший и наиболее развивающийся сегмент глобального энергетического спроса и к 2013 году по прогнозам, доля потребления эектроэнергии возрастет.Миллион баррелей нефтяного эквивалента в сутки (МБСНЭ).
К 2030 году общее потребление МБСНЭ составит 300
Промышленный сектор – 84,5%
Транспорт – 61,5%
Жилой сектор (коммерческий) – офисная деятельность – 40,4%
Выработка электроэнергии – 124%
Средний рост в год МБСНЭ 2005 – 2030 годы – 1,6%
1)На сегодняшний день лидер по потреблению при производстве электроэнергии - уголь.
2) Газ
3) Биомасса, Гидроресурсы, Геотермальные ресурсы
4) Нефть
5) Ветер, солнце
Россия обладает технологией полного, замкнутого, ядерного цикла. Существуют мероприятия по переработке урана.
Сначала происходит добыча урановых руд => переработка (обогащение) => Металлический уран => Дальнейшая переработка => УранФтор4 и Уран Фтор6 => Физическая разделение урана => В результате – изотопы 235 урана и 238 урана.
|
|
|
Замкнутый ядерный топливный цикл
235Уран идет на производство тепловыделяющих элементов (ТВЭЛ) (сборки таблеток урана 235) – топливо для атомных электростанций => Разделение 235 урана являются барий 40, стронций 90 и цезий 137 – жизнь этих изотопов измеряются несколькими 10ками лет (кроме этих образуются достаточно много изотопов). В результате трагедий на Фукусиме и Чернобыле – выделялись именно эти элементы => Остекловывание






