Классификация и обозначение схем
Классификацию и обозначение схемустанавливает стандарт ГОСТ 2.701 – 74. «ЕСКД. Схемы. Виды и типы. Общие требования к выполнению».
Ниже изложены основные положения этого стандарта.
1. в зависимости от видов элементов и связей, входящих в состав изделия, виды схем имеют такие наименования и буквенные коды:
электрические – Э;
гидравлические – Г;
пневматические – П;
газовые – (кроме пневматических) – Х;
кинематические – К;
вакуумные – В;
оптические – Л;
энергетические – Р;
комбинированные (совмещенные) – С;
2. в зависимости от основного назначения типы схем имеют такие наименования и
цифровые коды:
структурные – 1;
функциональные – 2;
принципиальные – 3;
соединений (монтажные) – 4;
подключений – 5;
общие – 6;
расположения – 7;
объединенные – 0.
Структурная схема определяет основные функциональные части изделия, их назначение и взаимосвязи.

Рис. 1. Структурная схема электропривода
На этих схемах прямоугольниками изображают основные функциональные части электропривода с указанием стрелками направления сигналов управления и обратных связей. Наименование элементов установки указывают внутри прямоугольников.
В качестве примера на рис. 1 приведена структурная схема автоматизированного электропривода постоянного тока, где AS – задающее устройство; AW – суммирующий элемент; U – управляемый преобразователь; М – электродвигатель; ПУ – передаточное устройство; ИО – исполнительный орган рабочей машины и BV – датчик обратной связи по скорости.
Эти схемы разрабатываются на начальном этапе проектирования электроприводов, а в условиях эксплуатации - для общего ознакомления с электроприводом.
В электротехнике структурная схема обозначается «Э1».
Функциональные схемы служат для разъяснения процессов, протекающих в от-
дельных функциональных цепях электропривода или в электроприводе в целом.
Отдельные элементы допускается изображать прямоугольниками. Все элементы должны иметь наименования, обозначения или тип и соединяться между собой функцио-
нальными связями или конкретными соединениями. Электрические соединения (кабели, провода) изображаются одинарными прямыми линиями, механические – пунктирными или сдвоенными параллельными линиями.

Рис. 2. Функциональная схема электропривода
На рис. 2 приведены следующие обозначения: СИФУ – система импульсно-фазово
го управления тиристорами преобразователя U; BR – тахогенератор; RP – задающий потен
циометр; А – усилитель; LM – обмотка возбуждения двигателя М.
Эти схемы используют для изучения принципов работы электроприводов, а так
же при их наладке, контроле и ремонте в процессе эксплуатации.
В электротехнике функциональная схема обозначается «Э2».
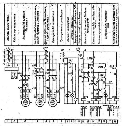
Принципиальная (полная) схема определяет полный состав элементов и связей между ними и дает детальное представление о принципах работы электропривода.

Рис. 3. Принципиальная электрическая схема электропривода
Сами элементы в схеме изображаются с помощью условных графических обозна
чений и располагают в порядке, облегчающем чтение схемы, без учета действительного размещения их в установке или изделии (разнесенным способом).
Каждому элементу на схеме присваивается буквенно-цифровое позиционное обо-
значение, составленное из буквенного обозначения и порядкового номера, например КМ2 (контактор электромагнитный, второй номер).
Поскольку элементы схемы обычно изображают разнесенным способом, напри-
мер, катушка контактора – в одном месте, а его контакты – в другом, необходимо, чтобы все его части (катушки, главные и вспомогательные контакты) имели одно и то же пози-
ционное обозначение, присвоенное данному элементу, а именно: если катушка контактора обозначена КМ2 (КМ – общее обозначение катушек электромагнитных контакторов, 2 – порядковый номер контактора в схеме электропривода), то контакты этого контактора обозначаются как КМ2.1, КМ2.2, КМ2.3 и т.д. (т.е. 1-й, 2-й, 3-й и т.д. контакт в схеме электропривода).
В принципиальных схемах коммутационные элементы показывают для электро-
приводов в отключенном состоянии:
1. контакты электромагнитных контакторов и реле – в положении, соответствую
щем обесточенному состоянию втягивающей катушки;
2. контакты аппаратов защиты – в положении, в котором они находятся до сра-
батывания защиты;
3. контакты контроллеров и командоаппаратов – в нулевом положении аппара-
тов и при отсутствии механического воздействия на них;
4. рубильники и автоматы – в отключенном состоянии.
В принципиальных схемах выделяют два вида электрических цепей:
1. главные;
2. вспомогательные.
К главным относят цепи, предназначенные для подачи электроэнергии к машине или другой части установки в целях преобразования одного вида энергии в другой или для
изменения ее параметров. Обычно к главным относят цепи обмоток якорей двигателей постоянного тока, обмоток статоров асинхронных двигателей и т.п. Токи в таких цепях составляют десятки и сотни ампер. На практике такие цепи также называют «силовые» или «цепи сильного тока».
К вспомогательным относят цепи управляющих, усиливающих и информацион-
ных устройств. Обычно к таким цепям относят цепи катушек контакторов и реле, сигналь-
ных лампочек и т.п. Токи в таких цепях составляют от десятых доли ампера до нескольких ампер. На практике такие цепи также называют «цепи слабого тока».
В принципиальных схемах электроприводов постоянного тока главные цепи обы
чно вычерчивают в верхней части чертежа, вспомогательные – ниже главной цепи.
В схемах электроприводов переменного тока цепи главные цепи изображают в левой части чертежа, вспомогательные – в правой.
Вспомогательные цепи представляют собой параллельные развернутые (обычно горизонтальные) линии с различными полюсами на концах при постоянном токе и с раз
личными фазами на концах при переменном токе.
Для большей наглядности главные цепи следует показывать жирными линиями, цепи управления – тонкими. Элементы, включенные в цепь, вычерчивают линиями той же толщины, что и цепь.
Допускается функциональные группы и части схемы выделять штрихпунктир-
ной линией.
Для упрощения схемы рекомендуется несколько линий связи сливать в общую ли
нию (групповую) с нумерацией каждой линии на обоих концах одинаковыми числами.
На схемах приводят текстовую информацию, содержащую различные пояснения (например, наименования сигналов и функциональных групп, таблицы коммутации много
позиционных переключателей).

Рис. 4. Развертка замыкания контактов командоаппарата
Если в качестве поста управления использован командоконтроллер, на схеме при
водят развертку с обозначением контактов и положений командоаппаратов (рис. 4). На за
мыкание того или иного контакта в каком-либо положении (1-м, 2-м или 3-м) указывает
жирная точка на вертикали, соответствующей данному положению. Например, на рис. 4
контакт К1 замкнут только в положении «0» (в нулевом), контакт К2 замкнут только в
1-м, 2-м и 3-м положениях в направлении «Подъем» и разомкнут во всех остальных.
Возможен следующий порядок чтения принципиальных схем электропривода:
1. дают краткую характеристику всех используемых в электроприводе электриче-
ских машин и аппаратов;
2. рассматривают главные цепи и цепи управления. По назначению включенных
в каждую цепь элементов определяют способы пуска, регулирования скорости и торможе-
ния, а также виды защиты элементов привода от аварийных режимов работы;
4. с помощью таблицы коммутации контактов поста управления выявляют обте-
камые током цепи, а следовательно, и режимы работы электропривода при различных по-
ложениях штурвала или рукоятки поста управления.
Принципиальными схемами пользуются для изучения принципов работы электро
приводов, а также при их наладке, контроле и ремонте. Схемы служат основанием для разработки других конструкторских документов, например, схем соединений (монтажных) и чертежей. Для облегчения перехода от принципиальной схемы к схеме соединений обозначения всех элементов на обеих схемах должны строго соответствовать друг другу.
В электротехнике принципиальная схема обозначается «Э3».
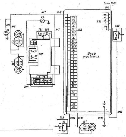
Схема соединений (монтажная) показывает соединения внутри составных частей изделия (шкафов управления, магнитных станций и т.п.) и определяет провода, жгуты, трубопроводы, которыми осуществляются эти соединения, а также места их присо
единения и ввода (платы, зажимы, разъёмы и т.п.).

Рис. 5. Схема соединений электропривода (соответствует схеме на рис. 4)
Схемами соединений пользуются при разработке других конструкторских документов, в первую очередь чертежей, определяющих прокладку и способы крепления проводов, жгутов, кабелей или трубопроводов в изделии, а также для выполнения присоединений. Схемы используются также при контроле, эксплуатации и ремонте изде-
лий в процессе эксплуатации.
В электротехнике схема соединений обозначается «Э4».
Схема подключений показывает внешние подключения составных частей элек-
тропривода с определением соединительных проводов и кабелей электропривода.
На схемах подключений панели, шкафы управления и др., вычерчивают в виде пустых прямоугольников или внешних очертаний, а их входные элементы, например, кабели и т.п., показывают условными графическими изображениями.
Схемами пользуются при разработке других конструкторских документов, а так-
же для выполнения подключений изделий и при их эксплуатации.

Рис. 6. Схема подключений электропривода (соответствует схемам на рис. 4 и 5)
В электротехнике схема подключений обозначается «Э5».
Общая схема
На общей схеме изображают устройства и элементы, входящие в комплекс, а также соединяющие их провода, жгуты и кабели. Устройства и элементы изображают в виде прямоугольников, Допускается изображать элементы (обмотки статора, резисторы,
диоды) в виде условных графических обозначений или упрощенных внешних очертаний, а устройства (усилители, генераторы и т.п.) – в виде упрощенных внешних очертаний.
Схемами пользуются при выполнении монтажных, наладочных и ремонтных работ.
В электротехнике схема обозначается «Э6».
Схема расположения определяет относительное расположение составных ча-
стей изделия (установки), а при необходимости также жгутов, проводов, кабелей, трубо-
проводов и т.п.
Схемы расположения могут быть выполнены на разрезах конструкций, разрезах или планах помещений или в аксонометрии.
Схемами пользуются при разработке других конструкторских документов, а также при эксплуатации и ремонте изделия.
Схемами пользуются при разработке других конструкторских документов, а также при эксплуатации и ремонте изделия.
В электротехнике схема обозначается «Э7».
Объединенная схема – схема, когда на одном конструкторском документе вы-
полняют схемы двух или нескольких типов, выпущенных на одно изделие.
Схемами пользуются при разработке других конструкторских документов, а также при эксплуатации и ремонте изделия.
Наименование и код объединенной схемы определяется ее видом и объединенны-
ми типами схем, например, схема электрическая соединений и подключения – Э0, схема
гидравлическая структурная и принципиальная Г0, и т.д..






