В схемах коммутаторов типа КСКП (рис. 17.10) переменного тока использован ме-
тод параллельного подключения цепей контроля исправности фонаря.

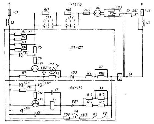
Рис. 17.10. Схема подключения фонаря через бесконтактный коммутатор типа КСКП-Б2-3
На рисунке представлена схема подключения лампы НL одного из фонарей с помо
щью датчика тока ДТ-127. Дополнительное устройство ДУ-127 является общим для датчи
ков тока всех фонарей, коммутируемых в рассматриваемом устройстве.
На коммутатор подается напряжение 127 (220) В по одному из фидеров, проложенных по разным бортам судна. Надежность работы фонарей достигается путем установки в них ламп с двумя нитями накала или двух ламп, а также использования двух фонарей.
Для включения первой нити накала лампы НL переключатель SА переводится в положение 1.
При этом образуется цепь тока через верхнюю нить лампы HL:
предохранитель FU1-- сглаживающий дроссель L1- параллельно включенные резисторы R1-R4 - резисторы R17, R18 – предохранитель FU5 – верхняя нить лампы HL –
предохранитель FU3 - контакты переключателя S А - выключатель контроля SАЗ - дроссель L2 - предохранитель FU2.
Лампа HL загорается.
В полупериод напряжения питания, при котором на верхнем левом выводе схемы
положительный потенциал (т.е. плюс), а на верхнем правом – отрицательный (т.е. ми-
нус), ток в указанной цепи создает на резисторах R1-R4 падение напряжения с мгновен-
ной полярностью, соответствующей подаче на эмиттер транзистора VТ1 положительного потенциала. Транзистор VT1 открывается, и через него и светодиод HL1 протекает ток, светодиод загорается..
В другой полупериод напряжения питания полярность напряжения на резисторах R1-R4 изменяется на обратную, поэтому транзистор VT1 закрывается, ток через светодиод не протекает. Но при частоте 50 Гц глаз человека не замечает миганий светодиода HL1.
Открытый VT1 шунтирует резистор R7, на нем не возникает падения напряжения, поэтому VТ2 закрыт, реле КV и звонок НА не включены.
При перегорании нити на R1-R4 падение напряжения исчезает, VT1 закрывается, светодиод гаснет. Теперь на R7 возникает падение напряжения. Пробивается стабилитрон VD4, открывается VТ2, включаются реле КV и звонок НА.
Услышав звонок и по погасшему светодиоду определив фонарь, в котором погасла лампа, вахтенный помощник переводит переключатель SА переводят в положение 2, т. е. включает вторую нить накала (вторую лампу), свечение светодиода будет сигнализиро-
вать о включении фонаря.
На реле КV через диод VD7 подается 1-полупериодное напряжение, во второй полу
период через реле разряжается конденсатор С2.
Стабилитроны VD1, VD5 стабилизируют напряжения управления транзисторов, стабилитрон VD6 - коллекторное напряжение транзистора VТ2 и напряжение реле КV.
Переключателем SA1 можно регулировать яркость свечения фонаря: в положении
0 – наибольшая яркость, в положении 1 последовательно с нитью HL вводится резистор
R17, а в положении 2 введены R17, R18, поэтому яркость понижается.
Для проверки исправности коммутатора выключатель SАЗ ("Контроль") выключа-
ют, имитируя обрыв нити. По потуханию светодиода и работе звонка убеждаются в исправной работе коммутатора.
При снятых перемычках Х1, Х2, Х3 коммутатор можно включать в сеть 220 В.
В коммутаторах имеются выводы для подключения мегаомметра при контроле со-
противления изоляции. Фонари находятся снаружи корпуса судна и постоянно подверга-
ются воздействию влаги, что снижает сопротивление изоляции самих фонарей и линий подвода питания к ним.
Техническое обслуживание фонарей и коммутатора рекомендуется проводить без их разборки не реже 1 раза в 3 мес. При этом все детали проверяют, очищают, поджимают контактные и крепежные соединения, измеряют сопротивление изоляции. Затем проверя-
ют работу коммутатора и всех фонарей.
Включает сигнально-отличительные фонари вахтенный помощник капитана перед
наступлением темноты (загодя).. На каждой вахте и перед каждым выходом в море необ
ходимо проверять их работу. Для обеспечения необходимой дальности видимости огней и надежной работы коммутатора в фонари следует устанавливать лампы только проектной мощности.