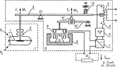
Токовый преобразователь (рис. 27) непрерывно преобразует давление (разрежение), перепад давления, расход, уровень и другие параметры в унифицированный сигнал постоянного тока. В токовом преобразователе использован принцип электрической силовой компенсации. Токовый унифицированный измерительный преобразователь состоит из измерительного преобразователя I (например, дифманометра) и унифицированного токового электросилового преобразователя II, представляющих единую конструкцию. В измерительной части I измеряемая величина преобразуется в пропорциональное усилие, компенсируемое усилием со стороны унифицированного токового электросилового преобразователя II.
Измеряемый параметр, например, перепад давления
, воздействуя на чувствительный элемент (вялую мембрану 1) измерительного преобразователя, преобразуется в усилие
, создающее момент
. Момент
через рычажную систему 3 приводит к перемещению сердечника 4 индикатора рассогласования 5 дифференциально-трансформаторного типа (выполняет функцию высокочувствительного нуль-прибора). Индикатор рассогласования 5 преобразует перемещение сердечника 4 в напряжение переменного тока, поступающее сначала на вход электронного усилителя 6, а затем на выпрямитель 7. Постоянный ток поступает в магнитоэлектрическое силовое устройство 8, 9, где вырабатывается уравновешивающее усилие
, и в последовательно соединенную с ним линию дистанционной передачи. Уравновешивающее усилие
создает момент
, компенсирующий
. Поскольку
пропорционален измеряемой величине
, а
— току, то
|
|
|


Риc. 27. Схема токового унифицированногр измерительного преобразователя с силовой компенсацией:
/— мембранный дифманометр; // — унифицированный токовый электросиловой преобразователь; / — вялая мембрана дифманометра; 2 — уплотняющий сильфон; 3 — основной рычаг; 4 — флажок индикатора; 5 — индикатор рассогласования дифференциально-трансформаторного типа; 6 — усилитель; 7— выпрямитель; 8— постоянный магнит; 9— катушка; 10— вспомогательный рычаг; // — подвижная опора; 12 — пружина для установки начального значения выходного сигнала;
— сопротивление внешней нагрузки
Выходной токовый сигнал преобразователя
= 0...5 мА; 0...20 мА или 4...20 мА.






