4.1 Для реального ДУ существуют разбалансирующие факторы (различные генераторы ошибок). Например, в некоторых случаях входной сигнал подаётся на оба входа не относительно общей шины, а относительно общего источника, который для ДУ становится синфазным сигналом и образует на выходе отклик в виде ошибочного сигнала
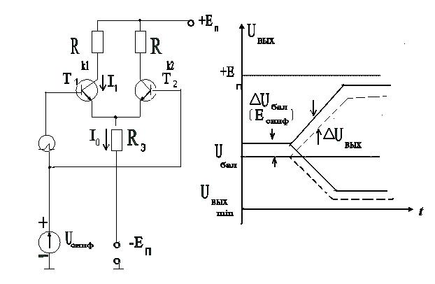
Рисунок 4 - Схема ДУ с дифференциальным включением сигнала UСД относительно синфазного сигнала Uсинф (дополнительного источника питания датчика или смещающей цепи предыдущего каскада).
4.2 Способность ДУ различить малый дифференциальный сигнал на фоне большого синфазного сигнала характеризуется коэффициентом ослабления синфазной помехи и определяет качество ДУ.
4.3 Ошибка от синфазного сигнала, приведенная ко входу оценивается коэффициентом ослабления синфазного сигнала:
КОСС = 20 lg(Ксинф/Кд)
Uсинф = Есинф *10косс / 20;
Есинф=5В; коСс= - 80дб; ΔUсинф = 0,5 мВ;
3.2 Ошибки, обусловленные неидентичностью параметров транзисторов:
· разность входных токов базы DIб в виду того, что (b1 ¹b2);
· разность входных напряжений DUбэ, равная разности между Uбэ1 и Uбэ2 (Uбэ1 ¹ Uбэ2); (1-10 мВ);
За счет этих причин возникает напряжение смещения нуля Uсмо - напряжение, которое необходимо подать на один из входов, чтобы сбалансировать выходы ДУ.
3.3 Ошибки от воздействия температуры
· температурный уход разности входных токов DIб/DT (мкА/0С);
· температурный уход напряжений Uбэ /DT (мкВ/0С)
· температурный уход напряжения смещения нуля Uсмо /DT (мкВ/0С);






