Обработка прерываний
• При переходе на обработку прерываний бит глобального разрешения прерываний сбрасывается, чтобы запретить прерывания соответствующего приоритета. Если бит IPEN=0, то это бит GIЕ. Если приоритетная система прерываний включена, то это один из битов GIЕН или GIЕL.
• Прерывания с высоким приоритетом могут приостанавливать обработку прерывании с низким приоритетом.
• Адрес возврата помещается в вершину стека, а в счетчик команд РС помешается вектор прерываний (000008h или 000018h).
• В обработчике прерываний конкретный источник прерываний может быть определен проверкой соответствующих флагов.
• Флаги прерываний должны быть сброшены в обработчике прерываний для предотвращения повторного перехода на обработку прерывания.
• Выход из обработки прерываний необходимо выполнять командой RЕТFIЕ, по которой будет установлен соответствующих бит глобального разрешения прерываний (GIE, GIEH или GIEL).
• Время перехода на обработку прерываний от внешних источников (прерывания INТ, изменение уровня сигнала на входах РОRТВ и др.) составляет 3-4 цикла команд.
|
|
|
• Время перехода не зависит от типа выполняемой команды (однословная или двухсловная).
• Флаги прерываний устанавливаются вне зависимости от состояния битов глобального и индивидуального разрешения прерываний.

Карта памяти микроконтроллеров:
| Регистр косвенной адресации | 00h | Регистр косвенной адресации | 80h | Регистр косвенной адресации | 100h | Регистр косвенной адресации | 180h |
| TMR0 | 01h | OPTION_REG | 81h | TMR0 | 101h | OPTION_REG | 181h |
| PLC | 02h | PLC | 82h | PLC | 102h | PLC | 182h |
| STATUS | 03h | STATUS | 83h | STATUS | 103h | STATUS | 183h |
| FSR | 04h | FSR | 84h | FSR | 104h | FSR | 184h |
| PORTA | 05h | TRISA | 85h | 105h | 185h | ||
| PORTB | 06h | TRISB | 86h | PORTB | 106h | TRISB | 186h |
| PORTC | 07h | TRISC | 87h | 107h | 187h | ||
| PORTD | 08h | TRISD | 88h | 108h | 188h | ||
| PORTE | 09h | TRISE | 89h | 109h | 189h | ||
| PCLATH | 0Ah | PCLATH | 8Ah | PCLATH | 10Ah | PCLATH | 18Ah |
| INTCON | 0Bh | INTCON | 8Bh | INTCON | 10Bh | INTCON | 18Bh |
| PIR1 | 0Ch | PIE1 | 8Ch | EEDATA | 10Ch | EECON1 | 18Ch |
| PIR2 | 0Dh | PIE2 | 8Dh | EEADR | 10Dh | EECON2 | 18Dh |
| TMR1L | 0Eh | PCON | 8Eh | EEDATH | 10Eh | Резерв | 18Eh |
| TMR1H | 0Fh | 8Fh | EEADRH | 10Fh | Резерв | 18Fh | |
| T1CON | 10h | 90h | Регистры общего назначения 16 байт | 110h | Регистры общего назначения 16 байт | 190h | |
| TMR2 | 11h | SSPCON2 | 91h | 111h | 191h | ||
| T2CON | 12h | PR2 | 92h | 112h | 192h | ||
| SSPBUF | 13h | SSPADD | 93h | 113h | 193h | ||
| SSPCON | 14h | SSPSTAT | 94h | 114h | 194h | ||
| CCPR1L | 15h | 95h | 115h | 195h | |||
| CCPR1H | 16h | 96h | 116h | 196h | |||
| CCP1CON | 17h | 97h | 117h | 197h | |||
| RCSTA | 18h | TXSTA | 98h | 118h | 198h | ||
| TXREG | 19h | SPBRG | 99h | 119h | 199h | ||
| RCREG | 1Ah | 9Ah | 11Ah | 19Ah | |||
| CCPR2L | 1Bh | 9Bh | 11Bh | 19Bh | |||
| CCPR2H | 1Ch | 9Ch | 11Ch | 19Ch | |||
| CCP2CON | 1Dh | 9Dh | 11Dh | 19Dh | |||
| ADRE | 1Eh | ADRESL | 9Eh | 11Eh | 19Eh | ||
| ADCON0 | 1Fh | ADCON1 | 9Fh | 11Fh | 19Fh | ||
| Регистры общего назначения 96 байт | 20h | Регистры общего назначения 80 байт | A0h | Регистры общего назначения 80 байт | 120h | Регистры общего назначения 80 байт | 1A0h |
| EFh | 16Fh | 1EFh | |||||
| Доступ к 70h – 7Fh | F0h | Доступ к 70h – 7Fh | 170h | Доступ к 70h – 7Fh | 1F0h | ||
| 7Fh | FFh | 17Fh | 1FFh | ||||
| Банк 0 | Банк 1 | Банк 2 | Банк 3 |
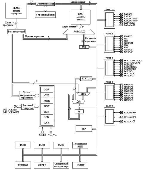
Структурная схема микроконтроллеров PIC16F87X:
|
|
|

Основные регистры дублируются в каждом банке для ускорения обращения к ним. Вручную приходится отслеживать переход из конца одного банка в начало программы в следующем банке в обход служебных регистров.
Служебные регистр:
В регистре STATUS содержатся флаги состояния АЛУ, флаги причины сброса микроконтроллера и биты управления банками памяти данных.
Регистр STATUS может быть адресован любой командой, как и любой другой регистр памяти данных. Если обращение к регистру STATUS выполняется командой, которая воздействует на флаги Z, DС и С, то изменение этих трех битов командой заблокирована. Эти биты сбрасываются или устанавливаются согласно логике ядра микроконтроллера. Команды изменения регистра STATUS также не воздействуют на биты -ТО и -РD. Поэтому, результат выполнения команды с регистром STATUS может отличаться от ожидаемого.
Регистр STATUS (адрес 03h, 83h, 103h или 183h)
| R/W - 0 | R/W - 0 | R/W - 0 | R-1 | R-1 | R/W - x | R/W - x | R/W - x |
| IRP | RP1 | RP0 | -TO | -PD | Z | DS | C |
R – чтение бита
W - запись бита
U – не реализовано, читается как 0
- n - значение после РОR
- х - неизвестное значение после РОR
бит 7: IRP: Бит выбора банка при косвенной адресации
1 = банк 2, 3(100h - 1FFh)
0 = банк 0, 1(000h – 0FFh)
биты 6-5: RP1: RP0: Биты выбора банка при непосредственной адресации
11 = банк 3(180h – 1FFh)
10 = банк 2(100h – 17Fh)
01 = банк 1(080h – 0FFh)
00 = банк 0 (000h – 07Fh)
бит 4: -ТО: Флаг переполнения сторожевого таймера
1 = после РОR или выполнения команд CLRWDT, SLEEP
0 = после переполнения WDТ
бит 3: -РD: Флаг включения питания
1 = после РОR или выполнения команды CLRWDT
0 = после выполнения команды SLEEP
бит 2: Z: Флаг нулевого результата
1 = нулевой результат выполнения арифметической или логической операции
0 = не нулевой результат выполнения арифметической или логической операции
бит 1: DC: Флаг десятичного переноса/заема (для команд ADDWF, ADDWL, SUBWF, SUBWL), заем имеет инверсное значение
1 = был перенос из младшего полубайта
0 = не было переноса из младшего полубайта
бит 0: С: Флаг переноса/заема (для команд ADDWF, ADDWL, SUBWF, SUBWL), заем имеет инверсное значение
1 = был перенос из старшего бита
0 = не было переноса из старшего бита
Примечание. Флаг заема имеет инверсное значение. Вычитание выполняется путем прибавления дополнительного кода второго операнда. При выполнении команд сдвига (RRF, RLF) бит С загружается старшим или младшим битом сдвигаемого регистра.
Регистр OPTION доступен для чтения и записи, содержит биты управления:
• Предварительным делителем ТМR0/WDT;
• Активным фронтом внешнего прерывания RBO/INT;
• Подтягивающими резисторами на входах РОRТВ.
Регистр OPTIONREG (адрес 81h или 181h)
| R/W - 1 | R/W - 1 | R/W - 1 | R/W - 1 | R/W - 1 | R/W - 1 | R/W - 1 | R/W - 1 |
| -RBPU | INTEDG | T0CS | T0SE | PSA | PS2 | PS1 | PS0 |
R – чтение бита
W - запись бита
U – не реализовано, читается как 0
- n - значение после РОR
- х - неизвестное значение после РОR
бит 7: -RBPU: Включение подтягивающих резисторов на входах РОRТВ
1 = подтягивающие резисторы отключены
0 = подтягивающие резисторы включены
бит 6: INTEDG: Выбор активного фронта сигнала на входе внешнего прерывания INT
1 = прерывания по переднему фронту сигнала
0 = прерывания по заднему фронту сигнала
бит 5: T0CS: Выбор тактового сигнала для ТМR0
1 = внешний тактовый сигнал с вывода RА4/Т0СК1
0 = внутренний тактовый сигнал CLKOUT
бит 4: T0SE: Выбор фронта приращения ТМR0 при внешнем тактовом сигнале
1 = приращение по заднему фронту сигнала (с высокого к низкому уровню) на выводе RА4/Т0СК1
0 = приращение по переднем фронту сигнала (с низкого к высокому уровню) на выводе RА4/Т0СК1
|
|
|
бит 3: PSA: Выбор включения предделителя
1 = предделитель включен перед WDТ
О = предделитель включен перед ТМR0
биты 2-0: PS2: PS0: Установка коэффициента деления предделителя
| Значение | Для ТМR0 | Для WDТ |
| 1:2 | 1:1 | |
| 1:4 | 1:2 | |
| 1:8 | 1:4 | |
| 1:16 | 1:8 | |
| 1:32 | 1:16 | |
| 1:64 | 1:32 | |
| 1:128 | 1:64 | |
| 1:256 | 1:128 |
Примечание. При использовании режима низковольтного программирования и включенных подтягивающих резисторах на РОRТВ необходимо сбросить в '0' 3-й бит регистра ТRISВ для выключения подтягивающего резистора на выводе КВЗ.






