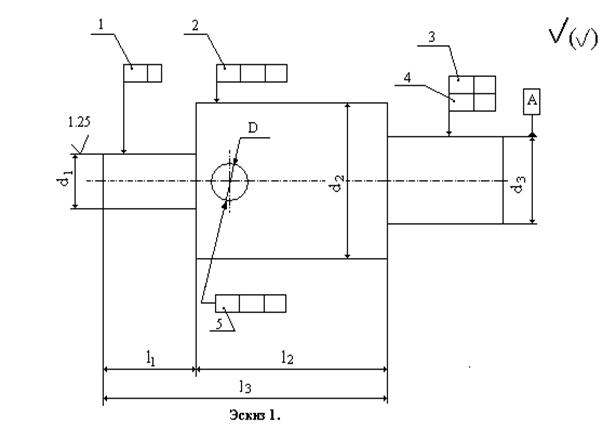
В некоторых случаях на чертежах кроме предельных размеров подставляются величины допустимых отклонений формы и расположения поверхностей. Допуски формы и расположения ограничиваются величиной допуска на изготовление размера.
Допуски формы и расположения назначаются только в тех случаях, когда необходимо к указанным поверхностям предъявить другие точные требования. При этом почти во всех случаях заданный допуск формы меньше допуска на изготовление размера, исключением могут являться допуски формы на детали с малой жесткостью.
Правила обозначения на чертежах допусков формы и расположения поверхностей установлены СТ СЭВ 368-76 ЕСКД.
Отклонением формы называется отклонение формы реальной поверхности от формы идеальной поверхности и оценивается величиной расстояния между точками реальной прилегающей идеальной поверхности.
Отклонением расположения называется отклонение реального расположения поверхности, оси или плоскости симметрии от идеального расположения, определяемого номинальным линейным или угловыми размерами между рассматриваемым элементом и базами.
|
|
|
При условном обозначении предельные отклонения формы и расположения поверхностей вписываются в прямоугольную рамку, разделенную на две или три части, в которых пишут: в первой - знак допуска; во второй - числовое значение допуска, мм; в третьей - буквенное обозначение базы.
Базы, в виде зачерченного треугольника указывают на чертеже. Рамку, содержащую знак допуска, числовые значения и базу соединяют с поверхностью, для которой установлены отклонения.
Высота знаков, цифр, букв должна быть равна размеру шрифта размерных чисел, а высота рамки должна превышать размер на два. три мм. Под шероховатостью поверхности понимается совокупность микронеровностей с относительно малыми шагами. Величина шероховатости наряду с точностью формы является одной из основных геометрических характеристик ее качества. Уменьшение шероховатости играет большую роль в подвижных соединениях, увеличивает прочность и коррозионную стойкость деталей.
Нормирование шероховатости поверхности устанавливается по ГОСТ 2789-73, которым определяются параметры в пределах базовой длины.
Все параметры шероховатости представляются в микрометрах, кроме S, Sm и tp. Размеры, определяющие эти параметры, измеряются на нескольких участках.
Для выполнения задания необходимо усвоить порядок простановки на чертежах допустимых величин параметров шероховатости устанавливаемый ГОСТ 2309-73. Угол между линиями знака и линии, изображающей границу поверхности, равен 60 градусов. Правая наклонная линия примерно в 1,5-3 раза длиннее левой.
|
|
|
Примеры применения знаков:
- шероховатость данным чертежом не устанавливается (т.е. поверхность по чертежу не обрабатывается) и обработка производится без снятия стружки (при ковке, литье, прокате, штамповке).
- предпочтительный знак, когда вид механической обработки не установлен.
Таблица к эскизу 1
| Вариант | d | d2 | D | L1 | L2 | L3 | d3 | Степень точности | ||||
| | | О | | ||||||||
| '6 | ||||||||||||
| Вариант | D1 | D2 | l1 | 12 | 13 | 14 | Степень точности | ||||
| | | | | |||||||
| 1Q | |||||||||||
| И | |||||||||||
| 49' | |||||||||||
Таблица к эскизу 2

