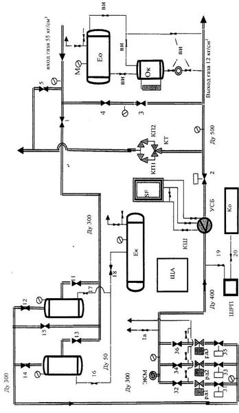
Газораспределительные станции (ГРС) предназначены для понижения высокого давления газа, поступающего из магистральных газопроводов, набор сооружений которой представлен на рис. 10.7.
ГРС устанавливается между магистральным газопроводом и газорегуляторными пунктами (ГРП) и установками (ГРУ).
Основное назначение ГРП и ГРУ – снижение давления газа и поддержание его постоянным независимо от изменения входного давления и расхода газа потребителями.
ГРП и ГРУ оснащаются схожим технологическим оборудованием и отличаются в основном только расположением, а также точностью измерительных приборов. ГРУ располагают непосредственно в помещениях, где находятся агрегаты, использующие газовое топливо (цехах, котельных). ГРП в зависимости от назначения и технической целесообразности размещают:
– в пристройках к зданиям;
– в отдельно стоящих зданиях;
– в специальных шкафах при блочном исполнении.
ГРП по своему назначению подразделяются на сетевые, которые обеспечивают подачу газа в распределительные сети низкого, среднего или высокого давлений, и объектовые служащие источниками газоснабжения для отдельных потребителей.
|
|
|
В состав технологического оборудования регуляторных пунктов входят следующие элементы:
– регулятор давления, понижающий или поддерживающий постоянным давление газа независимо от его расхода; предохранительный запорный клапан (ПЗК), прекращающий подачу газа при повышении или понижении его давления после регулятора сверх заданных значений;
– предохранительное сбросное устройство, предназначенное для сброса излишков газа, чтобы давление не превысило заданное в схеме регуляторного пункта;
– фильтр газа, служащий для его очистки от механических примесей;
– контрольно-измерительные приборы (КИП), которые фиксируют: давление газа до и после регулятора, а также на обводном газопроводе (манометр); перепад давлений на фильтре, позволяющий судить о степени его загрязненности (дифманометр); расход газа (расходомер); температуру газа перед расходомером (термометр);
Число технологических линий в зависимости от расхода газа и режима потребления может быть от одной до пяти. Если в ГРП и ГРУ имеется только одна технологическая линия, то предусматривается обводной газопровод с двумя последовательно расположенными запорными устройствами, который во время ремонта оборудования будет обеспечивать подачу газа потребителям. Временное снижение давления обеспечивается ручным редуцированием с помощью запорных устройств.
ГРП могут быть одно- и двухступенчатыми. В одноступенчатом пункте входное давление газа снижается до выходного в одном регуляторе, в двухступенчатом – в двух. Установленные последовательно на технологической линии регуляторы будут снижать давление газа в два этапа: первый – до промежуточного (например, с 1,2 до 0,3 МПа), второй – до выходного (0,003 МПа). Фильтр очистки < 1,2 устанавливают перед регулятором первой ступени. Одноступенчатые схемы применяют при разности между входным и вы
ходным давлениями до 0,6 МПа. При больших перепадах используют двухступенчатые схемы.
|
|
|
| Рис. 10.7. Газораспределительная станция |

Таблица 10.2
Спецификация оборудования
| № поз. | Наименование | Количество | Тип | Размер |
| Кран с ручным приводом | 11с320бк1 | Ду300 64 | ||
| Кран с ручным приводом | 11с722бк1 | Ду500 64 | ||
| Кран с ручным приводом | 11с320бк1 | Ду150 64 | ||
| Кран с ручным приводом | 11с320бк1 | Ду200 64 | ||
| Кран с ручным приводом | 11с20бк1 | Ду100 64 | ||
| 11, 14 | Кран с ручным приводом | 11с320бк1 | Ду200 64 | |
| Кран с ручным приводом | 11с320бк1 | Ду200 64 | ||
| 31, 33, 35 | Кран с пневмоприводом | 11с723бк1 | Ду200 64 | |
| 32, 34, 36 | Кран с ручным приводом | 11с320бк1 | Ду300 64 | |
| РД | Регулятор давления | РД-150-64 | Ду 150 | |
| КТ | Кран трехходовой | Ду 150-64 | ||
| Ек | Емкость сбора конденсата | V = 2,5 м3 | ||
| Ео | Емкость одоранта | V = 2,1 м3 | ||
| Ок | Одоризатор капельный | V = 25 л | ||
| ПУ | Пылеуловитель мультицикл. | БОГ 800 | V = 0,923 м3 | |
| SF | Прибор учета «Суперфлоу» | “SF” | 2500 кг/м3 | |
| Д | Диафрагма камерная | УСБ-400 | Ду 400 | |
| КП | Клапан предохранительный | ППК2 | Ду 150 | |
| ЩА | Щит автоматики | Защита 3 | ||
| М | Манометр | ОБМ-160 | 0–10 кг/см2 | |
| М1 | Манометр | ОБМ-160 | 0–100 кг/см2 | |
| ВИ | Вентиль игольчатый | ВИ-6 | Ру 80 | |
| КШ | Кран шаровый | КШ-10 | Ру 160 | |
| Ко | Котел отопительный | ДОН | ||
| 16, 17, 18, 19, 20 | Задвижка стальная | 30с76нж | Ру 64 |
При подаче газа двум потребителям, требующим подачи газа под различным давлением, ГРП проектируют в двухступенчатом исполнении с промежуточным отбором, т. е. первый регулятор давления настраивают на выходные параметры, требуемые для потребителя газа с повышенным давлением. ГРП имеет при этом один вход и два выхода.
В зависимости от назначения ГРП и ГРУ могут быть выполнены без учета или с учетом расхода газа. При использовании для измерения расхода газа счетчиков ротационного или турбинного типа их устанавливают после регуляторов давления, а в случае применения сужающих устройства (диафрагм) их монтируют до регуляторов давления и ПЗК, но после фильтра для уменьшения эрозии острой кромки диафрагмы.
Принципиальная схема одноступенчатого ГРП (ГРУ), (одна технологическая линия и одна резервная линия – байпас), приведена на рис. 10.8.
Она включает в себя входной газопровод 1, задвижки 2, фильтр 3, предохранительный клапан 4, регулятор давления 5, выходной газопровод 6, манометры 7. Газ, поступающий на ГРП, сначала очищается в фильтре 3 от механических примесей. Затем проходит через предохранительный клапан 4, который служит для автоматического перекрытия трубопровода в случае повышения выходного давления сверх заданного, что свидетельствует о неисправности регулятора давления 5. Контроль за работой регулятора 5 ведется также с помощью манометров 7.

Рис. 10.8. Схема ГРП:
1 – входной газопровод; 2 – отключающие устройства; 3 – фильтр;
4 – предохранительный запорный клапан; 5 – регулятор давления;
6 – выходной газопровод; 7 – манометр; 8 – предохранительный сбросной клапан; 9 – байпас; 10 – регулирующая задвижка на байпасе
Некоторые ГРП оборудуются приборами для измерения количества газа: диафрагмами в комплекте с дифференциальными манометрами или ротационными счетчиками.
64 





