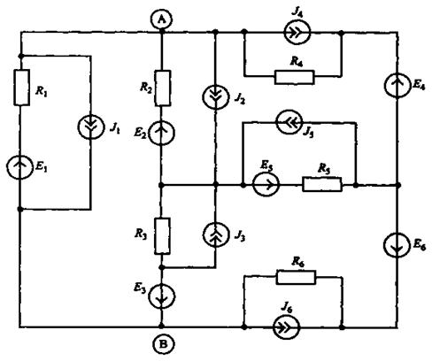
Для обобщенной цепи постоянного тока, приведенной на рисунке 2, требуется выполнить следующее:
1) пользуясь данными таблицы, составить расчетную схему электрической цепи;
2) найти токи во всех ветвях, используя для расчета схемы метод контурных токов;
3) записать систему уравнений Кирхгофа, необходимых для определения токов во всех ветвях схемы и выполнить проверку расчета цепи методом контурных токов;
4) выделить в схеме три сопротивления, включенные по схеме треугольника, и
заменить их эквивалентным соединением по схеме звезды;
5) рассчитать напряжение между точками А и В схемы;
6) составить баланс мощностей для исходной схемы.

Рис.2. Исходная схема к задаче 2.
Таблица 2 -Данные пассивных элементов и источников питания схемы на рис. 2
| Вариант | Значения параметров элементов схемы | |||||||||||||||||
| Сопротивления, Ом | Напряжения, В | Токи, А | ||||||||||||||||
| R1 | R2 | R3 | R4 | R5 | R6 | Е1 | Е2 | Е3 | Е4 | Е5 | E6 | J1 | J2 | J3 | J4 | J5 | J6 | |
Продолжение таблицы 2
|
|
|
|
|
|






