Схема такой станции изображена на рисунке 7. 10. Диаграмма теплофикационного цикла в
-координатах показана на рисунке 7.11.
![]() |
Рисунок 7.10. Схема установки для совместной выработки электрической энергии и теплоты без регулируемого отбора пара из турбины:
ПК ¾ паровой котел; Т ¾ паровая турбина; К ¾ конденсатор; Н ¾ насос; ТП ¾ тепловой потребитель

Рисунок 7.11. Диаграмма теплофикационного цикла в
-координатах
На принципиальной схеме (рис. 7.10) цифры соответствует наиболее характерным точкам на диаграмме (см. рис. 7.11). Количество теплоты, которое можно использовать для отопления технологических процессов различных производств и т. д., определяютплощадью 2— 4—8 —7— 2. Уменьшение полезной работы вследствие повышения давления за тепловой машиной равно площади 2 — 2' — 4' — 4 — 2, Поэтому термический КПД такого цикла ниже, чем у конденсационнойустановки, но общее использование теплоты значительно больше.
Характеристикой теплосиловых установок, вырабатывающих электрическую и тепловую энергию (ТЭЦ), служит коэффициент использования теплоты
, (7.12)
где
— работа цикла, используемая до получения электрической энергии;
— теплота, отпускаемая потребителю;
—подвод теплоты от источника.
Теоретически
может иметь значение, равное единице, а в реальных условиях коэффициент использования теплоты достигает величины 0,6... 0,8.
Существенный недостаток тепловых станций, работающих по схеме, изображенной на рисунке 7.10, заключается в том, что электрическая мощность и тепловая мощность (количество отпускаемой теплоты за единицу времени) не являются независимыми друг от друга. В то же время графики тепловой и электрической энергии могут не совпадать во времени. Более рациональныв этом отношении ТЭЦ, на которых применяют конденсационные турбины с промежуточными регулируемыми отборами пара при давлениях, необходимых для потребителей теплоты. Отбор называется регулируемым, поскольку система регулирования обеспечивает независимость параметров отбираемого пара от расхода пара через турбину.
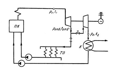
Одна из таких схем показана на рисунке 7.12

Рисунок 7.12. Схема установки с турбиной с регулируемым отбором пара
Часть пара
при давлении
отбирается из промежуточных ступеней турбины и направляется потребителям. Остальная часть пара (
) поступает в конденсатор. Теплота и электрическая энергия у турбин с регулируемым отбором пара, отпускаемые потребителю, могут изменяться независимо друг от друга. При необходимости предусматривается два или три регулируемых отбора с разными параметрами пара. При этом, как правило, для технологических потребностей, отбирается пар при более высоком давлении, а для систем отопления и горячего водоснабжения — при более низком. Кроме регулируемых отборов, осуществляются также нерегулируемые отборы пара, предназначенные для регенеративного подогрева воды после конденсатора.







