Семейство MAX Общая характеристика

Семейство MAX (Multiple Array matrix) 7000 объединяет семь серий СБИС. СБИС этого семейства позволяют заменить устройство, содержащее до сотни корпусов микросхем средней степени интеграции, и обеспечивают:

1. задержку распространения сигнала от любого входа до выхода СБИС не
более 5нс;

2. устойчивую работу на частотах до 178МГц;

3. возможность регулирования скорости переключения выходных буферов;

4. возможность использования четырех режимов работы выходных буферов:
вход, выход, двунаправленный, открытый коллектор;

5. возможность задания режима пониженного энергопотребления (Turbo-
off) как для всей СБИС в целом, так и для цепей распространения
отдельных сигналов;

6. возможность их программирования и репрограммирования после распайки
на плате;

7. возможность задания режима секретности разработки;

8. работу с пониженным (3.3) напряжением питания.

Перечень СБИС, входящих в семейство МАХ 7000, и их основные характеристики приведены в табл. 4.1.

Табл. 4.1.

Параметры СБИС ЕРМ7032 ЕРМ7064 ЕРМ7096 ЕРМ7128 ЕРМ71Э2 ЕРМ7256 Логическая 600 1250 1800 2500 3750 5000 емкость1 Число 32 64 96 128 196 256 макроячеек Число 36 36,52,68 52,64,76 68,84, 124 132,164 пользова- 100 тельских выводов

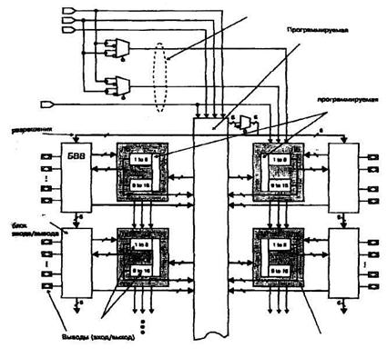
Обобщенная структура СБИС ПЛ семейства MAX 7000E (S) представлена на рис. 4.13.

Основные компоненты структуры:

• логические блоки (ЛБ), содержащие 16 макроячеек и локальную
программируемую матрицу "И" (ЛПМИ);

• единая для всех ЛБ программируемая матрица соединений(ПМС);

• глобальная трехканальная шина управляющих сигналов;

• глобальная шестиканальная шина разрешения вывода;

• программируемые блоки ввода/вывода (БВВ);

• набор программируемых мультиплексоров (MS[3... 1 ]).

Логические блоки организованы в виде матрицы, имеющей два столбца, разделенных программируемой матрицей соединений. При этом каждый ЛБ непосредственно связан со своим собственным блоком ввода/вывода.

Глобальная шина управляющих сигналов (CLRn - глобальный сброс; GCLK [2...1] - глобальные тактовые сигналы) и глобальная шина разрешения вывода (ОЕ[6...1]) обеспечивают минимальный сдвиг фронтов тактовых сигналов, поступающих на синхровходы триггеров макроячеек, и минимальную задержку распространения сигналов управления. Источниками сигналов глобальных шин служат: специализированные входы СБИС (для шины управляющих сигналов); сигналы с ПМС (для шины разрешения вывода).



Глобальная шина управляющих сигналов

вттасиа иигоовжак» Mtvr/OEI

UCI

матрица соединений

(ПМС)

ив

Локальная матриц* "И" (ЛПМИ)

NVoeeut»

мва

ГМбамиая шине •НМД* (MS*.»»

с

«...12

в. 12

БВВ

«...и

•-.12

зв

3S

«,_u

{•..11



Прогдом-ммрув

в... I»

«.-11

6.-12

В.. 12

БВВ

БВВ

(B8BJ

Ь..12

■...11

за

»
«~.и

С. 12

ie

is

«...12

в... 12

MaqramsOai

 

Логический блок(ЛБ


Рис. 4.13 Структура СБИС ПЛ семейства МАХ7000




double arrow
Сейчас читают про: