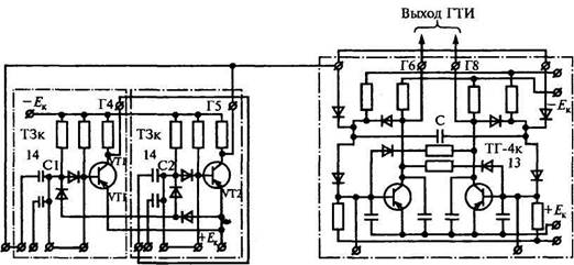
Генератор тактовых импульсов (ГТИ), схема которого представлена на рис. 7.12, служит для образования тактовой серии. Генератор состоит из
|
Рис. 7.12. Схема генератора тактовых импульсов
Триггер-делитель (ТД)
мультивибратора (МВ) и триггера-делителя (ТД). Симметричный мультивибратор с самовозбуждением обладает двумя устойчивыми состояниями, смена которых происходит автоматически. МВ выполнен на двух каскадах транзисторной задержки ТЗк. Выход Г4 первого каскада
подключен к конденсаторному входу второго, а выход Г5 второго каскада — к конденсаторному входу первого, одновременно являясь выходом мультивибратора.
При подключении ГТИ к источнику питания открывается один транзистор мультивибратора МВ, например УГ2 (рис. 7.12). На выходе Г5 мультивибратора МВ появлятся импульс.
Щиты мозаичного типа собираются из отдельных стандартных стоек, фасады которых облицовываются типовыми мозаичными элементами. На мозаичных элементах изображают различные детали мнемонической схемы, из которых она набирается, или крепятся аппараты сигнализации и квитирования (сигнальные ключи). Мозаичные элементы с изображенными на них мнемознаками могут легко извлекаться из гнезд в секциях щита, переставляться в другое место или заменяться другими элементами, что позволяет при необходимости оперативно изменять на щите мнемоническую схему любого КП, не нарушая внешнего вида щита и практически не выводя его из работы.
|
|
|
Конструкция щитов типа ЩДСМ-1 (см. рис. 6.5) и аналогичных типов позволяет компоновать из отдельных секций щиты различной длины и допускает установку панелей в плане под углом друг к другу для улучшения обзора с рабочего места диспетчера.
На столе диспетчера располагается пульт-манипулятор с кнопками управления и персональный компьютер. Наличие нескольких компьютеров, объединенных в локальную сеть, позволяет реализовать «виртуальный» энергодиспетчерский щит, отказавшись от громоздкого диспетчерского щита, составленного из отдельных панелей, количество которых зависит от сложности энергодиспетчерского круга.






