Усилители мощности применяются в оконечных каскадах усиления и предназначены для создания необходимой мощности в нагрузке усилителя.
Их основная особенность - работа при больших уровнях входного сигнала и больших выходных токах, что вызывает необходимость использовать мощные усилительные приборы. Основными параметрами, которые характеризуют работу усилителя мощности, является выходная мощность, коэффициент нелинейных искажений и КПД.
Оконечные каскады делятся на:
- трансформаторные и бестрансформаторные;
- однотактные и двухтактные.
Усилители могут работать в режимах А, АВ, В, С и D. В режиме А IВЫХ усилительного прибора протекает в течении всего периода усиливаемого сигнала. Этот режим отличается малыми нелинейными искажениями и невысоким КПД. В режиме В IВЫХ протекает только половину периода – высокий КПД, но и относительно большие нелинейные искажения. Режим АВ (IВЫХ протекает больше половины периода усиливаемого сигнала) – среднее между режимами А и В - высокий КПД и относительно малые нелинейные искажения. Режимы АВ и В используются в двухтактных схемах усилителей. Режим С применяют в тех случаях, когда искажение формы сигнала при усилении не имеет значения или необходимо, например в умножителях частоты. В режиме D используется преобразование входных сигналов в импульсы.
|
|
|
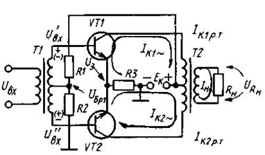
Двухтактная трансформаторная схема усилителя мощности
В двухтактной схеме усиление происходит за два такта. В течение первого полупериода входной сигнал усиливается одним транзистором, а другой в течение этого полупериода или его части закрыт. При втором полупериоде сигнал усиливается вторым транзистором, а первый при этом закрыт. Такая поочередная работа транзисторов позволяет использовать экономичные режимы В и АВ.
Схема усилителя (рис.61) состоит из двух одинаковых плеч на транзисторах VT1 и VT2, каждый из которых усиливает одну половину входного сигнала. Трансформатор Т1 имеет средний вывод вторичной обмотки, относительно которого формируется два противофазных сигнала U’вх и U’’вх, обеспечивающих попеременное открывание транзисторов.
При приходе положительной полуволны входного сигнала UВХ, «+» на нижнем выводе вторичной обмотки открывает транзистор VT2 и протекает ток его коллектора по цепи: +ЕК, нижняя половина первичной обмотки Т2, переход К-Э транзистора VT2, R3, корпус(- ЕК). В это время транзистор VT1 закрыт отрицательным напряжением U’вх, поступающем на его Б. Протекающий IK создает во вторичной обмотке трансформатора Т2 ЭДС взаимоиндукции, а значит IH. При приходе отрицательной полуволны входного напряжения UВХ VT2 закрывается, а VT1 открывается, создавая IH, протекающий в противоположную сторону. Трансформатор Т2 предназначен для согласования большого выходного сопротивления транзистора с малым сопротивлением нагрузки.
|
|
|

Рисунок 61 – Схема двухтактного трансформаторного усилителя мощности