Главное движение - вращение шпинделей шлифовальной бабки В1 и торцешлифовального приспособления В'1 от электродвигателя М1 и М2.
Круговая подача. Движение круговой подачи В5 - вращение шпинделя бабки изделия от бесступенчатого регулируемого электродвигателя М3.
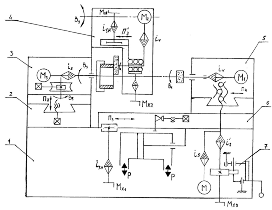
Продольная подача П3 - возвратно-поступательное движение стола от гидроцилиндра или ручное перемещение от маховика Мх1.
Перемещения торцешлифовального приспособления 4. Ручное продольное перемещение П'3 производится от маховика Мх4. Поворот В9 приспособления с верхнего положения в нижнее рабочее осуществляется от гидроцилиндра Ц1 (на рис. не показано).
Подача торцешлифовального приспособления на врезание выполняется от маховика Мх2.
Поперечная подача. Существуют две разновидности компоновок. Первая - подача осуществляется поперечным перемещением бабки изделия; вторая перемещение шлифовальной бабки.
Наладочное перемещение бабки П7 производится винтовой передачей.
Поперечное перемещение шлифовальной бабки осуществляется с помощью механизма подачи 7 (электромеханического или гидравлического). Механизм обеспечивает: ручное перемещение, ускоренное, автоматическую поперечную подачу и дискретное перемещение. При наладке на шлифование конуса бабку изделия поворачивают относительно моста вокруг вертикальной оси (В8) (Пуш т.2 стр. 398…402).
|
|
|
![]() |
Рис. 6.6. Структурная кинематическая схема внутришлифовального станка:
1 – станина, 2 – промежуточная плита, 3 – бабка изделия, 4 – торцешлифовальное приспособление, 5 – шлифовальная бабка, 6 – стол, 7 – механизм поперечного (радиального) перемещения шлифовальной бабки.
6.4. ПЛОСКОШЛИФОВАЛЬНЫЕ СТАНКИ - проработать самостоятельно.
7. ЗУБООБРАБАТЫВАЮЩИЕ СТАНКИ
Методы обработки зубчатых колес. Существуют два метода нарезания зубчатых колес:
а) метод копирования;
б) метод обката;
Метод копирования. При обработки методом копирования впадина зубчатого колеса образуется инструментом, профиль режущих кромок которого выполнен по форме впадины нарезаемого колеса. А поскольку профиль зуба колеса зависит от модуля-m, числа зубьев-z, и коэффициента смещения исходного контура-x, то для обработки каждого зубчатого колеса одного m, но с разными z, xтребуется свой режущий инструмент.
К данному методу относятся:
а) фрезерование зубьев модульными дисковыми фрезами;
б) фрезерование пальцевыми фрезами;
в) зуборезные головки (строгание профильными резцами);
г) обработка протяжками;
д) шлифование профильными кругами.
Первые два метода применяют чаще всего в единичном производстве.
При обработке дисковыми фрезами колес одного модуля, но с различным числом зубьев применяют набор фрез из 8, 15 или 27 шт. Одной фрезой обрабатывают несколько колес с разными числами зубьев (заведомо неточно).
|
|
|
Обработка протяжками и зуборезными головками применяется в условиях крупносерийного и массового производства.
Метод обката. При обработке зубчатых колес методом обката в процессе нарезания зубьев воспроизводится работа какой-либо зубчатой пары (реечной, червячной, конической). Формирование боковых поверхностей происходит при последовательном изменении положений режущих кромок инструмента в процессе огибания.
Метод обката обеспечивает высокую производительность и точность нарезания, возможность одним инструментом обработать зубчатые колеса одного модуля с любым числом зубьев и коэффициентом смещения исходного контура.







