Электрическими системами управления снабжены краны типа КЭГ.
В таких системах усилием руки осуществляется только включение и выключение выключателей.
Система состоит из выключателей; коммутационной аппаратуры; электромагнитов гидроэлектроманипуляторов; системы дистанционного управления, состоящей из сельси
нов, и конечных выключателей различного назначения.
Электромагнитами этой системы осуществляется управление вспомогательными золотниками гидроэлектроманипуляторов для выполнения гидроуправления основных зо-
лотников.
Гидроэлектроманипуляторы используются для реверсирования и остановки гидро
приводов крана.
Система управления с сельсинами применяется для регулирования подачи аксиаль
но-поршневых насосов. Исполнительные механизмы этой системы, воздействуя на сервоприводы насосов, изменяют их подачу по величине и по направлению.
Конечные выключатели выполняют защитные функции, прерывая электропитание и останавливая действие соответствующих приводов крана.
В эксплуатации электрической системы управления возникают неисправности и отказы, приводящие к неисправностям и отказам крана.
Следует четко различать отказы в системе управления и в гидроприводах механиз-
мов крана. При появлении отказа необходима проверка прежде всего системы управления.
Механик поэтому должен уметь выполнить эту проверку даже при отсутствии соот
ветствующей инструкции.

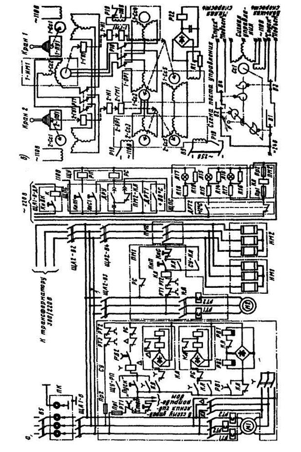
Рис. 13.31. Схема управления электроприводом гидравлического крана
Схема управления электроприводом каждого крана обеспечивает (рис. 13.31):
1. сигнализацию готовности электропривода к пуску - горят зеленые лампы Л15 (при температуре масла +12°С и выше) и Л17 (при допустимом уровне масла);
2. пуск и остановку электродвигателей 1-М1 (2-М 1) насосной станции и 1-М2 (2-М2) вентилятора при помощи кнопок «Пуск» и «Стоп» щитов 1-ЩПС и 2-ЩПС (здесь и далее первая цифра 1 обозначает принадлежность элемента к первому, а цифра 2 -ко второму из двух спаренных кранов, на схеме рис. 23 эти цифры опущены);
3. пуск и остановку электродвигателя 1-Ml при помощи кнопок КнП2 и КнС2 щита 2-ЩПС при работе крана в сдвоенном режиме.
При ремонтных работах и в аварийных случаях пуск и остановку двигателя можно производить кнопками КнП и КнС, встроенными в станцию управления СУ;
4. невозможность пуска электродвигателя 1-М1 (2-М1) насосной станции при темпе
ратуре масла ниже +12°С и выше +80°С, а также при уровне масла в баке ниже допустимо
го;
5. защиты электродвигателей: от коротких замыканий (автоматическим выключате-
лем на питающем фидере), тепловую (реле РТ) и минимально-нулевую (реле и контакто-
рами, которые отключают схему при глубоком провале до 20 % или исчезновении напря-
жения).






