ЗАНЯТИЕ № 1. Система измерения дальности (СД) станции сопровождения целей
ТЕМА № 8. Системы измерения дальности, управления и стабилизации антенны ССЦ
Вид занятия: групповое занятие;
Время: 6 часов.
Цель: 1. Изучить назначение, состав и основные технические характеристики системы помехозащиты;
2. Изучить работу блока СФ1 по функциональной схеме
Учебные вопросы:
1. Назначение, состав, основные технические характеристики и режимы работы системы СД;
2. Работа системы СД по функциональной схеме в различных режимах («Р», «АС», «ПА», «ИС», «ЦУ-О»);
3. Органы управления и контроля системы СД. Признаки нормальной работы системы измерения дальности.
Литература: 1. РудиановГ.В., Переверзев М.А. Устройство и эксплуатация ЗПРК 2К22. Часть II. Станция сопровождения целей. Конспект лекций. С.-Пб. 2011, с. 33-40.
1. НАЗНАЧЕНИЕ, СОСТАВ, ОСНОВНЫЕ ТЕХНИЧЕСКИЕ ХАРАКТЕРИСТИКИ И РЕЖИМЫ РАБОТЫ СИСТЕМЫ СД
Система измерения дальности СД предназначена _________________________________
_______________________________________________________________________________
_______________________________________________________________________________
_______________________________________________________________________________
_______________________________________________________________________________
_______________________________________________________________________________
Функционально СД состоит из следующих каналов:
1. _____________________________________________________________________________
2._____________________________________________________________________________
3._____________________________________________________________________________
4._____________________________________________________________________________
Основные технические характеристики СД:
1. Ошибка определения дальности _________________________________________________
_______________________________________________________________________________
_______________________________________________________________________________
2. Динамический диапазон по отраженному от цели эхо-сигналу ______________________
4. Допустимые скорости полета цели ______________________________________________
5. Время быстрого переброса строба дальности _______________________________________
Система измерения дальности СД может работать в следующих режимах:
1._____________________________________________________________________________
2._____________________________________________________________________________
3._____________________________________________________________________________
4._____________________________________________________________________________
5._____________________________________________________________________________
_______________________________________________________________________________
_______________________________________________________________________________
_______________________________________________________________________________
_______________________________________________________________________________
_______________________________________________________________________________
2. РАБОТА СИСТЕМЫ СД ПО ФУНКЦИОНАЛЬНОЙ СХЕМЕ В РАЗЛИЧНЫХ РЕЖИМАХ («Р», «АС», «ПА», «ИС», «ЦУ-О»)
Работа системы СД по структурной схеме в режиме ручного сопровождения цели
_______________________________________________________________________________
_______________________________________________________________________________
_______________________________________________________________________________
_______________________________________________________________________________
_______________________________________________________________________________
_______________________________________________________________________________
_______________________________________________________________________________
_______________________________________________________________________________
_______________________________________________________________________________
______________________________________________________________________________________________________________________________________________________________
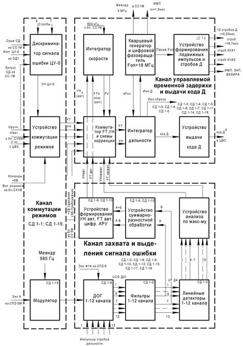
Функциональная схема системы СД

_______________________________________________________________________________
_______________________________________________________________________________
_______________________________________________________________________________
_______________________________________________________________________________
_______________________________________________________________________________
_______________________________________________________________________________
_______________________________________________________________________________
_______________________________________________________________________________
______________________________________________________________________________________________________________________________________________________________
_______________________________________________________________________________
_______________________________________________________________________________
_______________________________________________________________________________
_______________________________________________________________________________
_______________________________________________________________________________
_______________________________________________________________________________
Формирование подвижных стробов дальности в ручном режиме (при увеличении дальности)

Формирование подвижных стробов дальности в ручном режиме (при уменьшении дальности)

_______________________________________________________________________________
_______________________________________________________________________________
_______________________________________________________________________________
_______________________________________________________________________________
_______________________________________________________________________________
_______________________________________________________________________________
_______________________________________________________________________________
Работа системы СД по структурной схеме в режиме полуавтоматического сопровождения цели
_______________________________________________________________________________
_______________________________________________________________________________
_______________________________________________________________________________
_______________________________________________________________________________
_______________________________________________________________________________
_______________________________________________________________________________
_______________________________________________________________________________
_______________________________________________________________________________
______________________________________________________________________________________________________________________________________________________________
_______________________________________________________________________________
_______________________________________________________________________________
_______________________________________________________________________________
_______________________________________________________________________________
_______________________________________________________________________________
_______________________________________________________________________________
_______________________________________________________________________________

_______________________________________________________________________________
_______________________________________________________________________________
_______________________________________________________________________________
_______________________________________________________________________________
_______________________________________________________________________________
_______________________________________________________________________________
_______________________________________________________________________________
_______________________________________________________________________________
______________________________________________________________________________________________________________________________________________________________
_______________________________________________________________________________
_______________________________________________________________________________
_______________________________________________________________________________
_______________________________________________________________________________
_______________________________________________________________________________
_______________________________________________________________________________
_______________________________________________________________________________
Работа системы СД по структурной схеме в режиме автоматического сопровождения
_______________________________________________________________________________
_______________________________________________________________________________
_______________________________________________________________________________
_______________________________________________________________________________
_______________________________________________________________________________
_______________________________________________________________________________
_______________________________________________________________________________
_______________________________________________________________________________
а ) режим «ЗАХВАТ»
_______________________________________________________________________________
_______________________________________________________________________________
_______________________________________________________________________________
_______________________________________________________________________________
_______________________________________________________________________________
_______________________________________________________________________________
_______________________________________________________________________________
_______________________________________________________________________________
______________________________________________________________________________________________________________________________________________________________
_______________________________________________________________________________
_______________________________________________________________________________
_______________________________________________________________________________
_______________________________________________________________________________
_______________________________________________________________________________
_______________________________________________________________________________
_______________________________________________________________________________
_______________________________________________________________________________
______________________________________________________________________________________________________________________________________________________________
_______________________________________________________________________________
_______________________________________________________________________________
_______________________________________________________________________________
_______________________________________________________________________________
_______________________________________________________________________________
_______________________________________________________________________________
_______________________________________________________________________________
_______________________________________________________________________________
______________________________________________________________________________________________________________________________________________________________
_______________________________________________________________________________
______________________________________________________________________________________________________________________________________________________________






