Проекционные сканеры. Схема и принцип работы.
Схемы построения сканеров.
Проекционные сканеры напоминают фотоувеличитель и работают почти так же, как фотографическая камера. Проекционные сканеры выпускаются для работы с непрозрачными оригиналами, для работы с прозрачными оригиналами (такие сканеры часто называют «слайд-сканер») и универсальные. В сканерах для работы с непрозрачными оригиналами считывание оригинала осуществляется в отраженном свете.
Оригинал располагается на подставке под сканирующей головкой изображением вверх. Сканирующая головка (камера) закрепляется на вертикальном штативе на некоторой от него высоте. В зависимости от конструктивных особенностей сканера камера может перемещаться по стойке или по вертикальным направляющим. Перед началом сканирования камеру следует установить в положение, соответствующее требуемому разрешению и размеру изображения. Точная настройка разрешения (фокусировка) осуществляется перемещением линзы. Внутренний источник света при этом обычно не требуется - естественного комнатного освещения оказывается достаточно. Иногда источники света (не более двух) присоединяются непосредственно к камере. Внутри камеры небольшой двигатель перемещает линейку ПЗС в фокальной плоскости линзы. Процедура сканирования занимает некоторое время, поэтому следует учитывать возможное нежелательное воздействие вибрации и внешних источников света. Схема работы проекционного сканера приведена на рис. 8.1.
В некоторых моделях проекционных сканеров свет через линзу освещает оригинал целиком, а отраженный свет фиксируется с помощью ПЗС-матрицы. Подобная конструкция сканера позволяет избежать влияния внешних возмущений и добиться более высокого качества сканированных изображений.
Класс слайдовых сканеров определяется максимальным размером оригинала, с которым он может работать. Если сканеры среднего класса предназначены для обработки 35-миллиметровых негативных и позитивных пленок, то сканирование прозрачных оригиналов больших форматов (6x7 см, 2' /4х2' /4 и 4x5 дюймов) могут выполнять устройства высокого класса.

Рис. 8.1. Схема проекционного сканера для работы с непрозрачным оригиналом.
Оптическое разрешение слайдовых сканеров составляет от 2000 до 5000 dpi в зависимости от класса устройства. Слайдовый сканер во многом напоминает планшетный. Различие состоит лишь в том, что слайд-сканер фиксирует образ сканируемого изображения в проходящем свете и соответственно источник света, оригинал и фотоприемник в нем имеют другое взаимное расположение. Для фиксирования цвета и уровней серого в слайд-сканерах используются либо наборы линеек ПЗС, либо матрицы ПЗС.
В некоторых сканерах для повышения отношения сигнал/ шум, характеризующего качество считывания визуальной информации, применяются дополнительные компенсационные методы, например, более яркие источники света.
Оптическая плотность цветных слайдов и диапозитивов обычно находится в пределах от 2,8 до 3,0. Поэтому динамический диапазон слайдовых сканеров высокого класса должен быть не менее 3,0. Для кодирования цвета используются 8-14 и даже 16 бит на канал.
Поставляемые в комплекте со сканером рамки для монтажа слайдов в сочетании со специализированным программным обеспечением позволяют автоматизировать процесс сканирования слайдов стандартных форматов (пакетов сканирования).
Барабанные сканеры дороги, но с их помощью можно полу-чать, изображения с высокой степенью детализации, которые, в свою очередь, могут быть использованы для последующего ретуширования, цветоделения и, наконец, формирования конечного варианта представления страницы издания или пленки для изготовления печатной формы.
В барабанных сканерах оригинал с помощью специальной ленты или масла закрепляется на поверхности прозрачного цилиндра из органического стекла (барабана), укрепленного на массивном основании, которое обеспечивает его устойчивость, барабан вращается с большой частотой, а находящийся рядом с ним сканирующий фотоприемник через крошечную апертуру точка за точкой считывает изображение с высокой точностью. В большинстве сканеров, применяемых в полиграфии, в качестве фотоприемника используется ФЭУ, который перемещается на прецизионной винтовой паре вдоль барабана и точечно сканирует оригинал (при наличии нескольких ФЭУ сканирует соответствующее число точек). Для освещения оригинала используется мощный ксеноновый или галогенный источник света, к стабильности излучения которого предъявляются высокие требования. При сканировании прозрачных оригиналов применяется источник света, расположенный внутри барабана, а при сканировании отражающих оригиналов - вне его, рядом с приемником излучения.
Так как частота вращения барабана высокая, то можно фокусировать на изображении чрезвычайно мощный источник света без риска повредить оригинал. Яркость источника света, возможность регулирования фокуса и технология поэлементной выборки обеспечивают высокое отношение сигнал/шум и точную передачу тонов изображения без перекрестных помех от соседних точек.
Свет сначала направляется на оригинал, затем на зеркала и RGB-фильтры, расщепляющие его на три цветовые пучка. В наиболее простом исполнении полупрозрачные зеркала представляют собой хроматически нейтральные светоразделительные элементы, частично пропускающие и частично отражающие световую энергию независимо от ее спектрального состава. В этом случае первое полупрозрачное зеркало должно отражать одну треть упавшей на него световой энергии и две трети пропускать. У второго зеркала отраженная и пропускаемая части световой энергии должны быть равны. При таком разделении количество световой энергии всех длин волн во всех трех каналах будет одинаковым.
Этот вариант не является оптимальным. В каждом канале не нужен свет всех длин волн, так как установленные в различных каналах цветоделительные светофильтры пропускают световой поток в разных областях спектра -динноволновой, средневолновой и коротковолновой.
Более совершенными в этом смысле являются дихроические полупрозрачные зеркала (рис. 8.2. а), обладающие свойством отражать и пропускать световую энергию избирательно по спектру. В этом случае первое зеркало должно, например, отражать свет только в длинноволновой (красно-оранжевой) части спектра. Второе зеркало отражает свет только в средневолновой (желто-зеленой) части спектра, третье - только в коротковолновой (сине-фиолетовой) части спектра. При таком распределении световая энергия используется рациональнее. Для этой же цели могут использоваться специальные цветоделительные призмы (рис. 8.2. б), в которых имеются два дихроичных фильтра (зеленый и синий).

Рис. 8.2. Барабанный сканер:
а - с дихроичными зеркалами; б - с цветоделительной призмой
В зависимости от типа материала (прозрачный или отражающий) оригинал освещается либо изнутри барабана, либо снаружи. Размещаемые в анализирующей фотоголовке фотоэлектронные умножители принимают и усиливают отфильтрованный свет. Затем полученные аналоговые сигналы преобразуются в цифровые коды. Конструкция многих моделей барабанных сканеров позволяет использовать сменные барабаны для повышения производительности сканирования.
Отличительный признак полиграфических барабанных сканеров – возможность сканировать оригиналы, имеющие высокую оптическую плотность (печатные издания, художественные работы, слайды, диапозитивы, негативные пленки), как в отраженном, так и в проходящем свете с разрешением, ограниченным лишь размером барабана и минимальной апертурой. Современные барабанные сканеры позволяют скопировать изображение с интерполяционным разрешением 24000 dpi.
Анализирующие фотоголовки сканеров, обеспечивающих считывание цветных изображений с высокой разрешающей способностью, представляют собой высокоточную и достаточно сложную конструкцию.
Лампы накаливания непрерывного действия широко применяются в качестве источника света не только в сканерах с цилиндрической разверткой, но и в планшетных сканерах.
Потери при передаче и растрировании изображения наиболее заметны при воспроизведении мелких деталей изображения. Их передачу можно улучшить за счет электронного нерезкого маскирования, при помощи которого даже удается выделить существенные для изображения детали, а также его структуру (например, поверхность материалов).

Рис. 8.3. Нерезкое маскирование при помощи дополнительного «нерезкого» канала.
1 - контур; 2 - анализирующее световое пятно для основного канала цветоделения; 3 - направление считывания; 4 - анализирующее световое пятно канала нерезкого маскирования;
- выходной сигнал (сигнал изображения);
- выходной сигнал нерезкого маскирования;
и
- соответственно апертуры диафрагмы основного канала и канала нерезкого маскирования;
- длительность сигнала.
Повышение резкости воспроизведения деталей - задача так называемого канала нерезкого маскирования. Он получает одновременно с основным цветовым каналом сигнал соответствующего цветоделенного изображения. Диафрагма, ограничивающая пучок лучей света, в канале нерезкого маскирования значительно больше, чем диафрагма, передающая изображение. Благодаря этому крошечная сканирующая световая точка перекрывается нерезкой точкой (рис. 8.3). Большая точка нерезкого маскирования при перекрытии контура, характеризуемого перепадом плотностей, обеспечивает более плавное изменение при этом сигнала, так как во время сканирования больший элемент раньше уловит изменение плотности, чем малый. При вычислении в сканере разности основного и нерезкого сигналов, ее суммировании с основным цветоделенным сигналом образуется нерезкая градационная маска (рис. 8.3). Разностный сигнал СИ -СН добавляется к основному СИ + СИ - СН. Благодаря увеличению контраста деталей и образованию дополнительной каймы повышается резкость изображения, улучшается прорисовка деталей. Степень подчеркивания деталей можно регулировать выбором величины диафрагмы в канале нерезкого маскирования.
В некоторых сканерах в качестве канала нерезкого маскирования используется один из основных каналов цветоделения.
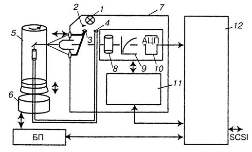
Большинство барабанных сканеров имеет горизонтальное расположение прозрачного барабана. Известна конструкция сканеров с вертикальным расположением барабана, что существенно уменьшает занимаемую сканером площадь. На рис. 8.4 представлена схема такого сканера.

Рис. 8.4. Сканер с вертикальным барабаном.
Свет от источника 1 при помощи затвора 2 попадает в оптический тракт световода 3 или 4 соответственно для работы с непрозрачными и прозрачными оригиналами, закрепленными на барабане 5. Барабан приводится в движение при помощи двигателя 6. Прошедший или отразившийся от оригинала луч света попадает на ФЭУ 8 сканирующей головки 7. Электрический сигнал из ФЭУ поступает в логарифматор 9 и проходит аналого-цифровой преобразователь 10 (АЦП), который преобразует аналоговый сигнал в цифровой. Управление процессом преобразования осуществляется процессорной платой 11.
Операции масштабирования, нерезкого маскирования, а также общее управление сканером осуществляет материнская пла та 12. Приводом барабана управляет плата 12 через блок питания (БП).
Визуальный контроль работы сканера можно осуществлять по сигнальным лампам, которые расположены в верхней части крышки сканера и у основания защитной крышки барабана. Следует упомянуть о том, что в некоторых картографических барабанных сканерах в качестве приемника изображения используется набор линеек ПЗС, неподвижно установленных на всю ширину барабана и построчно сканирующих изображение оригинала.






