3.5. Время пребывания примесей в парогенераторной воде
На первый взгляд оценить время пребывания примеси в парогенераторной воде возможно за временем пребывания питательной воды в котле, считая, что оно совпадает со временем заполнения водяного объема ПГ, или, иначе, используя принцип вытеснения воды из водяного объема ПГ.
t в = Vв rв / Dпв, (3.16)
где t в – время вытеснения (заполнения), ч;
Vв - водяной объем парогенератора, м3;
rв – плотность воды, кг/м3;
Dпв – расход питательной воды, кг/ч.
Часто пренебрегают разницей между расходами питательной воды и производительностью ПГ и (3.16) записывают так:
t в @ Vв rв / Dп.
Тем самым подчеркивают, что это время практически не зависит от доли продувки. Для парогенераторов t в @ 0,14…0,56 ч.Уточнить!
Вместе с тем опытами с “помеченными примесями“ было выявлено, что “принцип вытеснения” на них распространить невозможно. Он справедлив, если невозможно отличить “свежую” молекулу воды от той, которая уже находится в ПГ и принимает участие в циркуляции. Однако примеси в парогенераторной воде находятся в небольшом количестве, в пар они почти не переходят, а вероятность того, что они сразу будут выведены с небольшим количеством продувочной воды мала. Поэтому время пребывания примеси в парогенераторной воде во-первых статистическая, вероятностная величина, а во-вторых оно зависит также от того, испытывает или нет примесь преобразования (отложение, разложение и т.д.). Поэтому для примесей рекомендуют учесть показатель концентрирования и рассчитывать время пребывания как
|
|
|
t дом = t в Zдом, (3.17)
Если же рассматривать примеси, которые не испытывают изменений, то для них имеем
tдом =(Vв rв /(Dп(1+ p)))(1+ p)/(Кс+w + p)=(Vв rв/Dп)/(Кс+w + p).
Таким образом, время пребывания, например натрия, будет на несколько порядков больше, чем время простого вытеснения воды. Это означает, что у примесей есть значительное время для того, чтобы могли состояться самые продолжительные во времени преобразования. В том числе кристализация, отложения, разложение, взаимодействие с иными примесями и т.д..
3.6. Продувка, её роль и схемы организации
Продувка - основной способ, который позволяет поддерживать состав парогенераторной воды на нормируемом уровне. Ответственность продувки еще больше возростает, если учесть, что парогенераторная вода содержит специальные (коррегирующие) примеси, вводимые с питательной водой. Присутствие коррегирующих веществ ведет к образованию в ней шлама или истинно растворимых примесей, которые необходимо удалить. Это возможно сделать только с помощью продувки.
Особенность организации продувки из ПГ состоит в том, что продувку нельзя сбрасывать за пределы станции и приходится очищать и возвращать в контур.
|
|
|
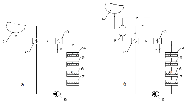
Это возможно осуществить по схемам, которые приведены на рис.3.5.
Продувка парогенератора в соответствии к требованиям нормативного документа делится на непрерывную (0,5 %) и периодическую (1 % на протяжении одного часа в сутки). Вся продувочная вода направляется на ионообменную очистку (СВО-5). Возможна реализация двух схем такой очистки (рис.3.5).

Рис.3.5. Варианты схем очистки продувочной воды: а- без снижения давления; б- со сниженем давления.
1- ПГ, 2-регенеративный теплообменник, 3- доохоладитель, 4 – мехфильтр, 5-Н-катионитовый фильтр, 6 – ОН – анионитовый фильтр, 7- фильтр-ловушка, 8 –насос, 9 - расширитель продувки.
Разница в этих вариантах состоит в том, что у варианте а фильтры должны работать под полным давлением контура. Это значительно удорожает стоимость фильтров и процесса в целом. В вараинте б фильтры работают при пониженном давлении, таком, которое используется при ионном обмене на химводоочистке. Такие фильтры более дешевые. Поэтому сейчас преимущество отдается варианту б.
Особенность роботы СВО-5 в том, что обрабатывается достаточно чистая вода (χ не более чем 5 мкСм/см), поэтому продолжительность фильторцикла достаточно большая (ориентировочно 0,5 раза в месяц). Сложность состоит в том, что на СВО-5 удаляются не только природные примеси, но также коррегирующие реагенты и продукты, которые образуются при коррекционной обработке.
Как следует из схеми (см..рис.3.5 б), наличие расширителя продувки позволяет экономно использовать часть энергетического запаса продувочной воды и получить некоторое количество пара низкого потенциала, который возможно вернуть в основной контур станции, например, в деаэратор.
Количество пара, который возможно получить, рассчитывают на основе энергобаланса расширителя
Dпр = Dпр (hпр¢ – hр¢) / r, (3.18)
где Dпр,Dпр - соответственно производительность по пару расширителя и расход продувки, кг/с;
hпр¢,hр¢ - энтальпии насыщения соответственно при давлении в барабане котла и при давлении в розширителе продувки, кДж/кг;
r - тепло фазового перехода, кДж/кг.
Величину продувки, как правило, измеряют специальными расходомерами. Однако ёё возможно также рассчитать по замерам
концентраций примесей, которые не испытывают изменений, в питательной воде, паре и продувочной воде:
р = (Спв – Сп) / (Спр – Спв). (3.19)
По ПТЭ величина продувки является жёстко нормируемой и контролируемой величиной.
Тема 4. Методы обеспечения качества пара
4.1. Ступенчатое испарение
4.1.1.Концепция ступенчатого испарения
Ступенчатое испарение было предложенно в 1936 г. Е.І.Роммом (ВТИ) и нашло свое применение в барабанных котлах на органическом топливе. Практическое развитие осуществлено В.І.Ноевым (ОРГРЕС).
Предложение внешне казалось не очень удачным из-за того, что предлагало допустить в котле химический перекос и создать для отдельных поверхностей нагрева котла (экранов) заведомо неравноценные условия. Такого перекоса всегда опасались и значительные технологические и конструктивные усилия направляли на то, чтобы предупредить его. Статистический анализ аварий свидетельстовал о том, что розрывы экранных труб имеют место как раз там, где по каким либо причинам возникало увеличение концентрации примеси, иными словами, образовывался “ химический перекос ”. Однако, уже первые попытки реализации, а также последующие научные обоснования доказали полезность ступенчатого испарения.
Цель ступенчатого испарения: повысить качество пара, максимально ослабить влияние концентрирования примесей в парогенераторной воде на качество пара, использовать те обстоятельства, что в питательной воде содержание примесей намного меньше, чем в парогенераторной воде. Попутно достигается снижение интенсивности отложений в большей части трубок ПГ, которые размещены в чистом отсеке.
|
|
|
Для этого, не изменяя величину продувки для парогенератора в целом, выполняют по длине парогенератора (лучше- трубок) “химический перекос ” (ступени). Достигается это секционированием перегородками жидкостной (водной) части парогенератора. Эта перегородка делит его водный объем на отдельные отсеки, которые имеют возможность обмениваться водой с помощью перепускных (переточных) устройств. Размеры этих устройств позволяют регулировать величину этого перетока и организовывать желаемое направление перетока воды вдоль парогенератора. Тот отсек, в который подается питательная вода, називают чистым отсеком. Последующие отсеки в направлении перетока воды називают солевыми (грязными) отсеками. Количество солевых отсеков может быть разным. Самое простое решение, когда есть только чистый и солевой отсек, т.е., когда реализуется двухступенчатая схема испарения. Более чем два солевых отсека (трёхступенчатая схема испарения) на практие не используют. Переток воды из чистого в солевой отсек и далее осуществляется за счет некоторого повышения уровня воды в предыдущем отсеке. Перепускные устройства (трубы) выполняют достаточно большого размера с очень малыми гидравлическими сопротивлениями. Их сечение должно быть почти таким как и сечение труб, которые подводят в парогенератор питательную воду.
Ступенчатое испарение для ПГ очень желательно, но в горизонтальном ПГ в условиях, когда весь водный объем заполненый змеевиковыми трубками, выполнить деление этого объема на солевой и чистый отсек технически очень сложно. Именно потому такие ПГ вначале ступенчатое испарение не предусматривали и только неудовлетворенность организацией и ведением ВХР ПГ и невозможностью его исправления и коррекции без реконструкции вынудили пойти на применение ступенчатого испарения в современных ПГ. Качество и результативность его использования значительно ниже, чем в установках с барабанными котлами. Прежде всего потому, что солевой отсек может быть только встроенным.
|
|
|
Особенности организации ступенчатого испарения рассмотрим в его формальном описании, наподобие условиям реализации для барабанного котла. Выводы и расчетные формулы, которые получены далее, для ПГ АЕС следует рассматривать как эталон, к которому в ПГ АЭС возможно только наблизиться.
Схема организации двухступенчатого испарения приведена на рис. 4.1
Как уже омечалось наличие химического перекоса приводит теплопередающие поверхности, которые заполняют чистый и солевой отсеки, у неравное состояние. Поэтому солевой отсек розмещают со стороны холодного коллектора где найменее напряжены по тепловой нагрузке участки труб.

Рис.4.1. Схема ступенчатого испарения
1- корпус ПГ, 2- холодный колектор, 3 – секционирующая перегородка, 4- раздаточная система (колектор) питательной воды, 5- горячий коллектор, 6- змеевиковые теплопередающие трубки, 7 – солевой («грязный») отсек; 8- чистый отсек; 9- подвод и отвод воды 1-го контура.
На рисунке наряду с полными потоками приведены ихние относительные величины. Если за 1 принять поток пара, тогда поток продувки это доля продувки,– р, поток питательной воды - это (1 + р). Доли пара, которые образуются соответственно в чистом и солевом отсеках, обозначим как n1 и n2.
Здесь ni = Di / Dп, т.е. отношение количества пара, который образуется в соответствующем отсеке к общей производительности парогенератора по пару. Очевидно, что
, например, при двух ступенях (z=2): n1 + n2 = 1.
Наличие химического перекоса ставит теплообменные поверхности, которые подключены к чистому и солевому отсекам, в неравные условия. Поэтому солевые отсеки размещают в найменее напряженных по тепловой нагрузке пучкам парогенераторов. Чаще всего – это участки труб пучка, примыкающие к «холодному коллектору».
Производительность солевого отсека делают намного меньше (в 5... 10 раз), чем чистого отсека, поэтому смесь пара чистого и солевого отсеков (по паре никаких препятствий нет и пар свободно перетекает из одного отсека в другой) намного чище, чем у случае одноступенчатого испарения.
4.1.2.Материальные балансы состава воды и пара при ступенчатом испарении
Составим материальный баланс примесей отсеков ПГ и парогенераторной воды в целом.
При этом учтем, что величина внутреннего перетока воды через перегородку (продувка чистого отсека) составляет
1 + р - n1 = n2 + р.
Для чистого отсека баланс примесей (без учета коррозии и отложений, т.е. для примесей, которые не испытывают изменений) получаем
(1 + р)Спв = (1 - n2) Сп1 + (n2 + р) Сч,
однако Сп1 = (w1 + Кс1) Сч.
Выполнив подстановку и решив выражение относительно Сч находим концентрацию примеси в чистом отсеке
Сч = Спв(1 + р)/((1 - n2) (w1 + Кс1) + n2 + р)
или в удобном для сравнения виде
Сч = Спв(1+ р)/((р+w1 + Кс1) + n2 (1 - w1 - Кс1)). (4.1 )
Соответственно для показателя концентрирования примеси имеем
Zч = Сч /Спв =(1 + р)/((р+w1 + Кс1) + n2 (1 - w1 - Кс1). (4.2 )
(Для чистого отсека баланс примесей с учетом коррозии и отложений, т.е. для примесей, которые испытывают изменения при условии, что Ач /Dпч= Ас/Dпс= А /Dп получаем:
Zч=Сч /Спв=(1+р+А(jk hk –j о)/(Dп Спв))/((р+w1+Кс1)+n2(1-w1 -Кс1) (4.3 ))
Сопоставляя (4.2) и (3.7) возможно сделать вывод, что показатель концентрирования в чистом отсеке всегда меньше чем в случае одноступенчатой схемы при одинаковой величине продувки. Таким образом, все трубки (участки труб), которые размещены в чистом отсеке, окажутся в более благоприятных условиях, чем трубки парогенератора с одноступенчатой схемой. А главное, что пар, который образуется в этом отсеке буде более чистым.
Для солевого отсека имеем
(n2 + р) Сч = n2 Сп2 + р Спр,
однако Сп2 = (w2 + Кс2) С пр.
Подставляя и решая полученное выражение относительно концентрации продувочной воды, получаем
Спр= Сч (n2 + р) / (р + n2 (w2 + Кс2)). (4.4)
(С учетом коррозии и отложений
Спр= Сч (n2 + р+ А(jk hk –j о)/(Dп Сч)) / (р + n2 (w2 + Кс2)).
Откуда показатель концентрирования солевого отсека:
Zсв =Спр /С ч =(n2 + р) /(р + n2 (w2 + Кс2)). (4.5)
(Для солевого отсека баланс примесей с учетом коррозии и отложений, т.е. для примесей, которые испытывают изменения при условии, что Ач /Dпч= Ас/Dпс= А /Dп получаем:
Zсв=Спр /Сч=(n2 + р+ А(jk hk –j о)/(Dп Сч)) /(р + n2 (w2 + Кс2)) (4.51))
Заменяя в уравнениях (4.4) и (4.5) Сч на выражение (4.3), для концентрации примесей в продувочной воде и для показателя концентрирования примесей в парогенераторе в целом получаем
Спр=Спв(1+р)(n2+р)/((р+w1+Кс1)+n2 (1-w1 -Кс1)(р+n2(w2+Кс2))) (4.6)
и
Z=Спр/Спв=(1+р)(n2+р)/((р+w1+Кс1)+n2(1-w1 -Кс1)(р+n2(w2+Кс2))). (4.7)
С учетом коррозии и отложений:
Z=Спр/Спв=(1+р+ А(jk hk –j о))/(Dп Спв))(n2+р+ А(jk hk
–j о)/(Dп Сч))/((р+w1+Кс1)+n2(1-w1 -Кс1)(р+n2(w2+Кс2))). (4.8)
Следует иметь в виду, что при условии
w1 = w2 и Кс1 = Кс2, а это условие очень близко к реальности, выражение (4.8) будет тождественным выражению (3.7). Т.е.показатели концентрирования примесей в продувочной воде, как при одноступенчатой схеме так и при двухступенчатой схеме при одинаковой продувке будут одинаковы. Таким образом при двухступенчатой схеме только солевой отсек будет выдавать пар такого же качества (Сп2=Спр(Кс+ω) как весь пар при одноступенчатой схеме, а чистый отсек будет видавать более чистый пар. Это и обеспечивает повышение качества пара в целом. Качество пара определяется простым правилом смешения и перераспределения примесей при смешении потоков пара чистого и солевого отсеков
Сп = (1 - n2) Сп1 + n2Сп2 (4.9)
Эта функция экстремальна относительно доли пара, который образуется в солевом отсеке n2. Наглядно зависимость иллюстрируется рис. 4.2.

Рис.4.2. Зависимость концентрации примеси в паре от доли пара солевого отсека
Анализ графика позволяет сделать вывод, что существует оптимальное значение доли пара, который вырабатывается в солевом отсеке – для двухступенчатой схемы это» 0,1. При таких условиях качество пара буде найвысшим.
При распределении показателя концентрирования обычно поступают так, чтобы он был однаковым в чистом и солевом отсеках: Zч = Zсв =
- при двухступенчатой схеме и Zі =
при произвольном числе ступеней - m (обычно более трёх ступеней не используют).
При виборе доли пара, характеризующей испарение в солевом отсеке на практике несколько отступают от оптимальной величины в сторону больших значений. Это объясняется прежде всего желанием подключить к солевому отсеку конкретные пакеты труб, чаще всего симметрично. Доля их производительности по пару больше оптимальной, и чтобы не усложнять конструкцию ПГ и пакетов труб, оставляют производительность солевого отсека, по факту, который обеспечивают паропроизводительности выделенных участков. Однако это не очень понижает качество пара, поскольку, как видно из графика, минимум несколько розмыт как раз в сторону больших долей. Поэтому на практике n2 = 0,25...0,30.
Приведенные расчетные соотношения действительны только для примесей, которые не испытывают изменений. Для железа или для накипеобразователей эти соотношения более сложны, однако качественная картина остается такой же, т.е. и для них организация ступенчатой схемы полезна. Убедительно это подтвердила практика атомных электростанций, для которых сначала проектировались и изготавливались парогенераторы без ступенчатой схемы испарения, однако сейчас на всех нових ПГ используют ступенчатую схему испарения.
Вопросы для самоконтроля:
1. Как возможно рассчитать время пребывания примесей в парогенераторной воде?
2. Продувка, её функции и схемы исполнения.
3. Какие задачи выполняет расширитель продувки?
4. Что таке ступенчатое испарение и какие задачи оно решает?
5. Какое оптимальное значение доли солевого отсека в общей производительности ПГ?
6. Как рассчтываются концентрации примесей в ступенях испарения?






