Работа диодных умножителей частоты основана на использовании эффекта нелинейной емкости. В качестве последней используется барьерная емкость обратно смещенного р-n-перехода. Полупроводниковые диоды, специально разработанные для умножения частоты, называются варакторами. При g=0,5 и j0=0,5 В для нелинейной емкости варактора получим:
, (17.2)
где и - обратное напряжение, приложенное к p-n-переходу.
График нелинейной функции (17.2) показан на рис. 17.3.
Рис. 17.3. График нелинейной функции
Заряд, накапливаемый нелинейной емкостью, с напряжением и током связаны зависимостями:
, (17.3)
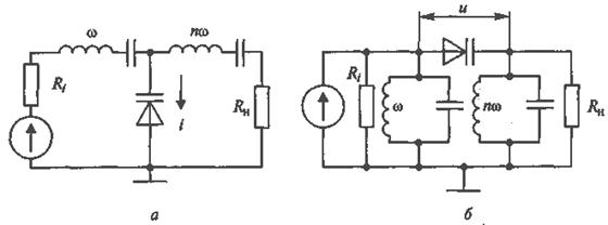
Две основные схемы диодных умножителей частоты с варакторами приведены на рис. 17.4.

Рис. 17.4. Диодные умножители частоты с варакторами
В схеме диодного умножителя параллельного вида (рис. 17.4, а) имеются два контура (или фильтра) последовательного типа, настроенные в резонанс соответственно с частотой входного w и выходного nw сигналов. Такие контуры имеют малое сопротивление на резонансной частоте и большое - на всех остальных (рис. 17.5).

Рис. 17.5.Зависимость сопротивления контура от частоты
Поэтому первый контур, настроенный в резонанс с частотой входного сигнала о, пропускает только 1-ю гармонику тока, а второй контур, настроенный в резонанс с частотой выходного сигнала nw, - только n-ю гармонику. В результате ток, протекающий через варактор, имеет вид:
, (17.4)
Поскольку емкость варактора (17.2) есть нелинейная функция, то согласно (17.3) при токе (17.4) напряжение на варакторе отлично от синусоидальной формы и содержит гармоники.
Одна из этих гармоник, на которую настроен второй контур, проходит в нагрузку.
Таким образом, с помощью нелинейной емкости в устройстве происходит преобразование мощности сигнала с частотой w в сигнал с частотой nw, т.е. умножение частоты.
Аналогичным образом работает вторая схема умножителя частоты последовательного вида (рис. 17.4, б), в которой имеется два контура (или фильтра) параллельного типа, настроенные в резонанс соответственно с частотой входного w и выходного nw сигналов. Такие контуры имеют большое сопротивление на резонансной частоте и малое - на всех остальных. Поэтому напряжение на первом контуре, настроенном в резонанс с частотой входного сигнала w, содержит только 1-ю гармонику, а на втором контуре, настроенном в резонанс с частотой выходного сигнала nw, - только n-ю гармонику. В результате напряжение, приложенное к варактору, имеет вид:
, (17.5)
где U0 - постоянное напряжение смещения на варакторе.
Поскольку емкость варактора (17.2) есть нелинейная функция, то согласно (17.3) при напряжении (17.5) ток, протекающий через варактор, отличен от синусоидальной формы и содержит гармоники. Одна из этих гармоник, на которую настроен второй контур, проходит в нагрузку. Таким образом, с помощью нелинейной емкости в схеме происходит преобразование мощности сигнала с частотой w в сигнал с частотой nw, т.е. умножение частоты.
Варакторные умножители частоты в ДЦВ диапазоне при n=2 и 3 имеют высокий коэффициент преобразования Кпр=Pn/P1=0,6…0,7. При больших величинах п в СВЧ диапазоне значение Кпр уменьшается до 0,1 и ниже.






