Автомат АЗП-8М служит для зашиты сети постоянного тока от аварийного повышения напряжения в случае перевозбуждения любого из параллельно работающих генераторов постоянного тока в системе с аккумуляторными батареями. Автоматы АЗП-8М установлены на потолке грузовой кабины между шпангоутами.
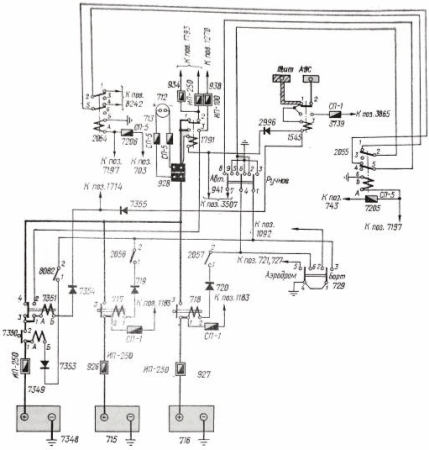
При возрастании напряжения стартер-генератора более 29–33 В через определенный промежуток времени, зависящий от величины, напряжения, срабатывает реле замедленного действия Р1 (см рис. 4). Замедление срабатывания реле Р1 (РЗД-М1 обеспечивается воздушным демпфером и применяется с целью предупреждения срабатывания АЗП при кратковременном увеличении напряжения, не являющемся аварийным, После замыкания контактов реле Р1 срабатывает аккумуляторное реле РЗ, замыкающее цепь обмотки кнопочного контактора К. Контактор снимается с защелки и своими контактами 3–4 разрывает цепь обмотки возбуждения генератора, а контактами 7–5 обесточивает комплексный аппарат ДМР-600Т. ДМР отключает поврежденный стартер-генератор от сети.
При срабатывании кнопочного контактора его шток поднимается. Контакты приводятся в исходное положение вручную нажатием кнопки на крышке АЗП-8М.

Рис. 5. Схема включения аккумуляторов






