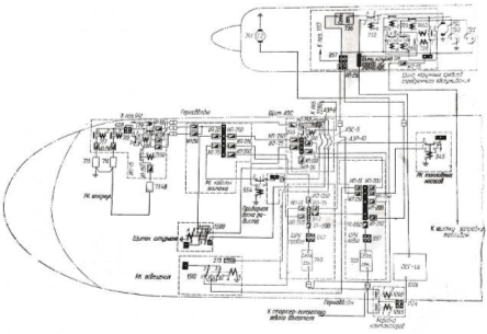
Энергоснабжение постоянным током (рис. 6) на самолете выполнено по двум магистральным сетям: основной и аварийной.
Основное питание обеспечивается двумя стартер-генераторами СТГ-18ТМО, из которых левый питает основную шину левого центрального распределительного устройства (ЦРУ), правый – основную шину правого ЦРУ. ЦРУ установлены на потолке между шпангоутами 14 – 16.
Основные шины левого и правого ЦРУ закольцованы через предохранитель 949.
Основная шина левого ЦРУ питает:
- РК освещения, установленную на левом борту между шпангоутами 9 – 10
- РК гондолы, установленную на левом борту гондолы правого двигателя, в районе шпангоутов 15–17;
- РК топливных насосов, установленную на потолке между шпангоутами 21–22;
- шит АЗС установленный на правом борту между шпангоутами 5–6.
Основная шина правого ЦРУ питает РК кабины экипажа, установленную на правом борту у шпангоута 5.
От РК кабины экипажа питаются РК аккумуляторов, установленная в правом носовом отсеке, и электрощиток штурмана, установленный на левом боргу на стенке шпангоута 7.
|
|
|
От щита АЗС питается приборная доска радиста, установленная на шпангоуте 7.
При нормальной работе генераторов шины основной сети питаются через включенные контакторы 945, 954 и реле 1500, 1510 двойного питания.
В случае повреждения основной сети происходит автоматическое переключение питания на аварийную сеть. При неработающих генераторах СТГ-18ТМО питание бортсети обеспечивается генератором ГС-24Б.
Аварийным питанием обеспечиваются только жизненно важные потребители, которые необходимы для завершения полета и посадки самолета, при переходе на аварийное питание срабатывают контактор 1791 в РК аккумуляторов и контактор 1545 на щите АЗС, отсоединяющие аккумуляторы от основной сети. Аккумуляторы в этом случае питают только шину аварийного питания в щите АЗС, от которой получают питание шины аварийного питания приборной доски радиста, РК освещения и электрощитка штурмана.
К аварийной сети подключены следующие потребители:
- сигнализация снятия винтов с упора;
- клапаны останова левого и правого двигателей;
- включение и питание преобразователя ПО-750;
- возбуждение генераторов Г016ПЧ8;
- включение генераторов Г016ПЧ8;
- перекрывные топливные краны левого и правого основных двигателей и дополнительного двигателя;
- тахометрический сигнальный аппарат ТСА-15УМ;
- высотный сигнализатор ВС-46;
- сигнализация шасси и закрылков;
- управление сигнальными ракетами;
- управление поворотом передней ноги шасси;
- управление шасси и закрылками;
- управление триммерами руля направления и элерона;
- автоматическое торможение колес;
|
|
|
- система пожаротушения;
- электромеханизмы МПК-1 весовой подачи воздуха от двигателей;
- аварийный сброс давления в кабине;
- топливомер;
- электромеханизм МП-5И крана подачи воздуха на ПОС крыла и оперения от правого двигателя;
- моторные индикаторы ЭМИ-ЗРТИ левого и правого двигателей;
- автоматы дозировки топлива левого и правого двигателей;
- клапаны снятия винтов с упора промежуточного угла;
На самолете имеется система питания потребителей от шины наружных средств аэродромного обслуживания. Шина наружных средств питается непосредственно от аэродромного источника при включении розеток аэродромного источника или от шины основного питания Р/С гондолы двигателя через переключающий контактор 1460. От шины наружных средств также питаются потребители наружного и проходного освещений.
Проводка на самолете выполнена открытой в виде жгутов, которые в фюзеляже проложены между теплоизоляцией и облицовкой кабин. Жгуты экранированных и неэкранированных проводов разделены, а там, где это невозможно, экранированные провода обшиты специальной тканью. Трасса жгутов проходит вдоль самолета по потолку справа, затем у шпангоута 7 жгуты опускаются по правому борту, откуда разветвляются к рабочим местам членов экипажа. В местах конструктивных и технологических разъемов соединение проводки осуществляется с помощью штепсельных разъемов. В местах прохода проводов через герметические перегородки установлены гермопроходы, герметические штепсельные разъемы и силовые вводы.
На самолете применяются провода БПВЛТ. БПВЛЭТ, БПВЛАТ и кабель РК-63. Заделка алюминиевых проводов БПВЛАТ в медные наконечники осуществляется пайкой.

Рис. 6. Схема распределения электроэнергии постоянного тока






