Изучение трансформаторных датчиков
Цель работы: ознакомиться с конструкцией и принципом действия трансформаторных датчиков; ознакомиться с конструкцией контактных и бесконтактных сельсинов; провести исследование сельсинов в трансформаторном и индикаторном режимах.
Общие сведения
Трансформаторные датчики являются разновидностью индуктивных преобразователей. Принцип их действия основан на изменении взаимной индуктивности обмоток при перемещении относительно друг друга или при перемещении якоря датчика.
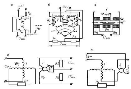
Трансформаторные датчики являются генераторными и подразделяются на две основные группы в зависимости от способа изменения взаимной индуктивности: а) с перемещающимися или поворотным якорем (рисунок 7.1 а, б, в); б) с перемещающейся обмоткой (обмотка находится на якоре) (рисунок 7.1 г, д). Датчики этого типа позволяют получить любое напряжение на выходе нагрузки независимо от величины напряжения источника питания. Во вторичной обмотке W 2 (рисунок 7.1 а) датчика индуцируется ЭДС Е 2, величина которой находится в определенной зависимости от величины зазора d. При I = const,
|
|
|
Е 2 = wW 2Ф = f (d), (7.1)
где w – угловая частота,
Ф – магнитный поток.
На рисунке 7.1 б приведена схема трехстержневого датчика с поворотным якорем. Первичная обмотка питается от сети переменного тока. Вторичные обмотки 2 и 3 соединены последовательно и встречно. При нейтральном положении якоря магнитные потоки Ф1 и Ф2 равны и напряжение на выходе равно нулю. Отклонение якоря в ту или иную сторону приводит к изменению магнитного сопротивления цепей потоков Ф2 и Ф1 и на выходе появляется напряжение, которое пропорционально отклонению якоря:
U вых = k a. (7.2)
Для трансформаторного датчика соленоидного типа (рисунок 7.1 в):
, (7.3)
где х вых = (0,1–0,2) L.
Чувствительность трансформаторных преобразователей составляет 0.5–3 мВ/мк на 1В первичного напряжения. Для измерения угловых перемещений трансформаторные датчики выполняются часто в виде электрических машин (вращающиеся трансформаторы, сельсины), у которых первичная обмотка располагается на статоре, а вторичная – на роторе. Вращающиеся трансформаторы имеют по две перпендикулярные обмотки на статоре и роторе и приспособлены для работы в режиме синусно-косинусного вращающегося трансформатора (СКВТ) (рисунок 7.1 г) и режима линейного вращающегося трансформатора (ЛВТ).

Рисунок 7.1 – Схемы подключения трансформаторных датчиков
Разновидностью вращающихся трансформаторов являются сельсины – специальные индуктивные миниатюрные машины.
При дистанционном управлении и сигнализации, при передаче показаний контрольно-измерительных приборов на расстояние, при передаче на расстояние угловых перемещений двух или нескольких валов, не связанных механически между собой, и т. п. требуется воспроизведение с заданной точностью некоторых величин (линейное перемещение, угол поворота, скорость вращения и т. д.). В этих случаях вместо кинетической связи обычного типа может быть использована синхронная (сельсинная) передача. Следовательно, сельсины используются в самосинхронизирующихся дистанционных передачах и в следящих системах в качестве датчиков угла рассогласования.
|
|
|
Синхронная связь осуществляется на трехфазном и однофазном токе. Синхронная связь на трехфазном токе используется обычно там, где нужно осуществлять синхронное вращение двух находящихся на расстоянии машин при значительных моментах сопротивления на валах.
Синхронная связь на однофазном токе имеет большое распространение в схемах синхронной передачи угла, т. е. где нужно повернуть на некоторый угол механически не связанные валы машин.
Сельсины разделяются на контактные и бесконтактные.
Конструктивно сельсины выполнены в виде машин переменного тока с явно или не явно выраженными полюсами. Основными частями сельсина является ротор и статор (рисунок 7.2).

Рисунок 7.2 – Общий вид сельсина
Ротор представляет собой собранный из отдельных пластин стальной сердечник, на который намотана обмотка (обмотка возбуждения). Сердечник насажен на ось, вращающуюся свободно на подшипниках. Концы обмотки ротора припаяны к двум кольцам, к которым прижаты токоснимающие пластины (контактные сельсины).
Статор является неподвижной частью. Он собран из тонких, изолированных друг от друга пластин и умеет специальные пазы, в которых размещены три отдельные обмотки (синхронизирующие обмотки), расположенные одна относительно другой под углом 120°. Концы трех обмоток соединены в общую точку, а начала выведены на зажимы статора (соединение в звезду). Обмотка ротора может питаться напряжением переменного тока частотой 50, 400, 500 Гц и напряжением 36–110 В.
В некоторых типах сельсинов трехфазная (синхронизирующая обмотка) размещена в пазах ротора, а однофазная – в пазах статора.
Бесконтактные сельсины подобно контактным имеют однофазную обмотку возбуждения, включаемую в сеть переменного тока, и трехфазную обмотку синхронизации. Принцип работы контактных и бесконтактных сельсинов тот же, но у бесконтактных сельсинов обе обмотки неподвижны и расположены на статоре. Однофазная обмотка выполнена в виде двух катушек, имеющих форму колец и расположенных между статором и тороидами. Индуктивная связь между обмотками первичной и вторичных цепей осуществляется через подвижную часть сельсина-ротор, который состоит из двух магнитопроводящих частей специальной формы, разделенных немагнитным промежутком. При повороте ротора бесконтактного сельсина изменяется величина магнитного потока, проходящего через фазовые обмотки, поэтому ЭДС, наведенные им в обмотках вторичной цепи, пропорциональны угловому перемещению ротора.
В системах автоматического регулирования сельсины обычно используются в двух основных режимах работы: трансформаторном (рисунок 7.3 а) и индикаторном (рисунок 7.3 б).
Трансформаторный режим работы сельсинов применяется при их использовании в качестве датчиков угла рассогласования следящих систем. В этом режиме работы к обмотке возбуждения сельсина-датчика (СД) от сети подводится переменное напряжение U 1, создающее переменный магнитный поток ротора Фрд, который наводит в обмотках статора ЭДС, под влиянием которой в обмотках статора СД потекут токи, создающие магнитный поток Фсд.

а) б)
Рисунок 7.3 – Схемы соединения обмотки сельсинов:
|
|
|
а) трансформаторный режим, б) индикаторный режим
Магнитный поток Фсд направлен против потока Фрд. Если повернуть на некоторый угол aд ротор СД, то на такой же угол повернутся магнитные потоки Фрп и Фсд. По обмоткам статора сельсина-приемника (СП) потекут те же токи, что и по обмоткам статора СД, и создадут магнитный поток Фсп который будет поворачиваться на тот же угол aд. Переменное магнитное поле, созданное токами, протекающими по обмоткам статора СП, наведет ЭДС в обмотке ротора СП.
Если магнитная ось обмотки ротора СП совпадает по направлению с ЭДС; если она перпендикулярна, то в обмотке ротора ЭДС не наводится. Следовательно, напряжение U 2 на обмотке ротора СП является функцией от разности углов a = aд – aп. При малых углах рассогласования:
U 2 = К 2a. (7.4)
Если в формуле (7.4) выходное напряжение выражать в вольтах и угол рассогласования a в градусах, то
К 2 = (p / 180) Um, в/град. (7.5)
Для сельсинов, выпускаемых отечественной промышленностью, значение К 2 лежит в диапазоне 0,5–2 В/град.
Ротор СД обычно жестко соединяется с командной осью следящей системы, ротор СП через регулятор жестко связан с исполнительной осью следящей системы. Из схемы следящей системы видно, что сельсинный датчик угла рассогласования одновременно играет роль измерительного элемента и элемента сравнения.
Если согласовать СД и СП и затем поворачивать их на одинаковые углы, то на выходе СП может появиться напряжение с частотой напряжения питания. Дополнительный угол поворота ротора СП или СД, на который их нужно повернуть для ликвидации напряжения на выходе СП, называется статической ошибкой ∆a сельсинов. По величине статической ошибки сельсины разделяются на три класса точности:
Ø I класс – ∆a не превосходит 0,25;
Ø II класс – 0,5;
Ø III класс – 0,75.
Наличие статической ошибки обусловлено в основном несинусоидальным законом распределения индукции в воздушном зазоре, неравномерностью воздушного зазора и несимметричностью трехфазной обмотки.
Если роторы СД и СП вращать с одинаковой постоянной скоростью, то появляется скоростная ошибка, которая обусловлена появлением на выходе СП напряжения, пропорционального скорости вращения сельсинов.
|
|
|
Сельсинный датчик рассогласования как динамическое звено является идеальным звеном с коэффициентом передачи К 2 .
Индикаторный режим работы сельсинов (рисунок 7.3 б) используется для дистанционной синхронной передачи угла поворота от одного вала к другому.
При равенстве углов поворота СД и СП ЭДС, которые наводятся в обмотках синхронизации СД и СП, равны по величине и противоположны по направлению. По обмоткам синхронизации токи не протекают, а вращающие моменты, действующие на роторы СД и СП, равны нулю.
При наличии угла рассогласования ЭДС в обмотках синхронизации будут различны по величине и по обмоткам синхронизации потекут уравнительные токи, которые создадут магнитные потоки статора, не совпадающие по направлению с магнитными потоками ротора. Магнитные потоки ротора и статора СД и СП, взаимодействуя, создают синхронизирующий момент М с, стремящийся устранить угол рассогласования. При малых рассогласованиях:
М с = М уд∆a, (7.6)
где М уд = (dM c/ d a) /a – удельный синхронизирующий момент.
Выражение для статической ошибки сельсинной самосинхронизирующей передачи имеет вид
∆aст = M н / М уд +∆aпр, (7.7)
где М н – момент нагрузки на роторе СП, (М н = М с);
∆aпр – составляющая ошибки, обусловленная в основном несимет-ричностью воздушного зазора и неточностью балансировки ротора.
При малых нагрузках ошибка ∆aст лежит в диапазоне от 0,5° до 5°. При вращении ротора СД с постоянной скоростью с такой же скоростью будет вращаться и ротор СП. Чем больше скорость вращения ротора СП, тем меньше удельный синхронизирующий момент, тем больше ошибка сельсинной передачи.






