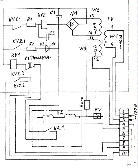
При включении оперативного напряжения 100В на трансформатор Т на выходе моста VD1 устанавливается напряжение 24В (приложение2).
При исправной заземляющей и вспомогательной жилах сопротивление в петле «заземляющая - вспомогательная жилы» не превышает 50 Ом. При этом якорь реле К1 находиться в притянутом состоянии и своим нормально - затянутым контактом К1.1 разрывает цепь питания реле К2. Выходной контакт К2.3 при этом разомкнут. При разрыве петли «заземляющая вспомогательная жилы» или при увеличении в ней сопротивления более 50 Ом, реле К1 отпускает свой якорь, контакт К1.1 замыкается, срабатывает реле К2 и контактом К2.3 замыкает цепь отключения высоковольтного выключателя, а контактом К2.1 разрывает цепь питания реле К1. Контактом К2.2 создается цепь питания светодиода VL, сигнализирующего о срабатывании блока БКЗЖ.
Для возврата блока в исходное состояние служит кнопка «сброс», которая своим вторым контактом ускоряет разряд конденсатора С2, уменьшая тем самым выдержку времени на отключения реле К2 до 1с.
|
|
|
В случае, когда при включенном выключателе исчезает напряжение со стороны питающей подстанции необходимо, чтобы при повторной его подаче высоковольтный выключатель оставался во включенном состоянии. Для этой цели служит резистор R1 и конденсатор С2, которые создают выдержку времени на включение реле К2 до момента, пока реле К1 своими контактом не разорвет цепь его питания. Проверка блока БКЗЖ осуществляется кнопкой S2 «проверка». Проверка исправности блока БКЗЖ должна производиться не реже одного раза в месяц.

4..- Протекание электрического тока через организм человека;
- воздействие электрической дуги;
- воздействие биологически активного электрического тока;
- воздействие биологически активного магнитного поля;
- воздействие электростатического поля;
- воздействие электромагнитного излучения ЭМИ.
К техническим средствам защиты относятся:
- защитное заземление, зануление;
- электрические защиты;
- блокировки и ограждения;
- пониженное напряжение;
- индивидуальные средства защиты;
- двойная изоляция.
6. Прием и сдача смены






