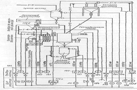
Цель занятия: Научиться определять способы выполнения схем автоматизации
Задание: Определить по какому способу выполнена схема автоматизации на рис. 9 и в соответствии с каким ГОСТом приведены условные изображения приборов.
Основные вопросы к практическому занятию:
1. все ли комплекты аппаратуры контроля и автоматизации имеют цифровое позиционное обозначение?
2. с помощью какого комплекта аппаратуры осуществляется регулирование расхода сырья?

Рис. 9






